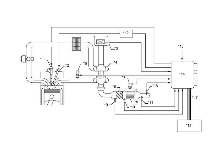
Figure 1. EGR System
| *1 | Cylinder Block Sub-assembly | *2 | Exhaust Manifold |
| *3 | Oxidation Catalyst | *4 | Vacuum Pump |
| *5 | Vacuum Switching Valve Assembly | *6 | No. 1 EGR Cooler |
| *7 | Actuator for No. 2 EGR Valve Assembly | *8 | No. 2 EGR Valve Assembly |
| *9 | EGR Valve Position Sensor | *10 | Throttle Motor |
| *11 | Electric EGR Control Valve Assembly | *12 | Throttle Motor |
| *13 | Diesel Throttle Valve | *14 | Throttle Position Sensor |
| *15 | ECM | *16 | Crank Position Sensor |
| *17 | Accelerator Pedal Sensor Assembly | *18 | Engine Coolant Temperature Sensor |
| *19 | Turbo Pressure Sensor | *20 | Inlet Air Temperature Sensor |
| *21 | Intake Mass Air Flow Meter Sub-assembly | - | - |
|
Exhaust Gas | |
Intake Air |
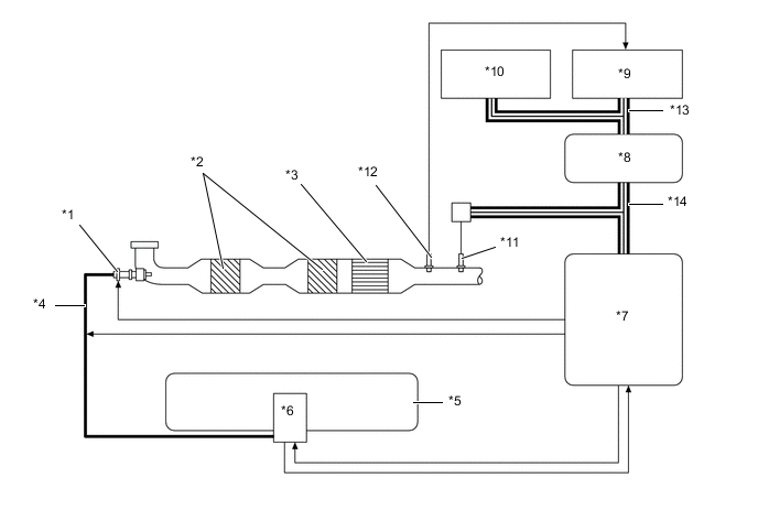
Figure 2. Catalyst Support Control
| *1 | Injector Assembly | *2 | Glow Plug Assembly |
| *3 | Intake Mass Air Flow Meter Sub-assembly | *4 | Turbocharger Sub-assembly |
| *5 | Exhaust Fuel Addition Injector Assembly | *6 | Oxidation Catalyst |
| *7 | Differential Pressure Sensor | *8 | Diesel Particulate Filter (DPF) |
| *9 | Exhaust Gas Temperature Sensor | *10 | No. 2 Exhaust Gas Temperature Sensor |
| *11 | No. 3 Exhaust Gas Temperature Sensor | *12 | Glow Plug Controller |
| *13 | Engine Coolant Temperature Sensor | *14 | ECM |
| *15 | Combination Meter Assembly | *16 | Air Fuel Ratio Sensor |
| *17 | CAN (Bus 2) | - | - |
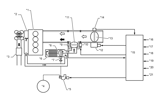
Figure 3. UREA SCR System
| *1 | UREA Injector Set | *2 | SCR Catalyst |
| *3 | Ammonia Slip Catalyst | *4 | UREA Tube with Heater Assembly |
| *5 | UREA Tank Sub-assembly | *6 | UREA Pump |
| *7 | UREA Pump Control ECU | *8 | Central Gateway ECU (Network Gateway ECU) |
| *9 | ECM | *10 | Combination Meter Assembly |
| *11 | NOx Sensor (Nitrogen Oxides Sensor) | *12 | No. 4 Exhaust Gas Temperature Sensor |
| *13 | CAN (Bus 2) | *14 | CAN (Local Bus) |