EMISSION CONTROL SYSTEM


  1. FUNCTION OF MAIN COMPONENTS


    1. The main components of the emission control system are as follows:

      Component Quantity Function
      Oxidation Catalyst 1 Cleans the exhaust gas particulates, HC and CO.
      ECM 1 Controls the emission control system based on signals from each sensor.
      E-VRV 1 Controls the negative pressure applied to the EGR valve diaphragm.
      VSV for EGR Valve Close 1 Introduce atmospheric pressure to the EGR valve diaphragm when EGR is stopped.
      EGR Valve 1 Actuated by the ECM, this valve controls the flow rate of EGR gas.
      Actuated by the ECM via the E-VRV, this valve controls the flow rate of EGR gas.
      Diesel Throttle Valve 1 Actuated by the ECM, this valve controls the flow rate of intake air.
      EGR Cooler* 1 Cools EGR gas.
      No. 2 EGR Valve Assembly (EGR Cooler Bypass Switching Valve)* 1 Switches the flow passage of EGR gas in 2 stages.
      EGR Valve Position Sensor 1 Detects the EGR valve position.

      • *: Models compliant with EURO 4 emission regulations

  2. SYSTEM CONTROL


    1. EGR System


      1. Based on the signals received from the sensors, the ECM determines the EGR volume via the EGR valve and No. 2 EGR valve assembly (EGR cooler bypass switching valve)* in accordance with the engine condition.


        • *: Models compliant with EURO 4 emission regulations

  3. FUNCTION


    1. EGR System


      1. This system is designed to help reduce and control NOx formation due to a reduction of peak temperature in the engine combustion chamber, which is accomplished by the introduction of an amount of inert gas into the intake manifold.

  4. CONSTRUCTION


    1. Oxidation Catalyst


      1. A large-capacity oxidation catalyst with a square cell construction is used to clean the exhaust gas particulates, HC and CO.

        A01UL67E03
        Text in Illustration
        *1 Front Exhaust Pipe Assembly *2 Oxidation Catalyst
        *3 Square Cell - -
    2. EGR Valve and EGR Valve Position Sensor


      1. A vacuum actuated type EGR valve is used.

      2. An EGR valve position sensor is provided in the EGR valve in order to directly measure the actual amount of the valve opening. This measurement is then input into the ECM in order to improve the precision of EGR control.

        A01UKF7E03
        Text in Illustration
        *1 Electric EGR Control Valve Assembly *2 EGR Valve Position Sensor
        *3 Vacuum Port *4 EGR Valve
        *a From Diesel Throttle Body *b To Intake Manifold
        *c From EGR Pipe Sub-assembly - -
        B001B9L Intake Air B001BOY EGR Gas
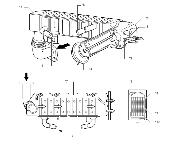
    3. EGR Pipe Sub-assembly and No. 2 EGR Valve Assembly (Models Complement with EURO4 Emission Regulations)


      1. A water-cooled type EGR cooler is used in the EGR pipe sub-assembly between the cylinder head and EGR valve. In the water-cooled type EGR cooler, water flows through the six-layered gas passage to cool down the EGR gas.

      2. A No. 2 EGR valve assembly (EGR cooler bypass switching valve) is used. If EGR gas is cooled down in the EGR cooler with light engine load and low water temperature, compression air temperature decreases. To prevent this, the EGR gas passage is switched by the EGR cooler bypass switching valve.

      3. The EGR passage is switched in 2 stages.

        A01UKP1E04
        Text in Illustration
        *1 EGR Pipe Sub-assembly *2 No. 2 EGR Valve Assembly
        *3 EGR Cooler Bypass Switching Valve *4 Actuator for EGR Cooler Bypass Switching Valve
        *5 Engine Coolant Inlet *6 Engine Coolant Outlet
        *7 Bypass Passage *8 EGR Cooler
        *9 EGR Gas Passage *10 Engine Coolant Passage
        *a View from Upper Side *b Cross Section
        B001BOY EGR Gas B001B9L EGR Gas (through EGR Cooler)
        B001BZT EGR Gas (through Bypass Passage) - -
  5. OPERATION


    1. EGR System


      1. By sensing the engine driving conditions and actual amount of EGR valve opening, the ECM electrically operates the E-VRV (for EGR valve control) and VSV (for EGR valve close), which controls the magnitude of vacuum introduced into diaphragm of EGR valve and diesel throttle valve opening position with throttle control motor and the amount of recirculating exhaust gas is regulated. EGR valve opening lift is controlled by modulated negative pressure.

      2. The VSV (for EGR valve close) is activated when the EGR control is stopped, in order to introduce the atmospheric pressure to the EGR valve diaphragm and improve EGR valve closure response to maintain driveability.

      3. On the models compliant with EURO 4 emission regulations, the ECM switches the bypass passage of the EGR pipe sub-assembly via the VSV (for EGR cooler bypass switching valve) in 2 stages in order to optimize the temperature of the EGR gas and clean exhaust gases.

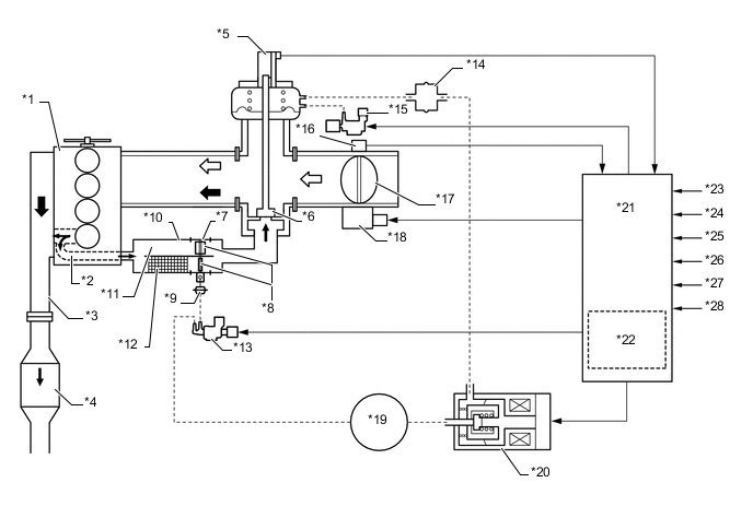
        A01UKUPE04
        Text in Illustration (Models Compliant with EURO 4 Emission Regulations:)
        *1 Engine *2 EGR Passage in Cylinder Head
        *3 Exhaust Manifold *4 Oxidation Catalyst
        *5 EGR Valve Position Sensor *6 EGR Valve
        *7 No. 2 EGR Valve Assembly *8 EGR Cooler Bypass Switching Valve
        *9 Actuator for EGR Cooler Bypass Switching Valve *10 EGR Pipe Sub-assembly
        *11 Bypass Passage *12 EGR Cooler
        *13 VSV (for EGR Cooler Bypass Switching Valve) *14 Vacuum Damper
        *15 VSV (for EGR Valve Close) *16 Throttle Position Sensor
        *17 Diesel Throttle Valve *18 Throttle Control Motor
        *19 Vacuum Pump *20 E-VRV (for EGR Valve Control)
        *21 ECM *22 Atmospheric Pressure Sensor
        *23 Crank Position Sensor *24 Accelerator Pedal Position Sensor
        *25 Engine Coolant Temperature Sensor *26 Turbo Pressure Sensor
        *27 Intake Air Temperature Sensor *28 Intake Mass Air Flow Meter Sub-assembly
        B001BOY Exhaust Gas B001B9L Intake Air
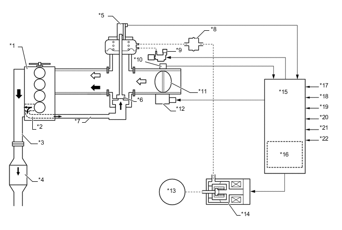
        A01UKRME06
        Text in Illustration (Models Compliant with EURO 2 and EURO 3 Emission Regulations:)
        *1 Engine *2 EGR Passage in Cylinder Head
        *3 Exhaust Manifold *4 Oxidation Catalyst
        *5 EGR Valve Position Sensor *6 EGR Valve
        *7 EGR Pipe Sub-assembly *8 Vacuum Damper
        *9 VSV (for EGR Valve Close) *10 Throttle Position Sensor
        *11 Diesel Throttle Valve *12 Throttle Control Motor
        *13 Vacuum Pump *14 E-VRV (for EGR Valve Control)
        *15 ECM *16 Atmospheric Pressure Sensor
        *17 Crank Position Sensor *18 Accelerator Pedal Position Sensor
        *19 Engine Coolant Temperature Sensor *20 Turbo Pressure Sensor
        *21 Intake Air Temperature Sensor *22 Intake Mass Air Flow Meter Sub-assembly
        B001BOY Exhaust Gas B001B9L Intake Air