POWER SEAT CONTROL SYSTEM


  1. OPERATING CONDITION


    1. Memory Function


      1. The memory, recall, memory call, and seat slide away conditions of the memory function are as follows:

        Function Condition Operation Action
        Memory Power switch is on (IG). Switch 1, 2 or 3 is pressed while the "SET" switch is pressed.
        • Memorizes the seat position when switch 1, 2 or 3 is pressed.

        • When the memory setting is completed, the buzzer will sound for 0.5 seconds.

        Switch 1, 2 or 3 is pressed within 3 seconds after the "SET" switch is pressed.
        Recall Driver Seat
        • Power switch is on (IG).

        • Shift lever is in P.

        • Memory switch is off.

        • Seat position is memorized.

        Switch 1, 2 or 3 is pressed. Recalls the seat position that was memorized in the position control ECU (front power seat switch).

        • Power switch is off.

        • Memory switch is off.

        • Seat position is memorized.

        • Driver door is opened.

        Switch 1, 2 or 3 is pressed within 180 seconds after the power switch is turned off and driver door is opened.

        • Power switch is off.

        • Memory switch is off.

        • Seat position is memorized.

        • Open driver door is closed.

        Switch 1, 2 or 3 is pressed within 60 seconds after the power switch is turned off and the open driver door is closed.
  2. FUNCTION


    1. Memory Function


      1. The power seat control system has the following functions:

        Function Outline
        Power Control The fore-and-aft slide, reclining, front vertical, lifter and lumbar support can be adjusted using the power seat switch.
        Memory* Memory The memory function can memorize 3 different seat positions.
        Recall The recall function can recall 3 different memorized seat positions.
        Memory Call The memory call function, which utilizes the key IDs, is used to memorize and retrieve the optimal driving positions for a person possessing the key.
        Seat Slide Away The seat slide away function automatically slides the seat rearward, making it easier to enter and exit the vehicle.
        The seat slide away function automatically returns the seat to its original position before starting the vehicle.

        *: Only for driver seat

      2. The memory function works in combination with the following systems, ensuring usability and enabling easy entering or exiting of the vehicle.

        System Outline
        Power Tilt and Telescopic System The multiplex tilt and telescopic ECU memorizes the steering column position and recalls it when all conditions are met.
        Outside Rear View Mirror System The outer mirror control ECU assembly (LH/RH) memorizes the outside rear view mirror positions and recalls them when all conditions are met.
  3. OPERATION


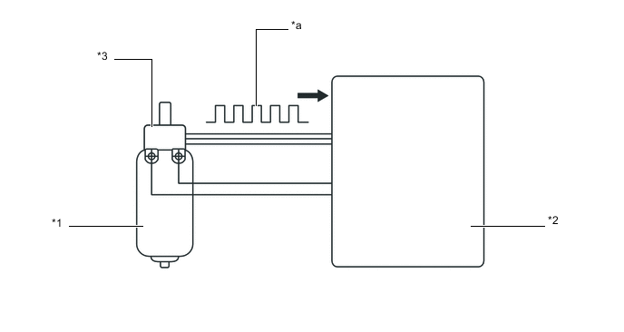
    1. Seat Position Detection Method


      1. Power Seats with Memory Function


        1. The Hall IC installed on the power seat motor generates pulses corresponding to the speed of the motor. These pulses are then picked up by the position control ECU (front power seat switch) in order to detect the seat position.

          A01118RC03
          *1 Power Seat Motor *2 Position Control ECU (Front Power Seat Switch)
          *3 Hall IC - -
          *a Current pulsation generated by motor - -
  4. DIAGNOSIS


    1. The position control ECU (front power seat switch) has a diagnosis function. It stores a record of any power seat control system mulfunctions in its memory in the form of Diagnostic Trouble Codes (DTCs).

    2. The position control ECU (front power seat switch) outputs malfunction data and 5-digit DTCs to the Global TechStream (GTS).

    3. The 5-digit DTCs can be read after connecting the Global TechStream (GTS) to the DLC3. For details, refer to the Repair Manual.