FUEL SYSTEM


  1. OUTLINE


    1. The 2GR-FSE engine uses a Direct injection 4-stroke gasoline engine Superior version (D-4S) system, which has both direct and port type fuel injection.

    2. This system optimally controls the fuel injectors for direct injection and port injection in accordance with engine load. The system achieves improved engine performance, fuel economy, and clean emissions.

    3. A fuel returnless system is used to reduce evaporative emissions.

    4. Fuel cut control is used to stop the fuel pump assembly (for low pressure) if the SRS airbag is deployed.

    5. Fuel injector assemblies (for direct injection) with a double slit nozzle are used.

  2. MAIN FEATURES


    1. D-4S System


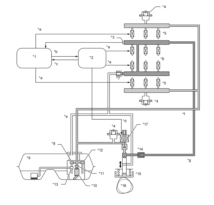
      1. The Direct injection 4-stroke gasoline engine Superior version (D-4S) system is based on 2 types of fuel injection systems: the direct injection system and the port injection system. Fuel sent from the fuel tank assembly is delivered to the low-pressure and high-pressure fuel systems. The fuel delivered to the low-pressure fuel system is injected from the fuel injector assembly (for port injection) to the intake port. The fuel delivered to the high-pressure fuel system is pressurized by the fuel pump assembly (for high pressure) and injected from the fuel injector assembly (for direct injection) to the combustion chamber.

      2. The direct injection system mainly consists of the fuel pump assembly (for high pressure), fuel delivery pipe sub-assembly (for direct injection) and fuel injector assembly (for direct injection). In this system, the ECM controls the fuel pump assembly (for high pressure) and fuel injector assembly (for direct injection) via the EDU (injector driver) based on signals from various sensors, thus optimally controlling fuel pressure, injection volume, and injection timing.

      3. The port injection system mainly consists of the fuel pump assembly (for low pressure), fuel delivery pipe sub-assembly (for port injection), and fuel injector assembly (for port injection). In this system, the ECM controls the fuel injector assembly (for port injection) based on signals from various sensors, thus optimally controlling injection volume and timing.

        A0120FKC01
        *1 ECM *2 EDU (Injector Driver)
        *3 Fuel Pressure Sensor *4 Fuel Pressure Pulsation Damper Assembly
        *5 Fuel Injector Assembly (for Port Injection) *6 Fuel Injector Assembly (for Direct Injection)
        *7 Fuel Relief Valve Assembly *8 Fuel Main Valve Assembly
        *9 Fuel Tank Assembly *10 Fuel Pump Assembly (for Low Pressure)
        *11 Fuel Filter Assembly *12 Fuel Pressure Regulator Assembly
        *13 Jet Pump *14 Check Valve
        *15 Fuel Pump Assembly (for High Pressure) *16 Exhaust Camshaft (Cam to Drive Fuel Pump)
        *17 Spill Control Valve - -
        *a Injector Drive Signal *b Spill Control Valve Drive Indication Signal
        *c Spill Control Valve Operation Confirmation Signal *d Spill Control Valve Drive Signal
        *e High-pressure Fuel Return Pipe *f Low-pressure Fuel Pipe
        *g High-pressure Fuel Pipe - -