HYBRID CONTROL SYSTEM DETAILS


  1. FUNCTION OF MAIN COMPONENTS

    Component Function
    2UR-FSE Engine The 2UR-FSE engine is compatible with the hybrid system and generates motive force for driving and energy for electricity generation.
    L110F Hybrid Transmission (Hybrid Vehicle Transmission Assembly) Motor Generator 1 (MG1)
    • Driven by the engine and generates high-voltage electricity in order to operate MG2 and/or to charge the HV battery. Also, MG1 functions as a starter to start the engine.

    • Operated to allow the gear ratio of the power split planetary gear unit to optimally suit the driving conditions of the vehicle.

    Motor Generator 2 (MG2)
    • Driven by electrical power from MG1 and/or the HV battery, and generates motive force for the drive wheels.

    • Generates electricity to recharge the HV battery (regenerative braking) during braking or when the accelerator pedal is not depressed.

    Resolvers
    • MG1 and MG2 are each equipped with a resolver.

    • Send information about the rotational speed and direction of the motor generators to the MG ECU.

    Temperature Sensors for Motor Generator
    • MG1 and MG2 are each equipped with a temperature sensor.

    • Measure the temperature of MG1 and MG2.

    Compound Gear Unit Power Split Planetary Gear Unit Distributes the engine motive force as appropriate to directly drive the vehicle as well as MG1.
    2-stage Motor Speed Reduction Planetary Gear Unit Reduces the rotational speed of MG2 in accordance with the characteristics of the planetary gear in order to increase torque. Furthermore, it shifts the transmission in 2 stages in accordance with the conditions of the vehicle.
    Valve Body Unit Solenoid Valves SL1/SL2 Switch low-speed range and high-speed range.
    Solenoid Valve SP Controls line pressure.
    Oil Pressure Switches Detect the oil pressure in the oil pressure control circuit.
    ATF Temperature Sensor Detects the ATF temperature.
    Mechanical Oil Pump Driven by engine power, supplies oil pressure to the valve body unit and lubricates the planetary gear.
    Transmission Revolution Sensor Detects the output speed of the transmission.
    Shift Lever Position Sensor Converts the shift lever position into electrical signals and outputs the signals to the hybrid vehicle control ECU.
    Oil Pump with Motor Assembly Supplies oil pressure to the valve body unit and lubricates the planetary gear mainly when the engine is stopped.
    Oil Pump Motor Controller Drives the oil pump with motor assembly in accordance with a signal from the hybrid vehicle control ECU to variably regulate the ATF discharge amount.
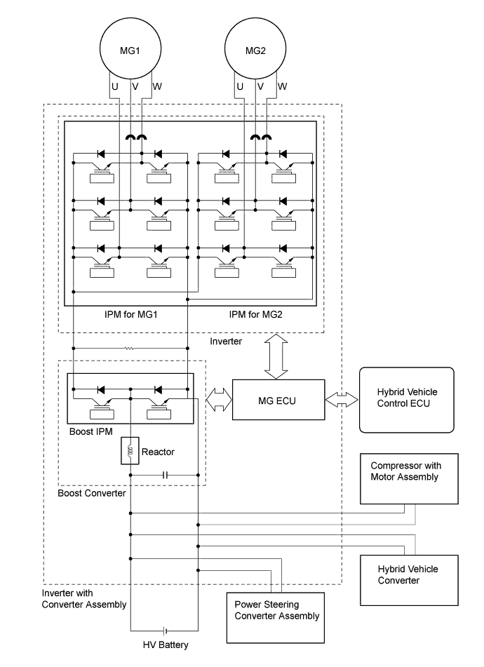
    Inverter with Converter Assembly Inverter Converts high-voltage DC (HV battery) into AC (MG1 and MG2) and vice versa (converts AC into DC).
    Boost Converter Boosts the voltage of the HV battery from DC 288 V to a maximum of DC 650 V and vice versa (drops from DC 650 V to DC 288 V).
    Motor Generator ECU (MG ECU) Controls the inverter and boost converter in accordance with signals received from the hybrid vehicle control ECU, thus operating MG1 or MG2 as either a generator or motor.
    Inverter Current Sensors
    • MG1 and MG2 are each provided with 2 inverter current sensors.

    • Measure the current of MG1 and MG2.

    Inverter Temperature Sensors
    • Provided for the boost converter, Intelligent Power Module (IPM) for MG1 and MG2, and inverter coolant.

    • Measure the temperature of the boost converter, IPM for MG1 and MG2, and inverter coolant.

    Atmospheric Pressure Sensor Detects the atmospheric pressure.
    Inverter Radiator Cools inverter coolant.
    Inverter Water Pump with Motor Assembly
    • Operated by the signal from hybrid vehicle control ECU in order to cool the inverter with converter assembly, MG1 and MG2.

    • Controlled over 3 levels by the duty cycle signal from hybrid vehicle control ECU.

    Interlock Switches

    - Inverter Terminal Cover

    - Connector Cover Assembly

    - Power Cable Connector

    - Service Plug Grip

    Verify that the inverter terminal cover, service plug grip and power cable are installed.
    Power Cable Connects the HV battery with inverter with converter assembly, the inverter with converter assembly with MG1 and MG2, and the inverter with converter assembly with the compressor with motor assembly.
    HV Battery Assembly HV Battery (Battery Modules)
    • Supplies electrical power to MG1, MG2, compressor with motor assembly and power steering converter assembly in accordance with the driving conditions of the vehicle.

    • Charged by MG1 and MG2 in accordance with the State Of Charge (SOC) of the HV battery and the driving conditions of the vehicle.

    • Has a nominal (approximate) voltage of DC 288 V (actual voltage will vary depending on various conditions such as temperature, charge or discharge).

    Battery Voltage Sensor
    • Monitors voltage signals from the battery cooling blower assembly and conditions of the HV battery such as voltage, temperature and current, and transmits this information to the hybrid vehicle control ECU.

    • Monitors the high voltage system for breakdown of the electrical insulation.

    Hybrid Battery Junction Block Assembly System Main Relays (SMRB/SMRG) Connect and disconnect the high-voltage power circuit between the HV battery and the inverter with converter assembly. The hybrid vehicle control ECU controls the SMRs (SMRB and SMRG) by turning them on or off as appropriate.
    HV Battery Current Sensor Measures the current of the HV battery.
    Hybrid Battery Thermistor Detects temperatures in the parts of the HV battery and the intake air temperature from the battery cooling blower assembly.
    Battery Cooling Blower Assemblies Operate under the control of the hybrid vehicle control ECU in order to cool the HV battery.
    Service Plug Grip Shuts off the high-voltage circuit of the HV battery when this plug is removed for vehicle inspection or maintenance.
    Hybrid Vehicle Converter Drops the HV battery voltage from DC 288 V to approximately DC 14 V in order to supply electricity to body electrical components, as well as to recharge the auxiliary battery.
    Converter Cooling Blower Operates by the converter cooling blower controller in order to cool the hybrid vehicle converter.
    System Main Relay (SMRP) Connects and disconnects the high-voltage power circuit between the HV battery and the inverter with converter assembly via the precharge resistor. The hybrid vehicle control ECU controls the SMRP by turning them on or off as appropriate.
    Rear Cooling Unit Assembly Operates under the control of the hybrid vehicle control ECU in order to cool the HV battery.
    Power Steering Converter Assembly Drops the HV battery voltage from DC 288 V to DC 46 V and supplies this power to the EPS system and active stabilizer suspension system*1. If the power supply to the EPS system is stopped due to a malfunction, the converter boosts the auxiliary battery voltage from DC 12 V to DC 33 V to supply power to the EPS system.
    Auxiliary Battery Supplies the power to the electrical equipment and ECUs when the power switch is on.
    Auxiliary Battery Temperature Sensor Measures the temperature of the auxiliary battery for auxiliary battery protection.
    Compressor with Motor Assembly Driven at a speed calculated by the air conditioning amplifier assembly, receives drive requests from the hybrid vehicle control ECU and takes in, compresses and discharges refrigerant.
    Heater Water Pump Assembly Controlled via the hybrid vehicle control ECU in accordance with signals from the air conditioning amplifier assembly and circulates coolant to ensure heater source stability during idling stop control.
    Speed Sensors Detect the wheel speed of each of the 4 wheels.
    Steering Sensor Detects the direction and angle of the steering wheel.
    Yawrate Sensor
    • Detects the vehicle's longitudinal and lateral acceleration.

    • Detects the vehicle's yaw rate.

    Accelerator Pedal Position Sensor Converts the accelerator pedal position into an electrical signal and outputs the signal to the hybrid vehicle control ECU.
    Brake Pedal Stroke Sensor Assembly Directly detects the extent of the brake pedal stroke operated by the driver.
    Stop Light Switch Assembly Detects the brake pedal depressing signal.
    Cruise Control Main Switch Turns the cruise control system and dynamic radar cruise control system on and off, and conducts various operations including vehicle speed setting, acceleration, deceleration and control cancellation.
    Shift Paddle Switch (Transmission Shift Switch Assembly)*2 Detects the driver's shift-up and shift-down operations.
    Transmission Control Switch
    • Detects that the shift lever is in S.

    • Detects the driver's shift-up and shift-down operations when the shift lever is in S.

    Combination Switch Assembly EV Drive Mode Switch Outputs the EV drive mode switch signal to the hybrid vehicle control ECU via the driver side switch module when operated by the driver.
    Drive Mode Select Outputs the drive mode (NORMAL, ECO, COMFORT or SPORT S/S+) signal to the various ECUs via the driver side switch module when operated by the driver.
    SNOW Mode Switch Outputs the SNOW mode switch signal to the hybrid vehicle control ECU via the driver side switch module when operated by the driver.
    Hybrid Vehicle Control ECU
    • Performs comprehensive control of the hybrid system. This includes the electric continuously variable transmission and HV battery.

    • Receives information from various sensors as well as from ECUs (ECM, battery voltage sensor, MG ECU and skid control ECU), calculates the required torque and output power based on this and sends the calculated result to the ECM, MG ECU and skid control ECU.

    • Monitors the SOC of the HV battery.

    • Controls the oil pump with motor assembly.

    • Controls the hybrid vehicle converter.

    • Controls the inverter water pump with motor assembly.

    • Controls the battery cooling blower assemblies.

    • Controls the power steering converter assembly.

    ECM
    • Controls the engine in accordance with the target engine speed and required engine motive force received from the hybrid vehicle control ECU.

    • Transmits the operating condition signals of the engine to the hybrid vehicle control ECU.

    Skid Control ECU Assembly
    • Calculates the regenerative braking force that is required and transmits it to the hybrid vehicle control ECU during braking.

    • Calculates the motive force that is required during the operation of TRC or VSC and transmits it to the hybrid vehicle control ECU.

    Power Steering ECU Assembly
    • Actuates the motor to provide power assist, based on the signals received from various sensors and ECUs.

    • Outputs power supplied from the power steering converter assembly to the power steering motor.

    Air Conditioning Amplifier Assembly Transmits various air conditioning state signals to the hybrid vehicle control ECU.
    Center Airbag Sensor Assembly Transmits the airbag deployment signal to the hybrid vehicle control ECU during a collision.
    Driving Support ECU Assembly*3 Sends the information about the operation conditions of the dynamic radar cruise control system to the hybrid vehicle control ECU.
    Multi-media Module Receiver Assembly
    • Displays hybrid system output and charging of the hybrid battery on the energy monitor in the multi-display.

    • Displays drive mode on the multi-display.

    Combination Meter Assembly Hybrid System Indicator Indicates the hybrid system output and charging of the hybrid battery to inform the driver.
    EV Drive Indicator Light Informs the driver that the vehicle is running under EV control.
    EV Drive Mode Indicator Light Informs the driver that the EV drive mode is entered.
    SNOW Mode Indicator Light Informs the driver that the SNOW mode is entered.
    MIL Turns on when there is a malfunction in the engine control system.
    Charge Warning Light Turns on when there is a malfunction in the auxiliary battery charging system.
    Master Warning Light In this context, the primary function of this warning light is to inform the driver of a malfunction in the hybrid system or when the SOC of the HV battery is too low. The light illuminates simultaneously with the sounding of a warning buzzer.
    Multi-information Display
    • Displays the driver that the vehicle is ready to drive.

    • Displays the shift lever position.

    • Displays the shift range.

    • Displays the energy flow.

    • Displays the drive mode.

    • Displays messages to inform the driver when a malfunction occurs.

    • Shows system status and appropriate operations to be performed.

    Meter Panel Illumination Illuminates in blue or red in response to drive mode. Also, the brightness level changes when illuminated in blue in accordance with driving conditions.

    • *1: Models with active stabilizer suspension system

    • *2: Models with shift paddle

    • *3: Models with dynamic radar cruise control system

  2. OPERATING CONDITION


    1. Hybrid System Activation (READY-ON State)


      1. The hybrid system can be activated by pressing the power switch while the brake pedal is being depressed. At this time, the READY indicator light flashes until the system check is completed. When the READY indicator light turns on, the hybrid system has started and the vehicle is ready to drive.

      2. Even if the driver turns the power switch on (Ready), sometimes the hybrid vehicle control ECU will not start the engine. The engine will only start if conditions such as engine coolant temperature, SOC, HV battery temperature and electrical load require an engine start.

      3. After driving, when the driver stops the vehicle and the shift lever is in P, the hybrid vehicle control ECU allows the engine to continue running. The engine will stop after the SOC, HV battery temperature and electrical load reach a specified level.

        Note

        When the hybrid system is unavoidably required to be stopped while driving, the system can be forced to stop by pressing and holding the power switch for approximately 2 seconds or more or by pushing the power switch 3 times or more in a row. At this time, the power source will turn on (ACC).

    2. EV Drive Mode


      1. When the following conditions in the table below are satisfied, EV drive mode is entered by selecting on using the EV drive mode switch:

        Mode Condition
        EV Drive Mode
        • The hybrid system temperature is not high. The hybrid system temperature will be high when the outside air temperature is high or after the vehicle has traveled up a hill or at high speeds.

        • The hybrid system temperature is not low. The hybrid system temperature will be low after the vehicle has been left for a long time when the outside air temperature is low.

        • The State Of Charge (SOC) of the HV battery is approximately 50% or more.

        • The vehicle speed is approximately 40 km/h (25 mph) or less (engine coolant temperature: 40°C (104°F) or more).

        • The accelerator pedal depression amount is a certain level or below.

        • The defroster is off.

        • The cruise control system is not operating.

      2. The engine is always started when the LEXUS Hybrid Drive is activated (when power source mode is turned on (Ready) under normal conditions. However, the LEXUS Hybrid Drive can be activated in the EV drive mode by performing the following procedure:


        • When the EV drive mode operating conditions except for the engine coolant temperature requirement are satisfied, push and hold the EV drive mode switch and then push the power switch while depressing the brake pedal (the engine may start depending on the system conditions*).

          Tech Tips

          *: Engine coolant temperature is less then -10°C (14°F), etc.

      3. If any condition is not satisfied and the EV drive mode switch is selected, a message is displayed on the multi-information display to inform the driver that the attempt to enter EV drive mode is rejected, and the EV drive mode cannot be entered.

      4. When EV drive mode has been automatically canceled, a message is displayed to indicate that EV drive mode has been canceled.

    3. ECO Mode


      1. ECO mode is entered by selecting on using the drive mode select.

      2. ECO mode setting is recorded by the hybrid vehicle control ECU. This setting will not be reset when the power switch is turned off.

      3. ECO mode will be canceled when the drive mode select is switched to any mode other than ECO mode.

    4. Inspection Mode


      1. Inspection mode is entered by using the Global TechStream (GTS) or the accelerator pedal. For details, refer to the Repair Manual.

    5. Detection of Insulation Resistance Decrease


      1. The leak detection circuit is built in the battery voltage sensor. The leak detection circuit constantly monitors that the insulation resistance between high-voltage circuits and body ground is maintained.

      2. If the insulation resistance decreases below a specified level, a Diagnostic Trouble Code (DTC) is stored, and the driver is informed of the abnormal condition by the multi-information display.

      3. The leak detection circuit has an AC source and causes a small amount of AC to flow to the high-voltage circuit (positive and negative).

      4. AC flows as shown in the following illustration. It flows via a detection resistor, a capacitor and body ground.

      5. The more vehicle insulation resistance decreases, the more voltage drops at the detection resistor and the lower the amplitude of the AC waves. The insulation resistance value (tester data name: short wave highest value) is detected based on the amplitude of AC waves.

        A01GV1OE01
  3. SYSTEM CONTROL

    Electronic Control of Hybrid System
    Control Outline
    Hybrid Vehicle Control
    • The hybrid vehicle control ECU calculates the target motive force based on the shift lever position sensor, the degree to which the accelerator pedal is depressed, and the vehicle speed. The hybrid vehicle control ECU performs control in order to create the target motive force by optimally combining MG1, MG2 and the engine.

    • The hybrid vehicle control ECU calculates the engine motive force based on the target motive force, which has been calculated based on the requirements of the driver and the conditions of the vehicle. In order to create this motive force, the hybrid vehicle control ECU transmits signals to the ECM.

    • The hybrid vehicle control ECU switches the 2-stage motor speed reduction planetary gear to the low-speed range or high-speed range in accordance with driver's required motive force, HV battery conditions, ATF temperature, vehicle speed and so on.

    • The hybrid vehicle control ECU monitors the conditions of the HV battery and battery cooling blower assemblies to perform control using feedback to keep the HV battery at a predetermined temperature.

    System Monitoring Control The hybrid vehicle control ECU monitors the State Of Charge (SOC) of the HV battery and the temperature of the HV battery, MG1 and MG2, in order to optimally control these items.
    Shut Down Control When the shift lever is in N, the hybrid vehicle control ECU performs shut down control to stop driving MG1 and MG2.
    System Main Relay (SMR) Control To ensure that it is possible to connect and disconnect the high voltage circuits reliably, the hybrid vehicle control ECU controls the 3 System Main Relays (SMRs) to connect and disconnect the high voltage circuits from the HV battery. The hybrid vehicle control ECU also uses the timing of the operation of the SMRs to monitor the operation of the relay contacts.
    State Of Charge (SOC) Control
    • The hybrid vehicle control ECU calculates the SOC by estimating the charging and discharging amperage of the HV battery.

    • The hybrid vehicle control ECU (HV CPU) constantly performs charge/discharge control based on the calculated SOC in order to maintain the SOC within its target range.

    Inverter Coolant Cooling Control In order to cool the inverter with converter assembly, MG1 and MG2, the hybrid vehicle control ECU regulates the inverter water pump with motor in accordance with the signals from the temperature sensors for inverter with converter assembly, temperature sensor for MG1 and temperature sensor for MG2.
    HV Battery Cooling Control In order to maintain the HV battery temperature at the optimal level, the hybrid vehicle control ECU regulates the battery cooling blower assemblies in accordance with the signals from the hybrid battery thermistor.
    Auxiliary Battery Charging Control The hybrid vehicle control ECU uses the auxiliary battery temperature sensor (thermistor assembly) to monitor the temperature of the auxiliary battery. The hybrid vehicle control ECU performs charge control based on temperature information from the auxiliary battery.
    ECM Control The ECM receives the target engine speed and required engine motive force sent from the hybrid vehicle control ECU, and controls the Electronic Throttle Control System-intelligent (ETCS-i), fuel injection volume, ignition timing and Dual Variable Valve Timing-intelligent (Dual VVT-i) system.
    MG1 and MG2 Main Control
    • MG1, which is driven by the engine, generates high voltage (alternating current) in order to operate MG2, and to charge the HV battery via the inverter. Also, MG1 functions as a starter to start the engine.

    • MG2, which is driven by electrical power from MG1 and/or the HV battery, generates motive force for the all wheels.

    • MG2 generates electricity to charge the HV battery (regenerative braking control) during braking or when the accelerator pedal is not being depressed.

    • Resolvers detect the speed and the position of MG1 and MG2 for use by the hybrid vehicle control ECU. Resolver signals are transmitted to the hybrid vehicle control ECU via the Motor Generator ECU (MG ECU).

    • Temperature sensors mounted in MG1 and MG2 detect the temperature for use by the hybrid vehicle control ECU.

    Inverter Control
    • The inverter converts direct current from the HV battery into an alternating current for MG1 and MG2, or vice versa, in accordance with the signals provided by the hybrid vehicle control ECU via the MG ECU. In addition, the inverter is used to transfer power from MG1 to MG2.

    • Via the MG ECU, the hybrid vehicle control ECU sends signals to the power transistors on the Intelligent Power Modules (IPMs) in the inverter for switching the U, V and W phases of MG1 and MG2, in order to drive MG1 and MG2.

    • The hybrid vehicle control ECU shuts down the inverter if it receives an overheat, overcurrent or fault voltage signal from the inverter via the MG ECU.

    Boost Converter Control
    • The boost converter boosts the nominal HV battery voltage of DC 288 V up to a maximum voltage of DC 650 V, in accordance with the signals provided by the hybrid vehicle control ECU via the MG ECU.

    • The inverter converts the alternating current generated by MG1 or MG2 into a direct current. The boost converter drops the generated voltage from up to 650V to approximately DC 288 V for the HV battery in accordance with the signals provided by the hybrid vehicle control ECU via the MG ECU.

    Hybrid Vehicle Converter Control
    • Drops the voltage from DC 288 V (nominal) to DC 14 V (nominal) in order to supply electricity to body electrical components, as well as to recharge the auxiliary battery (DC 12 V).

    • This converter keeps the auxiliary battery at a constant voltage.

    Battery Voltage Sensor Control The battery voltage sensor monitors the insulation of the high voltage electrical system for leakage. In addition, the sensor converts the feedback signals of the battery cooling blower assemblies and the conditions of the HV battery (which are needed by the hybrid vehicle control ECU to perform SOC control and HV battery cooling control) into digital signals, and transmits the signals to the hybrid vehicle control ECU.
    Shift Control The hybrid vehicle control ECU detects the shift position (P, R, N, D or S) in accordance with the signals provided by the shift lever position sensor and the transmission control switch, and controls the MG1, MG2, engine and hybrid transmission to match the selected shift position.
    Skid Control ECU Assembly Control Regenerative Braking Cooperative Control During braking, the skid control ECU calculates the required regenerative braking force and transmits a signal to the hybrid vehicle control ECU. Upon receiving this signal, the hybrid vehicle control ECU transmits an actual regenerative braking control value to the skid control ECU. Based on this result, the skid control ECU calculates and executes the required hydraulic pressure braking force.
    TRC/VSC Cooperative Control The skid control ECU transmits a request to the hybrid vehicle control ECU to limit motive force while the TRC or VSC is operating. The hybrid vehicle control ECU controls the engine, MG1 and MG2 in accordance with the present driving conditions in order to suppress the motive force.
    Power Steering Converter Assembly Control
    • The power steering converter assembly reduces the nominal voltage from DC 288 V to DC 46 V in order to supply electricity to the ECUs in each system.

    • If the HV battery power supply to the power steering converter assembly is suspended due to malfunctions in the high voltage system, the power steering converter assembly boosts the auxiliary battery voltage (DC 12 V) to 33 V and supplies the voltage to the power steering ECU (EPS system) as a fail-safe function.

    • The hybrid vehicle control ECU transmits HV battery power usage permission/prohibition/restriction signals to the power steering converter assembly in accordance with the HV battery status.

    During Collision Control During a collision, if the hybrid vehicle control ECU receives an airbag deployment signal from the center airbag sensor assembly, it turns the SMRs off in order to shut off the high voltage power supplied to the hybrid system by the HV battery.
    Cruise Control System Operation Control When the cruise control ECU that is enclosed in the hybrid vehicle control ECU receives a cruise control main switch signal, it regulates the hybrid system output to obtain the targeted vehicle speed based on the driver's demand.
    Dynamic Radar Cruise Control System Operation Control* Upon receiving a motive force request signal from the driving support ECU, the hybrid vehicle control ECU controls the motive forces of the engine and MG2 to be an optimum combination in order to obtain the target vehicle speed.
    EV Drive Mode Control When the EV drive mode switch is manually operated by the driver, the hybrid vehicle control ECU operates the vehicle to run the vehicle using only MG2 if the required conditions are satisfied.
    Drive Mode Select Control Optimally controls the outputs of MG1, MG2 and engine in accordance with the following drive modes: NORMAL, COMFORT and SPORT S/S+ modes.
    SNOW Mode Control When the SNOW mode switch is manually operated by the driver, the hybrid vehicle control ECU controls motive force for the acceleration operation, thus achieving smooth start-off on slippery roads such as snowy roads.
    Indicator and Warning Light Control Illuminates and blinks warning lights, or shows messages on the multi-information display to inform the driver of the vehicle conditions or system malfunctions.

    • *: Models with dynamic radar cruise control system


    1. Hybrid Vehicle Control


      1. The hybrid vehicle control ECU detects the amount of accelerator pedal depression using the signals from the accelerator pedal position sensor. The hybrid vehicle control ECU receives vehicle speed signals from the MG2 resolver and detects the shift position signal from the shift lever position sensor. The hybrid vehicle control ECU determines the vehicle operating conditions in accordance with this information, and optimally controls the motive forces of MG1, MG2 and the engine. Furthermore, the hybrid vehicle control ECU optimally controls the output and torque of MG1, MG2 and the engine in order to achieve lower fuel consumption and cleaner exhaust emissions.

      2. The hybrid vehicle control ECU calculates the engine motive force based on the calculated target motive force, and by taking the State Of Charge (SOC) and the temperature of the HV battery into consideration. The value obtained by subtracting the engine motive force from the target motive force is the MG2 motive force.

      3. The ECM appropriately performs ETCS-i control, fuel injection volume control, ignition timing control and Dual VVT-i system control based on signals sent by the hybrid vehicle control ECU in order to achieve the required engine motive force. Furthermore, the hybrid vehicle control ECU appropriately operates the MG1 and MG2 in order to achieve the required MG2 motive force.

      4. The 2-stage motor speed reduction planetary gear is switched to the low-speed range or high-speed range by driving solenoid valves SL1 and SL2 in accordance with the driver's required motive force, HV battery conditions, ATF temperature, vehicle speed, etc.

        A01GUZOE01
    2. System Monitoring Control


      1. The hybrid vehicle control ECU constantly monitors the State Of Charge (SOC) of the HV battery. When the SOC is below the lower level, the hybrid vehicle control ECU increases the power output of the engine to operate MG1, which charges the HV battery. When the engine is stopped, MG1 operates to start the engine; then, the engine operates MG1 to charge the HV battery.

      2. If the SOC is low or if the temperature of the HV battery, MG1 or MG2 is higher than a specified value, the hybrid vehicle control ECU restricts the motive force applied to the drive wheels until the value of the abnormal item returns to normal.

    3. Shut Down Control


      1. Generally, MG1 and MG2 are shut down when the shift lever is in N. In order to stop providing motive force, it is necessary to stop driving MG1 and MG2, because MG2 is mechanically joined to the output shaft.

    4. System Main Relay (SMR) Control


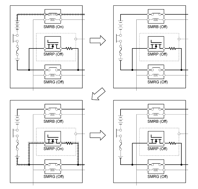
      1. The System Main Relays (SMRs) are relays that connect and disconnect the power source of the high-voltage circuit upon receiving a command from the hybrid vehicle control ECU. A total of 3 relays, 1 for the positive side (SMRB) and 2 for the negative side (SMRP, SMRG), are provided to ensure proper operation. The SMRP is a semiconductor relay, which is integrated in the hybrid vehicle converter. The other 2 relays are contact point type relays, which are mounted on the junction block in the HV battery unit.

        A01GUOEE01
      2. The hybrid vehicle control ECU turns the SMRB on. After that, it turns the SMRP on. After the hybrid vehicle control ECU has turned the SMRG on, it turns the SMRP off. As the controlled current is initially allowed to pass through a resistor in this manner, the contact points in the circuit are protected from damage that could be caused by a rush current.

        A01GUU3E01
      3. First, the hybrid vehicle control ECU turns the SMRG off. After the ECU has determined whether the contact points of the SMRG are stuck, it turns the SMRB off. Subsequently, the ECU turns the SMRP on in order to determine whether the contact points of the SMRB are stuck. Then, the ECU turns the SMRP off.

        A01GUQ3E01
      4. If the hybrid vehicle control ECU detects that the contact points are stuck, it illuminates the master warning light, indicates "CHECK HYBRID SYSTEM" on the multi-information display and stores a Diagnostic Trouble Code (DTC) in memory.

    5. State Of Charge (SOC) Control


      1. The hybrid vehicle control ECU calculates the State Of Charge (SOC) of the HV battery by estimating its charging and discharging amperages, in order to control the SOC. This allows the hybrid system to make control decisions based on the power stored in the battery.

      2. While the vehicle is in motion, the HV battery undergoes repetitive charge/discharge cycles as it becomes discharged by MG2 during acceleration and charged by regenerative braking during deceleration. The hybrid vehicle control ECU calculates the SOC based on the amount of HV battery charge/discharge detected by the HV battery current sensor. The hybrid vehicle control ECU constantly performs charge/discharge control based on the calculated SOC value in order to maintain the SOC within its target range.

        A01GUL2E01
    6. Inverter Coolant Cooling Control


      1. The hybrid vehicle control ECU receives the signals from the temperature sensors for inverter with converter assembly, temperature sensor for MG1 and temperature sensor for MG2. Then, the hybrid vehicle control ECU actuates the inverter water pump with motor assembly, in order to cool the inverter coolant.

      2. When the inverter coolant temperature rises above a certain level, the hybrid vehicle control ECU transmits a radiator fan drive request signal to the cooling fan ECU via the ECM. In response to that signal, the cooling fan ECU actuates the radiator fan to restrain the increases in the inverter coolant temperature, ensuring the cooling of the inverter with converter assembly, MG1 and MG2.

      3. The MG ECU converts the temperature sensor signals into digital signals, and transmits them to the hybrid vehicle control ECU via serial communication.

        A01GUKEE01
    7. HV Battery Cooling Control


      1. The HV battery cooling control is performed by utilizing air in the cabin and cool air from the rear air conditioning unit.

      2. The hybrid vehicle control ECU calculates the amount of air required to cool down the HV battery module based on the HV battery module temperature and controls the battery cooling blower assemblies to provide air to the HV battery module. At this time, the hybrid vehicle control ECU activates the rear air conditioning unit and mode control damper for the HV battery based on the air conditioning system operating status and battery load conditions to provide cool air to the HV battery module. The rear air conditioning unit operates when the following conditions are satisfied:


        • When the air conditioning system is operating: activates when the battery loads exceed the prescribed value within the predetermined period.

        • When the air conditioning system is not operating: activates when the battery load exceeds the prescribed value within the predetermined period, and when high temperature situations occur more times than the prescribed limit.

      3. The hybrid vehicle control ECU decreases the speed of battery cooling blower assemblies when the rear air conditioning unit is operating to suppress the air flow from the blower, reducing the noise in the cabin.

      4. When the air conditioning system is not operating, if the rear air conditioning unit is operated by the hybrid vehicle control ECU, the air conditioning amplifier assembly informs the driver that the rear air conditioning unit is operating by displaying the message "Climate Control activated to cool Hybrid System" on the multi-information display.

      5. While the air conditioning system is operating to cool the cabin, if the HV battery module temperature is within a normal range, the hybrid vehicle control ECU turns the battery cooling blower assemblies off or sets them to a low speed. The purpose of this control is to give priority to cooling down the cabin, which also cools the battery module through the intake duct located on the rear package tray trim.

        A01GV74E01
    8. Auxiliary Battery Charging Control


      1. The hybrid vehicle control ECU controls the hybrid vehicle converter in accordance with the signals from the auxiliary battery temperature sensor (thermistor assembly), in order to control the charging voltage to the auxiliary battery.

        A01GUYTE02
    9. ECM Control


      1. The ECM receives the target engine speed and required engine motive force which were sent from the hybrid vehicle control ECU, and controls the ETCS-i system, fuel injection volume, ignition timing and Dual VVT-i system.

      2. The ECM transmits information about the engine operating conditions to the hybrid vehicle control ECU.

      3. Upon receiving an engine stop signal from the hybrid vehicle control ECU in accordance with basic hybrid vehicle control, the ECM will stop the engine.

      4. When a malfunction occurs in the system, the ECM activates the MIL via the directions from the hybrid vehicle control ECU.

        A01GURCE03
    10. MG1 and MG2 Main Control


      1. MG1, which is driven by the engine, generates high voltage electricity (alternating current) in order to power MG2 and charge the HV battery. Also, MG1 functions as a starter to start the engine.

      2. MG2 is driven by electrical power from the HV battery and/or MG1, and it generates motive force for all the wheels.

      3. MG2 generates electricity to charge the HV battery during braking (regenerative braking control), or when the accelerator pedal is not being depressed.

      4. The Motor Generator ECU (MG ECU), which follows the commands of the hybrid vehicle control ECU, controls MG1 and MG2 via the Intelligent Power Modules (IPMs) for driving the vehicle. 6 Insulated Gate Bipolar Transistors (IGBTs) switch on and off to control each individual motor generator in accordance with operation as either a motor or a generator.

      5. The illustration below describes the basic control when a motor generator functions as a motor.


        1. The IGBTs switch on and off to supply 3-phase alternating current to the motor.

        2. In order to create the motive force required by the motor generator as calculated by the hybrid vehicle control ECU, the MG ECU switches the IGBTs on and off and controls the speed, in order to control the speed of the motor generator.

          A01GUS6E01
      6. The illustration below describes the basic control used when a motor generator functions as a generator.


        1. The current that is generated sequentially by the 3 phases of the motor, which is driven by the wheels, is utilized to charge the HV battery or drive another motor generator.

          A01GUYRE01
    11. Inverter Control


      1. The inverter converts the direct current from the HV battery into alternating current for MG1 and MG2, or vice versa, in accordance with the signals provided by the hybrid vehicle control ECU via the Motor Generator ECU (MG ECU). In addition, the inverter takes power generated by MG1 and supplies it to MG2. However, the electricity generated by MG1 is converted into direct current inside the inverter before being converted back into alternating current by the inverter for use by MG2. This is necessary because the frequency of the alternating current output by MG1 is not appropriate for control of MG2.

      2. Via the MG ECU, the hybrid vehicle control ECU transmits signals to the power transistors in the inverter for switching the U, V and W phases of stator coils of MG1 and MG2 based on the rotor position information sent by the MG1 and MG2 resolvers.

      3. When the shift lever is in N or when the hybrid vehicle control ECU has received an over-heating, over-current or fault voltage signal from the inverter, the hybrid vehicle control ECU transmits a shut down control signal to the inverter in order to turn off the power transistors to electrically disconnect MG1 and MG2.

        A01GV83E02
    12. Boost Converter Control


      1. The boost converter boosts the HV battery nominal voltage of DC 288 V up to a maximum voltage of DC 650 V in accordance with the signals provided by the hybrid vehicle control ECU via the Motor Generator ECU (MG ECU).

        A01GUVXE01
      2. The inverter converts the alternating current generated by MG1 or MG2 into direct current. The boost converter drops the voltage from DC 650 V (maximum) to DC 288 V (nominal) for the HV battery in accordance with the signals provided by the hybrid vehicle control ECU via the Motor Generator ECU (MG ECU).

        A01GV22E01
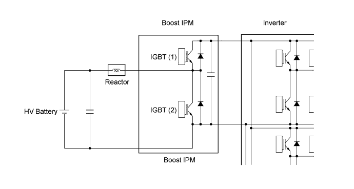
      3. The boost converter consists of a reactor and a boost Intelligent Power Module (IPM) with built-in Insulated Gate Bipolar Transistors (IGBTs) that perform switching control.

      4. The reactor is an electronic component that has characteristics that resist changes in current flow. If a circuit containing a reactor is switched on and then off, the reactor will attempt to maintain current flow after being switched off. At the time of voltage reduction, these characteristics also assist in smoothing the output from the voltage drop IGBT (1). The reactor can be charged quickly by turning on the boost IGBT (2).

        A01GUJSE01
      5. The boost converter boosts the HV battery voltage from DC 288 V (nominal) to a voltage of up to DC 650 V as described in the following 2 steps:


        1. The IGBT (2) turns on, causing the electrical power of the HV battery (nominal voltage of DC 288 V) to charge the reactor. As a result, the reactor stores power.

          A01GUQPE01
        2. The IGBT (2) turns off, causing the reactor to produce an electromotive force (the current continues to flow from the reactor). This electromotive force causes the voltage to rise to a maximum of DC 650 V.

          A01GUMQE01
      6. The alternating current which is generated by MG1 or MG2 for the purpose of charging the HV battery is converted into direct current (maximum voltage approximately 650 V) by the inverter. Then, the boost converter is used to drop the voltage to approximately DC 288 V. This is accomplished by IGBT (1) being switched on and off using duty cycle control, intermittently interrupting the electrical power provided to the reactor by the inverter.

        A01GUPXE01
    13. Hybrid Vehicle Converter Control


      1. The hybrid vehicle converter drops the HV battery nominal voltage of DC 288 V to approximately DC 14 V in order to supply electricity to the electrical components, as well as to recharge the auxiliary battery.

      2. In order to regulate the output voltage from the hybrid vehicle converter, the hybrid vehicle control ECU transmits the output voltage request signal to the hybrid vehicle converter in response to the auxiliary battery temperature sensor (thermistor sensor) signals.

        A01GUYFE01
    14. Battery Voltage Sensor Control


      1. The battery voltage sensor detects and transmits the HV battery condition signals (voltage, current and temperature), which are used to determine charging or discharging values, to the hybrid vehicle control ECU.

      2. The battery voltage sensor also detects and transmits the battery cooling blower assembly voltage signals, which are necessary to effect HV battery cooling control, to the hybrid vehicle control ECU.

      3. A leak detection circuit is provided in the battery voltage sensor in order to detect any excessive current draw from the HV battery.

        A01GUQOE01
    15. Skid Control ECU Assembly Control


      1. The skid control ECU calculates the total brake force needed based on the master cylinder pressure in the brake actuator and brake pedal stroke sensor signal generated when the driver depresses the brake pedal.

      2. After calculating the total brake force required, the skid control ECU sends a regenerative braking force request to the hybrid vehicle control ECU. The hybrid vehicle control ECU replies with the amount of regenerative braking force that is possible.

      3. The hybrid vehicle control ECU uses MG2 to create minus torque (deceleration force), thus carrying out the regenerative braking.

      4. The skid control ECU controls the brake actuator and generates wheel cylinder pressure. The pressure that is generated is what remains after the actual regenerative braking control value has been subtracted from the total required brake force.

      5. The skid control ECU outputs a request to the hybrid vehicle control ECU to limit motive force while the TRC or VSC is operating to control wheel spin. The hybrid vehicle control ECU controls the engine, MG1 and MG2 in accordance with the present driving conditions in order to suppress the motive force.

        A01GULRE01
    16. During Collision Control


      1. If the vehicle encounters one of the situations described below, the hybrid vehicle control ECU will shut down the power supply by turning the System Main Relays (SMRs) off for safety.

      2. The hybrid vehicle control ECU receives an airbag deployment signal from the center airbag sensor assembly during a frontal collision, side collision or rear side collision.

        A01GUHVE02
    17. EV Drive Mode Control


      1. EV drive mode is provided to reduce vehicle noise, such as when entering or leaving a garage, as well as reducing the production of exhaust fumes in a garage. When the EV drive mode switch is operated by the driver, the hybrid vehicle control ECU uses only MG2 to drive the vehicle if the operating conditions are satisfied.

      2. The available driving range during the EV drive mode varies in accordance with the driving conditions and the HV battery charge level. However, the range is usually between several hundred meters (several hundred yards) and approximately 1 km (0.6 miles).

      3. When all operating conditions are satisfied, pressing the EV drive mode switch enters the EV drive mode, and the EV drive mode indicator light will be illuminated. If any operating condition is not satisfied and the EV drive mode switch is pressed, a message is displayed on the multi-information display to inform the driver that the EV drive mode switch operation is rejected, and the EV drive mode cannot be entered.

      4. If any condition does not meet the operating conditions while the vehicle is traveling in EV drive mode, the EV drive mode indicator light flashes 3 times and a buzzer sounds. When the EV drive mode has been automatically canceled, another message is displayed to indicate that the EV drive mode has been canceled.

    18. Drive Mode Select Control


      1. The drive mode (NORMAL, COMFORT, ECO or SPORT S/S+) can be selected by operating the drive mode select.

      2. The selected drive mode will be shown on the multi-information display in the combination meter assembly.

      3. The drive characteristics of each drive mode are as follows:

        Drive Mode Outline
        NORMAL Mode (COMFORT Mode) This drive mode provides optimum driveability.
        ECO Mode The hybrid vehicle control ECU optimizes fuel economy and driving performance by gently generating the motive force in comparison to the accelerator pedal operation. At the same time, the ECU supports eco driving by optimizing the air conditioning performance.
        SPORT S Mode The hybrid vehicle control ECU controls motive force in the intermediate area of accelerator pedal opening to a greater degree than that of NORMAL mode, thus improving acceleration performance. In addition, engine speed response performance has been improved in the high area of accelerator pedal opening, thus producing a sporty drive.
        SPORT S+ Mode In addition to the control when in SPORT S mode, the suspension control system and steering control system have been integrated to shift to SPORT S+ mode, improved operability and stability have been aimed for even without losing comfort and a control which enables operation appropriate to the driver's intention is performed.
        A01GUFYE01
    19. SNOW Mode Control


      1. The SNOW mode can be selected by operating the SNOW mode switch.

      2. When the SNOW mode is selected, the hybrid vehicle control ECU improves starting-off performance and acceleration performance on slippery road surfaces such as snow on which the wheels may spin by controlling to restrain motive force more than when in NORMAL mode.

      3. When SNOW mode control is activated, the motive force that changes in accordance with the accelerator pedal operation is controlled to be smaller than NORMAL mode around the accelerator pedal angle which causes the wheels to slip easily, achieving enhanced accelerator pedal controllability.

        A01GV1ME01
  4. CONSTRUCTION


    1. Motor Generator 1 (MG1) and Motor Generator 2 (MG2)


      1. MG1 and MG2 each consist of a stator, stator coil, rotor, permanent magnets and resolver.

      2. MG1 and MG2 are compact, lightweight and highly efficient alternating current permanent magnet motors.

      3. MG1 charges the HV battery and supplies electrical power to drive MG2. In addition, by regulating the amount of electrical power generated (thus varying the generator's rpm), MG1 effectively controls the continuously variable transmission function of the transmission. MG1 also serves as the starter to start the engine.

      4. MG2 drives the rear wheels using electric power from MG1 or the HV battery. In addition, it acts as generator when decelerating to charge the HV battery.

        A01GUFZE01
        Text in Illustration
        *1 Motor Generator 1 (MG1) *2 Stator Coil
        *3 Permanent Magnet *4 Rotor
        *5 Stator *6 Motor Generator 2 (MG2)
        *7 Resolver - -
      5. When a 3-phase alternating current is passed through the 3-phase windings of the stator coil, a rotating magnetic field is created in the electric motor. By controlling this rotating magnetic field in accordance with the rotor's rotational position and speed, the permanent magnets that are provided in the rotor become attracted by the rotating magnetic field, thus generating torque.

      6. The generated torque is for all practical purposes proportional to the amount of current, and the rotational speed is controlled by the frequency of the alternating current.

      7. Furthermore, a high level of torque, all the way to high speeds, can be generated efficiently by properly controlling the relationship of the rotating magnetic field to the angle of the rotor magnets.

      8. When the motor is used to generate electricity, the rotation of the rotor creates a rotating magnetic field, which creates current in the phases of the stator coils.

        A01GV6GE01
        Text in Illustration
        *1 Stator Coil (U Phase) *2 Stator Coil (V Phase)
        *3 Stator Coil (W Phase) *4 Rotor (Permanent Magnet)
        *a From Inverter with Converter Assembly *b Connected internally in Motor
        *c Rotating Magnetic Field *d Repulsion
        *e Attraction - -
        A01GURPE01
    2. Resolver


      1. A resolver is an extremely reliable and compact sensor that precisely detects the magnetic pole position. Knowing the precise position of the magnetic poles of the motor rotor is indispensable for ensuring efficient control of MG1 and MG2. MG1 and MG2 each have their own resolver.

      2. The stator of the resolver contains 3 types of coils: excitation coil A, detection coil S and detection coil C.

      3. The rotor of the resolver is oval, the distance of the gap between the stator and the rotor varies with the rotation of the rotor.

      4. The flow of alternating current into excitation coil A results in the creation of a constant frequency magnetic field. Using this constant frequency magnetic field, coils S and C will output values that correspond to the position of the rotor. Therefore, the Motor Generator ECU (MG ECU) detects the absolute position based on the difference between the coil S and coil C output values. Furthermore, the MG ECU calculates the rotational speed based on the amount of change in the position within a given length of time.

      5. The +S and -S pairs of the detection coil S are staggered by 90 degrees. The +C and -C pairs are also staggered in the same way. The C and S pairs of coils are located 45 degrees from each other.

        A01GV3VE01
        Text in Illustration
        *1 +S (Detection Coil S) *2 +C (Detection Coil C)
        *3 -S (Detection Coil S) *4 -C (Detection Coil C)
        *5 Excitation Coil A *6 Rotor
        *a Image of Resolver Internal Construction *b Electrical Orientation of Resolver Coils
        *c Circuit of Detection Coil S *d Circuit of Detection Coil C
      6. Because the excitation coil of the resolver is provided with alternating current at a constant frequency, a constant frequency magnetic field is output to coils S and C, regardless of rotor speed. The magnetic field of the excitation coil is carried to coils S and C by the rotor. The rotor is oval, and the gap between the stator of the resolver and the rotor varies with the rotation of the rotor. Due to the variation of the gap, the peak values of the waveforms output by coils S and C vary in accordance with the position of the rotor.

      7. The MG ECU constantly monitors these peak values and connects them to form a virtual waveform. The MG ECU calculates the absolute position of the rotor from the difference between the values of coils S and C. The MG ECU determines the rotor direction based on the difference between the phases of the virtual waveform of coil S and the virtual waveform of coil C. Furthermore, the MG ECU calculates the rotational speed based on the amount of change in the rotor position within a given length of time.

      8. The diagrams below illustrate the waveforms that are output at coils A, S and C when the rotor makes a rotation of 180°:

        A01GUJCE02
    3. Temperature Sensor for Motor Generator


      1. Temperature sensors are used to detect the temperature of the motor stators.

      2. The temperature sensor thermistor resistance changes in accordance with the change of the motor temperature. The resistance of the thermistor is high when the temperature of the motor is low. Conversely, when the motor temperature is high, the thermistor resistance will be low.

      3. When the temperature of a motor rises, motor output is limited.

        A01GV6CE01
    4. Inverter with Converter Assembly


      1. The inverter with converter assembly has a multi-layer structure which consists of the Motor Generator ECU (MG ECU), inverter, boost converter and condenser, achieving a lightweight and compact design.

      2. A boost converter and inverter have been integrated into one unit and included in the inverter with converter assembly in order to boost the nominal voltage output by the HV battery from DC 288 V to the maximum voltage of DC 650 V. After the voltage is boosted, the inverter converts the direct current into an alternating current.

      3. The inverter with converter assembly is cooled by the dedicated radiator of a cooling system that is separate from that of the engine cooling system.

      4. An Insulated Gate Bipolar Transistor (IGBT) is used in the power transistor employed in each Intelligent Power Module (IPM). The dual side cooling structure is used to cool the IGBT, thus efficiently removing the heat generated when the system is operating. In addition, the inverter with converter assembly has been made more compact due to this structure.

        A01GUPWE01
        Text in Illustration
        *1 Motor Generator ECU (MG ECU) *2 Boost Converter and Inverter
        *3 Condenser Portion - -
        A01GV34E01
    5. Inverter


      1. The inverter converts the boosted high-voltage direct current of the HV battery into 3-phase alternating current to drive MG1 and MG2.

      2. The activation of the power transistors is controlled by the hybrid vehicle control ECU via the Motor Generator ECU (MG ECU). In addition, the inverter transmits information that is needed for current control, such as the output amperage or voltage, to the hybrid vehicle control ECU via the MG ECU.

      3. The power transistors used in the inverter are Insulated Gate Bipolar Transistors (IGBTs).

      4. Each of the bridge circuits for MG1 and MG2 contains 6 IGBTs, mounted on the high voltage and high current module portion of an Intelligent Power Module (IPM). In addition, a signal processor/protective function processor has been integrated into the control portion of the IPM. The IPM is used to operate the power transistors based on signals from the MG ECU.

        A01GV5ZE01
    6. Boost Converter


      1. The boost converter boosts the nominal voltage of DC 288 V that is output by the HV battery to a maximum voltage of DC 650 V. The boost converter consists of a boost Intelligent Power Module (IPM) with a pair of built-in Insulated Gate Bipolar Transistors (IGBTs) which perform switching control, and a reactor which acts as an inductor. By using these components, the converter boosts the voltage.

      2. When MG1 or MG2 acts as a generator, the inverter converts the alternating current (maximum voltage of 650 V) into DC, and then the boost converter reduces the voltage to a nominal voltage of DC 288 V, thus charging the HV battery.

        A01GV7UE01
    7. Motor Generator ECU (MG ECU)


      1. The Motor Generator ECU (MG ECU) is provided in the inverter with converter assembly. In accordance with signals received from the hybrid vehicle control ECU, the MG ECU controls the inverter and boost converter in order to drive MG1 or MG2 or to cause them to generate electricity.

      2. The MG ECU transmits information that is required for vehicle control, such as the inverter output amperage, inverter temperature and failure information, to the hybrid vehicle control ECU. The ECU receives information that is required for controlling the motor generators, such as the required motive force or the motor temperature, from the hybrid vehicle control ECU.

    8. Inverter Current Sensor


      1. For the 3-phase AC used to drive MG1 and MG2, there are current sensors for the V and W phases. The actual current value is measured and used as feedback by the Motor Generator ECU (MG ECU).

      2. If the current value of 2 phases (V and W phases) is measured, the current of the U phase can be determined, even though it is not equipped with a current sensor (U phase current + V phase current + W phase current = 0).

        A01GUXEE01
    9. Inverter Temperature Sensor


      1. In the inverter with converter assembly, there are 5 different temperature sensors: 1 sensor for the coolant temperature, 2 for the boost converter and 1 each for the Intelligent Power Modules (IPMs) for MG1 and MG2. The Motor Generator ECU (MG ECU) confirms the effectiveness of the inverter cooling system based on the temperature information sent from these sensors. In addition, inverter output is limited when the temperature is high.

        A01GUSME01
    10. Atmospheric Pressure Sensor


      1. The atmospheric pressure sensor is provided on the Motor Generator ECU (MG ECU) board.

      2. This sensor detects the atmospheric pressure and transmits a signal to the MG ECU to allow corrections that correspond to the usage environment.

    11. Inverter Radiator


      1. The inverter radiator and engine radiator are separate parts. The inverter radiator is mounted in front of the engine radiator.

      2. The cooling fan is also shared by the engine radiator and A/C condenser.

        A01GUQTE01
        Text in Illustration
        *1 Inverter Radiator *2 A/C Condenser
        *3 Engine Radiator - -
    12. Inverter Water Pump with Motor Assembly


      1. A compact and high output type electric water pump is used.

      2. A high output DC motor (brushless type) is used for the pump motor. Furthermore, bearings that support the motor shaft at both ends are employed, thus suppressing noise and vibration.

        A01GUMBE01
        Text in Illustration
        *1 Blade *2 Bearing
        *3 Magnet *4 Control Circuit
        *5 Coil *6 Shaft
        A01GUSE Coolant Inlet A01GURA Coolant Outlet
    13. Power Cable


      1. The power cable is a set of high-voltage, high-amperage cables that connect the HV battery with the inverter with converter assembly, the inverter with converter assembly with the MG1 and MG2, and the inverter with converter assembly with the compressor with motor assembly. The power cable starts at the connector of the hybrid battery junction block assembly, which is located behind the rear seat. The power cable passes under the floor panel, along the side of the floor reinforcement, and connects to the inverter with converter assembly in the engine compartment.

      2. The power cable is made of shielded cables in order to reduce electromagnetic interference.

      3. For identification purposes, the high-voltage wiring harness and connectors are color-coded orange to distinguish them from those of the ordinary low-voltage wiring.

        A01GUVME01
        Text in Illustration
        *1 Inverter with Converter Assembly *2 Compressor with Motor Assembly
        *3 Hybrid Vehicle Converter *4 Battery Cooling Blower Assembly (for Lower Side)
        *5 Battery Cooling Blower Assembly (for Upper Side) *6 Hybrid Battery Junction Block Assembly
        *7 MG1 *8 MG2
        *9 Power Steering Converter Assembly *10 Service Plug Grip
    14. HV Battery Assembly


      1. The HV battery assembly consists of 2 HV battery module groups, battery voltage sensor, hybrid battery junction block assembly, hybrid battery thermistor, 2 battery cooling blower assemblies, hybrid vehicle converter, converter cooling blower and service plug grip.

      2. An upper-and-lower double stack structure is provided for the HV battery module groups and it is located in the luggage compartment behind the rear seat.

      3. One battery cooling blower assembly is provided for each of the 2 module groups of the HV battery.

      4. A service plug grip is provided to shut off the internal circuit of the battery.

        A01GUNGE01
        Text in Illustration
        *1 Battery Cooling Blower Assembly (for Upper Side) *2 Battery Cooling Blower Assembly (for Lower Side)
        *3 Hybrid Battery Thermistor *4 Service Plug Grip
        *5

        Hybrid Battery Junction Block Assembly

        - SMRG

        - SMRB

        - HV Battery Current Sensor

        *6 Battery Voltage Sensor
        *7

        Hybrid Vehicle Converter

        - SMRP

        - Precharge Resistor

        *8 Lower HV Battery Module Group
        *9 Converter Cooling Blower *10 Converter Cooling Blower Controller
        *11 Upper HV Battery Module Group - -
    15. HV Battery Module Group


      1. The HV battery module groups are split into 2 separate groups inside the battery case.

      2. The HV battery module groups are composed of an upper HV battery module group and a lower HV battery module group. The upper HV battery module group consists of 6 modules. The lower HV battery module group consists of 14 modules.

      3. The HV battery module groups consist of 20 modules that are connected in series by a bus bar module. Furthermore, the connection between cells is made at 2 locations in order to reduce internal resistance and improve efficiency.

      4. The HV battery modules are each made up of 12 cells. 1 cell is 1.2 V. The HV battery has a total of 240 cells (12 cells x 20 modules) and a nominal voltage of 288 V (1.2 V x 240 cells).

      5. Metal is used for the material of the module cases to achieve enhanced cooling performance and compact construction.

        A01GUO9E01
        Text in Illustration
        *1 Lower HV Battery Module Group (14 Modules) *2 Upper HV Battery Module Group (6 Modules)
    16. Battery Voltage Sensor


      1. The battery voltage sensor detects the HV battery condition signals (temperature, voltage and current value) and voltage signals from the battery cooling blower assembly, and sends the signals to the hybrid vehicle control ECU.

        A01GUJIE01
        Text in Illustration
        *1 Battery Voltage Sensor - -
    17. Hybrid Battery Junction Block Assembly


      1. A hybrid battery junction block assembly, in which an SMRG, SMRB and HV battery current sensor are integrated, is used.

        A01GV8BE01
        Text in Illustration
        *1 SMRB (+) *2 SMRG (-)
        *3 Hybrid Battery Junction Block Assembly *4 HV Battery Current Sensor
    18. HV Battery Current Sensor


      1. The HV battery current sensor is installed on the high-voltage cable inside the HV battery assembly, to detect current flow. The sensor sends a voltage signal to the battery voltage sensor. This signal changes between 0.5 V and 4.5 V in proportion to changes in the current flowing to or from the HV battery assembly. Less than 2.5 V means the HV battery assembly is being discharged, and more than 2.5 V means the HV battery assembly is being charged.

        A01GUTFE02
    19. Hybrid Battery Thermistor


      1. There are 7 hybrid battery thermistor, 3 of them are fitted on the upper battery module group, 3 of them are fitted on the lower battery module group and the remaining one is provided on the intake air duct.

      2. The hybrid battery thermistor resistance changes along with the temperature change of the HV battery assembly.

      3. The battery voltage sensor transmits the detection results of the hybrid battery thermistor to the hybrid vehicle control ECU, which then controls the battery cooling blower assemblies.

        A01GV7RE01
        Text in Illustration
        *1 Hybrid Battery Thermistor - -
    20. Service Plug Grip


      1. The service plug grip is connected to the middle of the battery module circuit and is used to manually shut off the high-voltage circuit.

      2. The main fuse for the high-voltage circuit is provided inside of the service plug grip.

      3. An interlock switch is provided on the service plug grip. When the grip section is unlocked, the interlock switch is turned off and the hybrid vehicle control ECU shuts off the system main relays. However, to ensure safety, make sure to turn the power switch off before removing the service plug grip.

        A01GUW4E01

        Note

        For further details on how to handle the service plug grip and for other safety cautions, refer to the Repair Manual.

    21. Hybrid Vehicle Converter


      1. The hybrid vehicle converter is installed in the HV battery unit.

      2. The power source for auxiliary equipment of the vehicle such as the lights, audio system and air conditioning system (except the compressor with motor assembly), as well as the ECUs, is based on a DC 14 V system. Because the hybrid system generates output with a nominal voltage of DC 288 V, the hybrid vehicle converter assembly is used to transform the voltage from DC 288 V to approximately DC 14 V in order to recharge the auxiliary battery.

      3. A converter cooling blower is provided and is controlled by the converter cooling blower controller.

      4. An SMRP is installed in the hybrid vehicle converter.

        A01GUMJE01
        Text in Illustration
        *1

        Hybrid Vehicle Converter

        - SMRP (Precharge)

        *2 Converter Cooling Blower
        *3 Converter Cooling Blower Controller - -
        A01GUWBE01
    22. Power Steering Converter Assembly


      1. The power steering converter assembly is located on the upper section of the HV battery unit.

        A01GUZ5E01
        Text in Illustration
        *1 Power Steering Converter Assembly - -
      2. This converter drops the nominal HV battery voltage from DC 288 V to DC 46 V and supplies electricity to the power steering ECU to activate the EPS system. When the vehicle is equipped with the active stabilizer suspension system, the converter supplies electricity to the front active stabilizer control ECU assembly and rear active stabilizer control ECU assembly.

      3. If power supply to the EPS fails, the power steering converter assembly boosts the auxiliary battery voltage from 12 V to 33 V and supplies the voltage to the EPS system.

        A01GV3XE01
    23. Auxiliary Battery


      1. A shielded, maintenance-free DC 12 V battery is used for the auxiliary battery.

      2. A battery temperature sensor is mounted on the auxiliary battery.

      3. The auxiliary battery is located at the LH side of the luggage compartment.

        A01GUGHE01
        Text in Illustration
        *1 Auxiliary Battery Temperature Sensor *2 Auxiliary Battery
    24. Auxiliary Battery Temperature Sensor


      1. The battery characteristic (battery internal resistance) of taking in current for charging varies in accordance with battery electrolyte temperature. If the battery electrolyte temperature is too low or too high, the battery will degrade more quickly, resulting in premature failure.

      2. To prevent this, the auxiliary battery temperature sensor resistance changes as shown below to allow the hybrid vehicle control ECU to detect the auxiliary battery temperature.

        A01GUX4E01
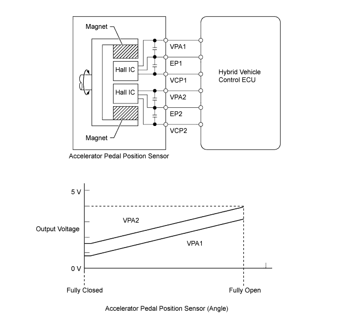
    25. Accelerator Pedal Position Sensor


      1. The non-contact type accelerator pedal position sensor uses a Hall IC which is mounted on the accelerator pedal arm.

        A01GUY3E01
        Text in Illustration
        *1 Hall IC *2 Magnetic Yoke
        *3 Accelerator Pedal Arm - -
      2. A magnetic yoke is mounted at the base of the accelerator pedal arm. This yoke rotates around the Hall IC in accordance with the amount of effort that is applied to the accelerator pedal. The Hall IC converts the changes in the magnetic flux that occur into electrical signals, and outputs accelerator pedal position signals to the hybrid vehicle control ECU.

      3. The Hall IC contains 2 circuits, one for the main signal, and one for the sub signal. It converts the accelerator pedal position (angle) into electric signals that have differing characteristics and outputs them to the hybrid vehicle control ECU.

        A01GV8KE03
  5. OPERATION


    1. Operation of Hybrid Vehicle


      1. The hybrid system uses motive force provided by the engine and MG2, and it uses MG1 primarily as a generator. The system optimally combines these forces in accordance with various driving conditions.

      2. The hybrid vehicle control ECU constantly monitors the State Of Charge (SOC) of the HV battery, the HV battery temperature, the engine coolant temperature and the electrical load condition. If any one of the monitoring items fails to satisfy requirements when the READY indicator light is on and the shift lever is in P, R, D or S, or if the vehicle is driven in reverse, the hybrid vehicle control ECU demands an engine start to drive MG1 in order to charge the HV battery.

      3. The hybrid system drives the vehicle by optimally combining the operation of the engine, MG1 and MG2 in accordance with the driving conditions listed in the table below:

        A01GV5YE01
        Driving Condition
        A READY-ON State
        B Starting Off
        C Running with MG2 and Engine
        D Constant-speed Cruising
        E During Full Throttle Acceleration
        F During Deceleration
        G During Reverse Driving
    2. Driving Condition A: READY-ON State


      1. Even if the driver turns the power switch on (READY), sometimes the engine will not start. If this happens, the engine, MG1 and MG2 remain stopped. The engine will only start if conditions such as engine coolant temperature, SOC of the HV battery, HV battery temperature and electrical load require an engine start.

      2. After driving, if the driver stops the vehicle and moves the shift lever to P, the hybrid vehicle control ECU will continue to operate the engine. The engine will continue to operate until SOC of the HV battery, engine coolant temperature, HV battery temperature and/or electrical load conditions reach a specified level.

      3. If any of the items monitored by the hybrid vehicle control ECU indicates the need for an engine start when the READY indicator light is on and the shift lever is in P, the hybrid vehicle control ECU will activate MG1 to start the engine.

      4. While the engine is cranking, to prevent the reactive force of the sun gear of MG1 from rotating the ring gear and driving the drive wheels, current is also applied to MG2 in order to prevent MG2 from rotating. This function is called "reactive control".

        A01GV33E01
        Text in Illustration
        *1 Engine *2 Hybrid Transmission (Hybrid Vehicle Transmission Assembly)
        *3 Power Split Planetary Gear *4 2-stage Motor Speed Reduction Planetary Gear
        *5 Motor Generator 1 (MG1) *6 Motor Generator 2 (MG2)
        *7 Inverter with Converter Assembly *8 Differential
        *9 HV Battery *10 Transfer
        *a Driven *b Drive
        *c Discharge - -
        A01GUSE Power Transmission A01GUYA Mechanical Power Path
        A01GULU Electrical Power Path (DC) A01GUV6 Electrical Power Path (AC)
      5. If the SOC of the HV battery is low, it is charged by MG1 which is driven by the engine.

        A01GV0PE01
        Text in Illustration
        *1 Engine *2 Hybrid Transmission (Hybrid Vehicle Transmission Assembly)
        *3 Power Split Planetary Gear *4 2-stage Motor Speed Reduction Planetary Gear
        *5 Motor Generator 1 (MG1) *6 Motor Generator 2 (MG2)
        *7 Inverter with Converter Assembly *8 Differential
        *9 HV Battery *10 Transfer
        *a Drive *b Driven - Generates Electricity
        *c Charged by MG1 - -
        A01GUSE Power Transmission A01GUYA Mechanical Power Path
        A01GULU Electrical Power Path (DC) A01GUV6 Electrical Power Path (AC)
    3. Driving Condition B: Starting Off


      1. When the vehicle is started off, the vehicle operates powered by MG2.

        A01GV4QE01
        Text in Illustration
        *1 Engine *2 Hybrid Transmission (Hybrid Vehicle Transmission Assembly)
        *3 Power Split Planetary Gear *4 2-stage Motor Speed Reduction Planetary Gear
        *5 Motor Generator 1 (MG1) *6 Motor Generator 2 (MG2)
        *7 Inverter with Converter Assembly *8 Differential
        *9 HV Battery *10 Transfer
        *a Stopped *b Rotates Freely
        *c Drive *d Discharge
        A01GUSE Power Transmission A01GUYA Mechanical Power Path
        A01GULU Electrical Power Path (DC) A01GUV6 Electrical Power Path (AC)
      2. If the SOC of the HV battery is low, it is charged by MG1 which is driven by the engine. The electricity from MG1 is also used to drive MG2.

        A01GUT8E01
        Text in Illustration
        *1 Engine *2 Hybrid Transmission (Hybrid Vehicle Transmission Assembly)
        *3 Power Split Planetary Gear *4 2-stage Motor Speed Reduction Planetary Gear
        *5 Motor Generator 1 (MG1) *6 Motor Generator 2 (MG2)
        *7 Inverter with Converter Assembly *8 Differential
        *9 HV Battery *10 Transfer
        *a Drive *b Driven - Generates Electricity
        *c Charged by MG1 - -
        A01GUSE Power Transmission A01GUYA Mechanical Power Path
        A01GULU Electrical Power Path (DC) A01GUV6 Electrical Power Path (AC)
    4. Driving Condition C: Running with MG2 and Engine


      1. If the required drive torque increases when running with MG2 only, MG1 is activated to start the engine. In addition, if any one of the items monitored by the hybrid vehicle control ECU such as the SOC condition, the battery temperature, the engine coolant temperature or the electrical load condition deviates from the specified level, MG1 is activated to start the engine.

        A01GUKAE01
        Text in Illustration
        *1 Engine *2 Hybrid Transmission (Hybrid Vehicle Transmission Assembly)
        *3 Power Split Planetary Gear *4 2-stage Motor Speed Reduction Planetary Gear
        *5 Motor Generator 1 (MG1) *6 Motor Generator 2 (MG2)
        *7 Inverter with Converter Assembly *8 Differential
        *9 HV Battery *10 Transfer
        *a Driven *b Drive
        *c Discharge - -
        A01GUSE Power Transmission A01GUYA Mechanical Power Path
        A01GULU Electrical Power Path (DC) A01GUV6 Electrical Power Path (AC)
    5. Driving Condition D: during Low Load and Constant-speed Cruising


      1. When the vehicle is running under low load and constant-speed cruising conditions, the engine will be operated in its most efficient range to power the vehicle. The motive force from the engine is split into two in the power split planetary gear. One portion of the motive force is used to drive the wheels directly and the other is used to generate electricity using MG1. The electricity from MG1 is used to drive MG2. This supports the directly transmitted engine motive force, contributing to fuel efficiency.

        A01GUQ4E01
        Text in Illustration
        *1 Engine *2 Hybrid Transmission (Hybrid Vehicle Transmission Assembly)
        *3 Power Split Planetary Gear *4 2-stage Motor Speed Reduction Planetary Gear
        *5 Motor Generator 1 (MG1) *6 Motor Generator 2 (MG2)
        *7 Inverter with Converter Assembly *8 Differential
        *9 HV Battery *10 Transfer
        *a Drive *b Driven - Generates Electricity
        A01GUSE Power Transmission A01GUYA Mechanical Power Path
        A01GUV6 Electrical Power Path (AC) - -
      2. If the SOC of the HV battery is low, more engine power is provided to increase the generation of electricity via MG1. This charges the HV battery.

        A01GV5SE01
        Text in Illustration
        *1 Engine *2 Hybrid Transmission (Hybrid Vehicle Transmission Assembly)
        *3 Power Split Planetary Gear *4 2-stage Motor Speed Reduction Planetary Gear
        *5 Motor Generator 1 (MG1) *6 Motor Generator 2 (MG2)
        *7 Inverter with Converter Assembly *8 Differential
        *9 HV Battery *10 Transfer
        *a Drive *b Driven - Generates Electricity
        *c Charged by MG1 - -
        A01GUSE Power Transmission A01GUYA Mechanical Power Path
        A01GULU Electrical Power Path (DC) A01GUV6 Electrical Power Path (AC)
    6. Driving Condition E: during Full Throttle Acceleration


      1. When the vehicle driving condition changes from low load cruising to full throttle acceleration, the system supplements the motive force of MG2 with electrical power from the HV battery.

        A01GUJGE01
        Text in Illustration
        *1 Engine *2 Hybrid Transmission (Hybrid Vehicle Transmission Assembly)
        *3 Power Split Planetary Gear *4 2-stage Motor Speed Reduction Planetary Gear
        *5 Motor Generator 1 (MG1) *6 Motor Generator 2 (MG2)
        *7 Inverter with Converter Assembly *8 Differential
        *9 HV Battery *10 Transfer
        *a Drive *b Driven - Generates Electricity
        *c Discharge - -
        A01GUSE Power Transmission A01GUYA Mechanical Power Path
        A01GULU Electrical Power Path (DC) A01GUV6 Electrical Power Path (AC)
    7. Driving Condition F: during Deceleration


      1. While the vehicle is being driven with the shift lever in D and it decelerates, the engine turns off and the engine motive force output to the wheels will be zero. At this time, the wheels drive MG2, causing MG2 to operate as a generator and charge the HV battery. While MG2 is operating as a generator, it creates a resistance to rotation at the wheels, producing a braking effect. If the vehicle decelerates at a higher speed, the engine (crankshaft) will not stop turning. The engine will maintain a predetermined speed in order to protect the planetary gear unit. This operation is not shown in the following diagrams:

        A01GUHSE01
        Text in Illustration
        *1 Engine *2 Hybrid Transmission (Hybrid Vehicle Transmission Assembly)
        *3 Power Split Planetary Gear *4 2-stage Motor Speed Reduction Planetary Gear
        *5 Motor Generator 1 (MG1) *6 Motor Generator 2 (MG2)
        *7 Inverter with Converter Assembly *8 Differential
        *9 HV Battery *10 Transfer
        *a Stopped *b Rotates Freely
        *c Driven - Generates Electricity *d Charged by MG2
        A01GUSE Power Transmission A01GUYA Mechanical Power Path
        A01GULU Electrical Power Path (DC) A01GUV6 Electrical Power Path (AC)
    8. Driving Condition G: Driving in Reverse


      1. While the vehicle is being driven in reverse, its power is delivered by MG2. At this time, MG2 is spinning in the opposite (-) direction of forward travel, the engine can remain stopped, and MG1 is spinning in the (+) direction without generating electricity. While driving in reverse, when any of the conditions monitored by the hybrid vehicle control ECU, such as the SOC of the HV battery, HV battery temperature, engine coolant temperature and electrical load condition, reach a specified level, MG1 will be used to start the engine. The following illustration represents an example when the engine is not running:

        A01GV4QE01
        Text in Illustration
        *1 Engine *2 Hybrid Transmission (Hybrid Vehicle Transmission Assembly)
        *3 Power Split Planetary Gear *4 2-stage Motor Speed Reduction Planetary Gear
        *5 Motor Generator 1 (MG1) *6 Motor Generator 2 (MG2)
        *7 Inverter with Converter Assembly *8 Differential
        *9 HV Battery *10 Transfer
        *a Stopped *b Rotates Freely
        *c Drive *d Discharge
        A01GUSE Power Transmission A01GUYA Mechanical Power Path
        A01GULU Electrical Power Path (DC) A01GUV6 Electrical Power Path (AC)
  6. DIAGNOSIS


    1. In LEXUS Hybrid Drive, if the hybrid vehicle control ECU or Motor Generator ECU (MG ECU) detects a malfunction, the hybrid vehicle control ECU records the fault and memorizes the information that relates to the fault. To inform the driver of the malfunction, the hybrid vehicle control ECU illuminates or blinks the MIL and master warning light, and displays a message on the multi-information display.

    2. The hybrid vehicle control ECU will store the respective DTCs of the malfunctions.

    3. 3-digit information codes (INF codes) have been provided with the conventional DTC as subset of the primary 5-digit code. This enables the troubleshooting procedure to further narrow down a trouble area to identify a problem.

    4. INF codes can be accessed by viewing the freeze frame data associated with a hybrid system DTC.

    5. The DTCs can be accessed by using the Global TechStream (GTS).

    6. A permanent DTC is used for the DTCs associated with the illumination of the MIL. The permanent DTCs cannot be cleared by using the Global TechStream (GTS), disconnecting the battery terminal or removing the AM2 fuse.

    7. For details, refer to the Repair Manual.