СИСТЕМА СНИЖЕНИЯ ТОКСИЧНОСТИ ОТРАБОТАВШИХ ГАЗОВ СХЕМА СИСТЕМЫ

A01IM5VE01
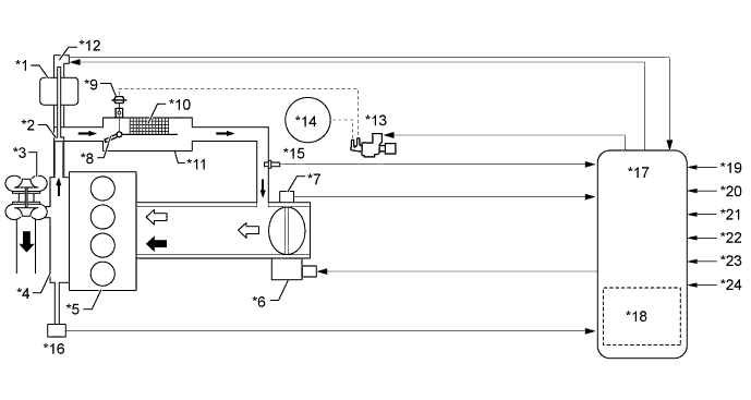
Text in Illustration (Exhaust Gas Recirculation (EGR) System)
*1 EGR Valve Assembly *2 EGR Valve
*3 Turbocharger Sub-assembly *4 Exhaust Manifold
*5 Engine *6 Throttle Control Motor
*7 Throttle Position Sensor *8 EGR Cooler Bypass Switching Valve
*9 Actuator for EGR Cooler Bypass Switching Valve *10 EGR Cooler
*11 EGR Cooler Assembly *12 EGR Valve Position Sensor
*13 EGR Bypass Valve Switching Valve *14 Vacuum Pump
*15 EGR Temperature Sensor *16 Exhaust Manifold Pressure Sensor
*17 ECM *18 Atmospheric Pressure Sensor
*19 Crankshaft Position Sensor *20 Accelerator Pedal Position Sensor
*21 Engine Coolant Temperature Sensor *22 Turbo Pressure Sensor Assembly
*23 Intake Air Temperature Sensor *24 Intake Mass Air Flow Meter Sub-assembly
A01ILZ7 Exhaust Gas A01ILWP Intake Air
A01ILLYE01
Text in Illustration (Catalyst Regeneration Control)
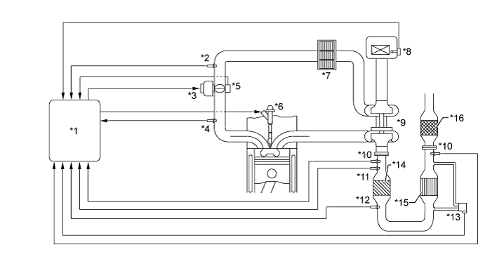
*1 ECM *2 Intake Air Temperature Sensor
*3 Throttle Control Motor *4 Turbo Pressure Sensor Assembly
*5 Throttle Position Sensor *6 Injector Assembly
*7 Intercooler Assembly *8 Intake Mass Air Flow Meter Sub-assembly
*9 Turbocharger Sub-assembly *10 Air Fuel Ratio Sensor
*11 Exhaust Gas Temperature Sensor (before NSR Catalyst) *12 Exhaust Gas Temperature Sensor (after NSR Catalyst)
*13 Differential Pressure Sensor Assembly *14 NSR Catalyst
*15 DPF Catalyst *16 H2S Oxidation Catalyst
A01IM7VE01
Text in Illustration (Blow-by Gas Ventilation System)
*1 Intercooler Assembly *2 Turbocharger Sub-assembly
*3 Air Cleaner Assembly *4 Spring Tab Oil Separator
*5 Pressure Control Valve - -
*a Engine Oil Return Passage *b Blow-by Gas Passage
A01ILZ7 Blow-by Gas Mixed with Engine Oil A01ILWP Intake Air
A01ILPQ Blow-by Gas Separated from Engine Oil A01IM6E Engine Oil