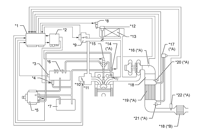
| *A | Models with DPF Catalyst | *B | Models without DPF Catalyst |
| *1 | ECM | *2 | Injector Driver |
| *3 | Fuel Pressure Sensor | *4 | Pressure Discharge Valve |
| *5 | Supply Pump | *6 | Common-rail Assembly |
| *7 | Fuel Tank Assembly | *8 | VSV for EGR Cooler |
| *9 | EGR Valve | *10 | Throttle Position Sensor |
| *11 | Diesel Throttle Control Motor | *12 | EGR Cooler Bypass Valve |
| *13 | EGR Cooler | *14 | Exhaust Fuel Addition Injector Assembly |
| *15 | Injector Assembly | *16 | Exhaust Gas Temperature Sensor |
| *17 | Differential Pressure Sensor Assembly | *18 | Oxidation Catalyst |
| *19 | DPF Catalyst | *20 | No. 2 Exhaust Gas Temperature Sensor (Upper Side) |
| *21 | No. 3 Exhaust Gas Temperature Sensor (Lower Side) | *22 | Air Fuel Ratio Sensor |