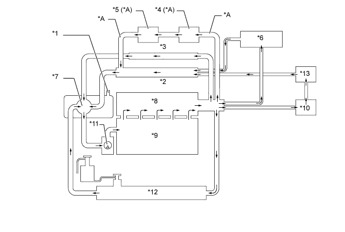
| *A | Модели с системой рециркуляции охлаждаемых отработавших газов | - | - |
| *1 | Сливной кран в сборе (клапан выпуска воздуха) | *2 | Обратная труба отопителя |
| *3 | Перепускная труба | *4 | Охладитель РОГ |
| *5 | Клапан РОГ | *6 | Корпус дроссельной заслонки |
| *7 | Термостат | *8 | Головка блока цилиндров в сборе |
| *9 | Блок цилиндров в сборе | *10 | Блок радиатора отопителя в сборе |
| *11 | Насос системы охлаждения в сборе | *12 | Радиатор в сборе |
| *13 | Устройство рециркуляции тепла отработавших газов (кроме варианта комплектации для Китая, России, Украины, Хорватии, Турции, Таиланда и Сингапура). | - | - |