СИСТЕМА ОХЛАЖДЕНИЯ СХЕМА СИСТЕМЫ

A01J2Y2E01
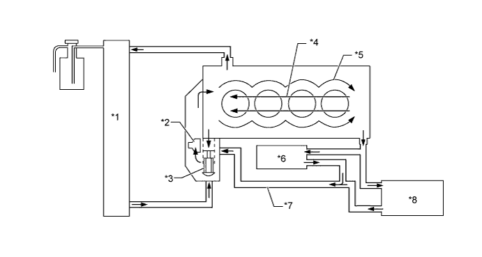
Обозначения на рисунке
*1 Радиатор в сборе *2 Насос системы охлаждения в сборе
*3 Термостат *4 Головка блока цилиндров
*5 Блок цилиндров *6 Корпус дроссельной заслонки
*7 Перепускной патрубок охлаждающей жидкости *8 Сердцевина отопителя