СИСТЕМА ОХЛАЖДЕНИЯ СХЕМА СИСТЕМЫ

A01J2M1E01
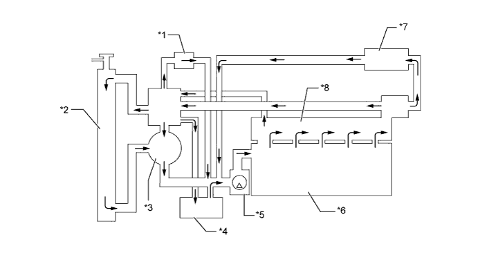
Text in Illustration
*1 Throttle Body *2 Radiator Assembly
*3 Thermostat *4 Oil Cooler Assembly
*5 Water Pump Assembly *6 Cylinder Block
*7 Heater Core *8 Cylinder Head