СИСТЕМА СНИЖЕНИЯ ТОКСИЧНОСТИ ОТРАБОТАВШИХ ГАЗОВ СХЕМА СИСТЕМЫ

A01J2WNE01
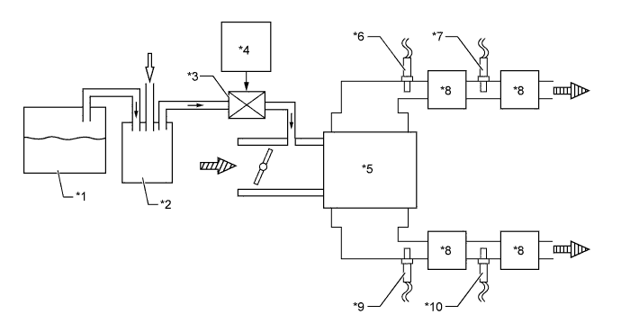
Text in Illustration
*1 Fuel Tank *2 Canister
*3 VSV (for EVAP) *4 ECM
*5 Engine *6 Air Fuel Ratio Sensor (Bank 1, Sensor 1)
*7 Oxygen Sensor (Bank 1, Sensor 2) *8 TWC
*9 Air Fuel Ratio Sensor (Bank 2, Sensor 1) *10 Oxygen Sensor (Bank 2, Sensor 2)
A01J2OA Fuel Vapor A01J2L7 Fresh Air
A01J2VX Intake Air A01J2P1 Exhaust Gas