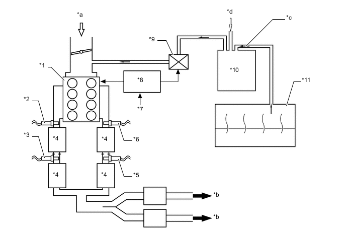
| *1 | Engine | *2 | Air Fuel Ratio Sensor (Bank 1, Sensor 1) |
| *3 | Oxygen Sensor (Bank 1, Sensor 2) | *4 | TWC |
| *5 | Oxygen Sensor (Bank 2, Sensor 2) | *6 | Air Fuel Ratio Sensor (Bank 2, Sensor 1) |
| *7 | Various Sensor | *8 | ECM |
| *9 | Purge VSV | *10 | Charcoal Canister Assembly |
| *11 | Fuel Tank Assembly | - | - |
| *a | Intake Air | *b | Exhaust Gas |
| *c | Fuel Vapor | *d | Fresh Air |