ДВИГАТЕЛЬ 3UR-FE


  1. Общие сведения


    1. Система охлаждения представляет собой герметизированную систему с принудительной циркуляцией и открытым расширительным бачком.

    2. Между левым и правым рядами блока цилиндров предусмотрен канал распределения охлаждающей жидкости.

    3. В пластмассовом впускном патрубке охлаждающей жидкости располагается термостат с перепускным клапаном, поддерживающий требуемое распределение температур в системе охлаждения.

    4. Для уменьшения массы сердцевина радиатора изготавливается из алюминия.

    5. Вентилятор системы охлаждения представляет собой вентилятор с 2-ступенчатой регулировкой температуры и муфтой привода. Пока двигатель является холодным, он вращается с низкой скоростью для минимизации создаваемого шума.

    6. Используется фирменная охлаждающая жидкость SLLC (охлаждающая жидкость с увеличенным сроком замены) от компании TOYOTA.

      A01W5ZWC01
      *1 Корпус дроссельной заслонки *2 Термостат
      *3 Радиатор *4 Насос охлаждающей жидкости
      *5 Масляный радиатор - -
      *a К радиатору отопителя *b От радиатора отопителя

      Figure 1. Контур охлаждающей жидкости

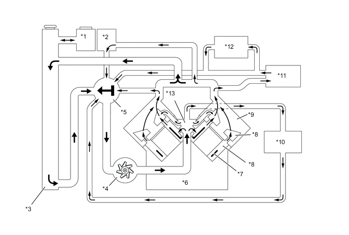
      A01W6C7C01
      *1 Расширительный бачок радиатора *2 Корпус дроссельной заслонки
      *3 Радиатор *4 Насос охлаждающей жидкости
      *5 Термостат *6 Блок цилиндров
      *7 Распорная деталь водяной рубашки блока цилиндров *8 Водяная рубашка
      *9 Головка блока цилиндров *10 Масляный радиатор
      *11 Радиатор отопителя *12 Охладитель (подогреватель) трансмиссионной жидкости
      *13 Канал распределения охлаждающей жидкости - -
      Характеристики
      Охлаждающая жидкость двигателя Тип Разрешается использовать только охлаждающую жидкость с увеличенным сроком замены (SLLC) "Toyota Genuine Super Long Life Coolant" или аналогичную высококачественную охлаждающую жидкость на основе этиленгликоля (а не на силикатной, аминовой, нитритной или борнокислой основе), изготовленную по гибридной технологии органических кислот с длительным сроком годности (охлаждающая жидкость, изготовленная по гибридной технологии органических кислот, состоит из низкофосфатных соединений и органических кислот). Запрещается использовать простую воду.
      Color (Цвет) Розовый
      Периодичность техобслуживания Первая замена 160000 км (100000 миль)
      Последующие замены Каждые 80000 км (50000 миль) пробега
      Термостат Температура открывания 80–84°C (176–183°F)

      • Жидкость SLLC полностью готова к применению (содержит 50% охлаждающей жидкости и 50% деионизированной воды). Таким образом, разбавлять ее перед добавлением или заменой не требуется.

  2. Насос охлаждающей жидкости


    1. Ротор насоса системы охлаждения изготавливается из нержавеющей стали.

    2. Насос системы охлаждения прокачивает охлаждающую жидкость через канал распределения охлаждающей жидкости, расположенный между левым и правым рядами блока цилиндров.

      A01W5ZCC01
      *1 Прокладка насоса системы охлаждения *2 Насос охлаждающей жидкости
      *3 Крышка цепного привода газораспределительного механизма *4 Ротор
      *a От кожуха впускного патрубка охлаждающей жидкости *b Вид сзади
  3. Канал распределения охлаждающей жидкости


    1. Насос системы охлаждения откачивает охлаждающую жидкость и направляет ее в канал распределения охлаждающей жидкости, расположенный между левым и правым рядами цилиндров Оттуда охлаждающая жидкость равномерно распределяется между цилиндрами блока цилиндров, а также подается непосредственно в головки блока цилиндров. В результате обеспечивается эффективное охлаждение головок блока цилиндров, и повышается надежность.

      A01W63YC01
      *1 Крышка теплообменника *2 Канал распределения охлаждающей жидкости
      *3 Блок цилиндров - -
      *a От насоса системы охлаждения *b В головку блока цилиндров
      *c Передняя сторона *d Поток охлаждающей жидкости