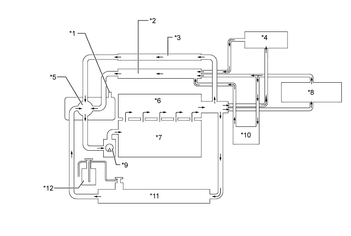
COOLING SYSTEM SYSTEM DIAGRAM

A01HWQOE01
Text in Illustration
*1 Drain Cock Assembly (Air Bleed Valve) *2 Heater Return Pipe
*3 By-pass Pipe *4 Throttle Body with Motor Assembly
*5 Thermostat *6 Cylinder Head Sub-assembly
*7 Cylinder Block Sub-assembly *8 Heater Radiator Unit Sub-assembly
*9 Engine Water Pump Assembly *10 Transmission Oil Cooler
*11 Radiator Assembly *12 Radiator Reserve Tank Assembly