STEERING


  1. General


    1. The power steering piping has been optimized to reduce hydraulic pulsation and thus improve quietness.

    2. The power steering piping has an oil cooler provided with cooling fins.

    3. The oil cooler has porous plates arranged in a spiral pattern in the tube. These plates diffuse the fluid flow in the tube and help improve heat dissipation from the fluid to improve the cooling performance of the oil cooler.*


      • *: Models for G.C.C. countries with 1GR-FE engine

    4. The installation position of the relief valve mechanism has been changed from inside the vane pump to between the power steering system piping.*


      • *: Models for G.C.C. countries with 1GR-FE or 1VD-FTV engine

      A01W66IC02
      *A With Porous Plate *B Without Porous Plate
      *1 Power Steering Oil Cooler Sub-assembly *2 Vane Pump Assembly
      *3 Tube *4 Porous Plate
      *a Heat - -
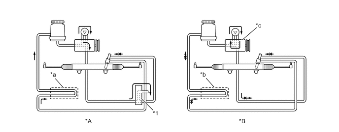
  2. Relief Valve Mounted Outside Pump (For G.C.C. Countries Models)


    1. When the steering wheel is not being turned, the relief valve is closed so oil flows through the pipes in the same manner as on a conventional model.

    2. If the relief valve is open while the steering wheel is being turned fully, the oil temperature tends to increase on the conventional model because the oil only circulates within the pump. On the other hand, the oil circulates through the piping system on the new model, which reduces the oil temperature increase.

      Figure 1. When relief valve is not activated (steering wheel is not being turned)

      A01W6KLC01
      *A New *B Previous
      *1 Relief Valve (Closed) *2 Oil Cooler

      Figure 2. When relief valve is activated (steering wheel is turned fully)

      A01W67QC01
      *A New *B Previous
      *1 Relief Valve (Open) - -
      *a Oil flows *b Oil does not flow
      *c Oil circulates within pump - -