TRANSFER


  1. GENERAL


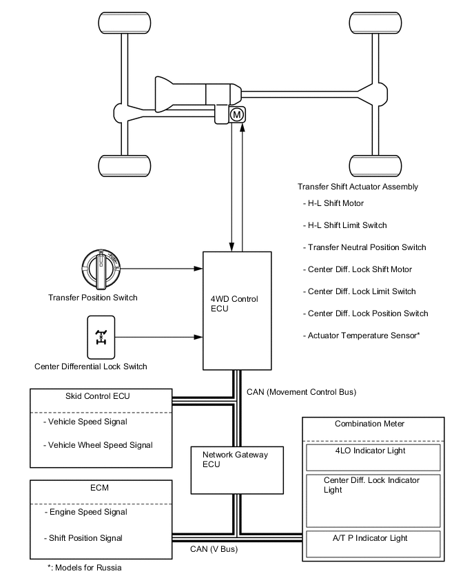
    1. The 4WD system is used, this system allows the driver to select the appropriate mode from among the four drive modes by utilizing the transfer position switch and center differential lock switch.

    2. Through these switch signals, the 4WD control ECU actuates the 2 shift motors in the transfer shift actuator assembly.

  2. SYSTEM DIAGRAM

    A01W624E01
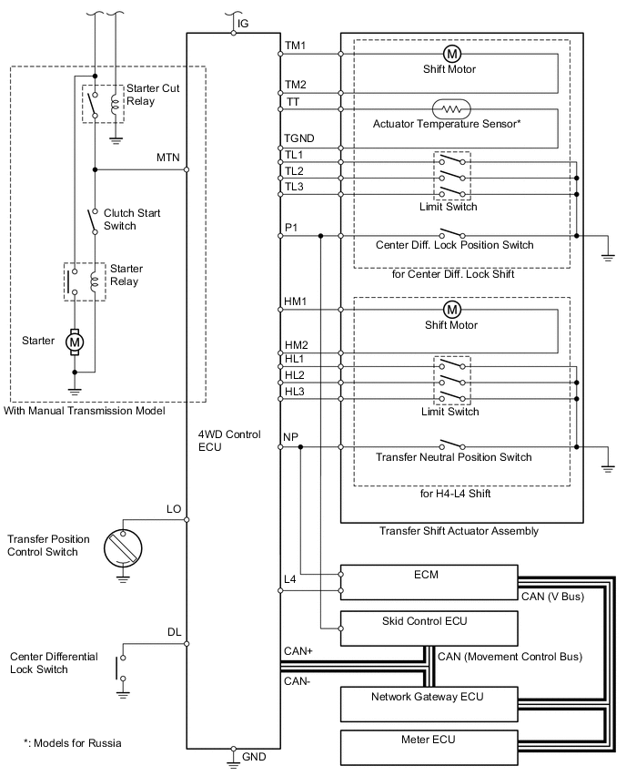
  3. WIRING DIAGRAM

    A01W6NME01
  4. LAYOUT OF MAIN COMPONENTS

    A01W6PRC01
    *1 A/T P Indicator Light *2 4LO Indicator Light
    *3 Center Diff. Lock Indicator Light *4 Analog Type Combination Meter
    *5 Center Differential Lock Switch *6 JF2A Transfer
    *7

    Transfer Shift Actuator Assembly


    • H-L Shift Motor

    • H-L Shift Limit Switch

    • Transfer Neutral Position Switch

    • Center Diff. Lock Shift Motor

    • Center Diff. Lock Limit Switch

    • Center Diff. Lock Position Switch

    • Actuator Temperature Sensor (Models for Russia)

    *8 Park/ Neutral Position Switch
    *9 Transfer Position Switch *10 4WD Control ECU
    *11 Optitron Display Type Combination Meter - -
  5. SYSTEM OPERATION


    1. General


      1. The 4WD mode switching pattern of this system is as shown in the illustration below. The system operation of each switching pattern is explained from the next page.

      2. When the vehicle speed is below approximately 100km/h (62mph), free-lock switching of the center differential lock (switching patterns A to D) is available while the vehicle is running.

      3. The H4-L4 switching of the transfer gear ratio (switching patterns E to H) is available only when the vehicle is stationary and the shift position is N*.


        • *: For models equipped with the manual transmission, when the vehicle is stationary and the clutch pedal is being depressed.

        Figure 1. 4WD Mode Switching Pattern

        A01W61EE03
    2. Switching Pattern : A (H4F → H4L)


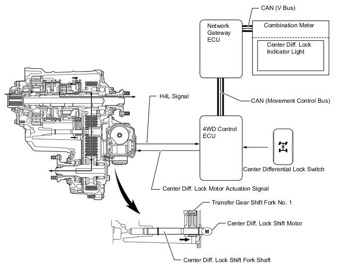
      1. In H4F mode, when the center differential lock switch is turned on, the 4WD control ECU actuates the center differential lock shift motor to move the center differential lock shift fork shaft right. Simultaneously, the shift fork moves right together with the fork shaft. As a result, the center differential lock sleeve engages the differential case and the drive sprocket hub, and the mode changes to H4L.

      2. The 4WD control ECU detects the state of the center differential through the limit switch and center differential lock position switch. The 4WD control ECU causes the center differential lock indicator light to turn ON when the center differential is locked.

        A01W62EE01
    3. Switching Pattern : B (H4L → H4F)


      1. In H4L mode, when the center differential lock switch is turned off, the 4WD control ECU actuates the center differential lock shift motor to move the center differential lock shift fork shaft left. Simultaneously, the shift fork moves left together with the fork shaft. As a result, the center differential lock sleeve disengages the differential case and the drive sprocket hub, and the mode changes to H4F.

      2. The 4WD control ECU detects the state of the center differential through the limit switch and center differential lock position switch. The 4WD control ECU causes the center differential lock indicator light to turn OFF when the center differential is unlocked.

        A01W6C3E01
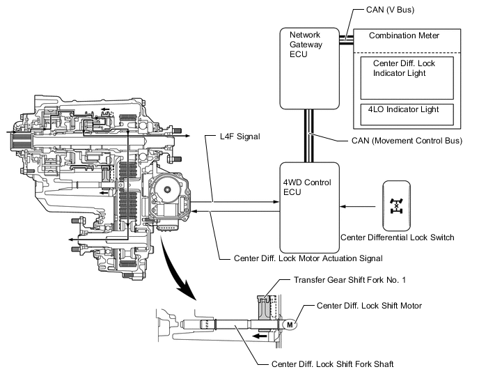
    4. Switching Pattern : C (L4F → L4L)


      1. In L4F mode, when the center differential lock switch is turned on, the 4WD control ECU actuates the center differential shift motor to move the center differential lock shift fork shaft right. Simultaneously, the shift fork moves right together with the fork shaft. As a result, the center differential lock sleeve engages the center differential case and the drive sprocket hub, and the mode changes to L4L.

      2. The 4WD control ECU detects the state of the center differential through the limit switch and center differential lock position switch. The 4WD control ECU causes the center differential lock indicator light to turn ON when the center differential is locked.

        A01W71PE01
    5. Switching Pattern : D (L4L → L4F)


      1. In L4L mode, when the center differential lock switch is turned off, the 4WD control ECU actuates the center differential lock shift motor to move the center differential lock shift fork shaft left. Simultaneously, the shift fork moves left together with the fork shaft. As a result, the center differential lock sleeve disengages the differential case and the drive sprocket hub, and the mode changes to L4F.

      2. The 4WD control ECU detects the state of the center differential through the limit switch and center differential lock position switch. The 4WD control ECU causes the center differential lock indicator light to turn OFF when the center differential is unlocked.

        A01W5XVE01
    6. Switching Pattern : E (H4F → L4F)


      1. In H4F mode, when the transfer position switch is turned to the 4L position, the 4WD control ECU actuates the H-L shift motor to move the H-L shift fork shaft right. Simultaneously, the shift fork moves right together with fork shaft. As a result, the high and low clutch sleeve of the planetary gear unit engages with the planetary carrier, and the mode changes to L4F.

      2. The 4WD control ECU detects the state of the H-L position through the limit switch and transfer neutral position switch. The 4WD control ECU causes the 4LO indicator light to turn ON when the transfer to the L4F mode has been completed.

        A01W65UE01
    7. Switching Pattern : F (L4F → H4F)


      1. In L4F mode, when the transfer position switch is turned to the 4H position, the 4WD control ECU actuates the H-L shift motor to move the H-L shift fork shaft left. Simultaneously, shift fork moves left together with the fork shaft. As a result, the high and low clutch sleeve of the planetary gear unit engages with the input shaft, and the mode changes to H4F.

      2. The 4WD control ECU detects the state of the H-L position through the limit switch and transfer neutral position switch. The 4WD control ECU causes the 4LO indicator light to turn OFF when the transfer to the H4F mode has been completed.

        A01W6ANE01
    8. Switching Pattern : G (H4L → L4L)


      1. In H4L mode, when the transfer position switch is turned to the 4L position, the 4WD control ECU actuates the H-L shift motor to move the H-L shift fork shaft right. Simultaneously, the shift fork moves right together with the fork shaft. As a result, the high and low clutch sleeve of the planetary gear unit engages with the planetary carrier, and the mode changes to L4L.

      2. The 4WD control ECU detects the state of the H-L position through the limit switch and transfer neutral position switch. The 4WD control ECU causes the 4LO indicator light to turn ON when the transfer to the L4L mode has been completed.

        A01W60CE01
    9. Switching Pattern : H (L4L → H4L)


      1. In L4L mode, the transfer position switch is turned to the 4H position, the 4WD control ECU actuates the H-L shift motor to move the H-L shift fork shaft left. Simultaneously, the shift fork moves left together with the fork shaft. As a result, the high and low clutch sleeve of the planetary gear unit engages with the input shaft, and the mode changes to H4L.

      2. The 4WD control ECU detects the state of the H-L position through the limit switch and transfer neutral position switch. The 4WD control ECU causes the 4LO indicator light to turn OFF when the transfer to the H4L mode has been completed.

        A01W6LOE01