1GR-FE ENGINE


  1. General


    1. The cooling system uses a pressurized forced circulation system with open air type reservoir tank.

    2. A thermostat with a bypass valve is located on the plastic water inlet housing to maintain suitable temperature distribution in the cooling system.

    3. An aluminum radiator core is used for weight reduction.

    4. A 3-stage linear temperature-controlled coupling fan is used.

    5. Toyota Genuine Super Long Life Coolant (SLLC) is used.

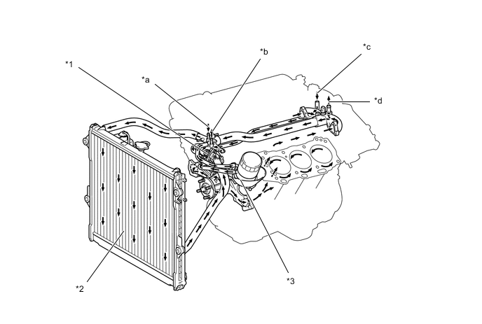
      A01W60ZC01
      *1 Thermostat [Opening Temperature: 80°C to 84 °C (176 °Fto183 °F)] *2 Radiator
      *3 Oil Cooler - -
      *a From Throttle Body *b To Throttle Body
      *c From Heater Radiator *d To Heater Radiator
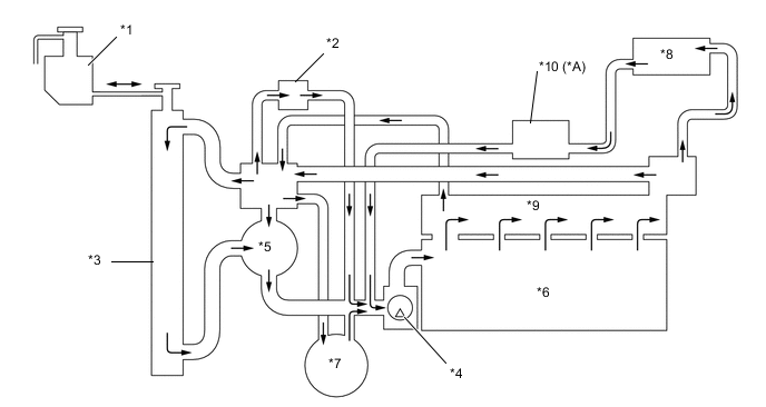
      A01W605C01
      *A Models with Automatic Transmission - -
      *1 Radiator Reservoir Tank *2 Throttle Body
      *3 Radiator *4 Water Pump
      *5 Thermostat *6 Cylinder Block
      *7 Oil Cooler *8 Heater Radiator
      *9 Cylinder Head *10 Transmission Oil Cooler (Warmer)*
  2. Water Pump


    1. The water pump has two volute chambers, and circulates coolant uniformly to the left and right banks of the cylinder block.

      A01W5V6C01
      *1 Water Pump Assembly *2 Water Pump Gasket
      *3 Timing Chain Cover *4 Volute Chamber
      *5 Rotor - -
      *a Cross Section *b View from Back Side
      *c From Water Inlet Housing - -
  3. Coupling Fan


    1. A 3-stage linear temperature-controlled coupling fan is used. This coupling fan utilizes the characteristics of a bimetal to switch the fluid passages and appropriately control the silicon oil, in order to change the fan speed in three stages: OFF, middle, and high. The fan speed from middle to high is controlled linearly.

      A01W70CE01
  4. Engine Coolant


    1. Toyota Genuine Super Long Life Coolant (SLLC) is used.

    2. Maintenance intervals are as shown in the table below:

      Engine Coolant Type Toyota Genuine Super Long Life Coolant (SLLC) or similar high quality ethylene glycol based non-silicate, non-amine, non-nitrite and non-borate coolant with long-life hybrid organic acid technology (coolant with long-life hybrid organic acid technology is a combination of low phosphates and organic acids). Do not use plain water alone.
      Color Pink
      Maintenance Intervals First Time 160000 km (100000 miles)
      Subsequent Every 80000 km (50000 miles)
      Thermostat Opening Temperature 80°C to 84°C (176°F to 183°F)

      SLLC is pre-mixed (50% coolant and 50% deionized water). Therefore, no dilution is needed when SLLC in the vehicle is added or replaced.