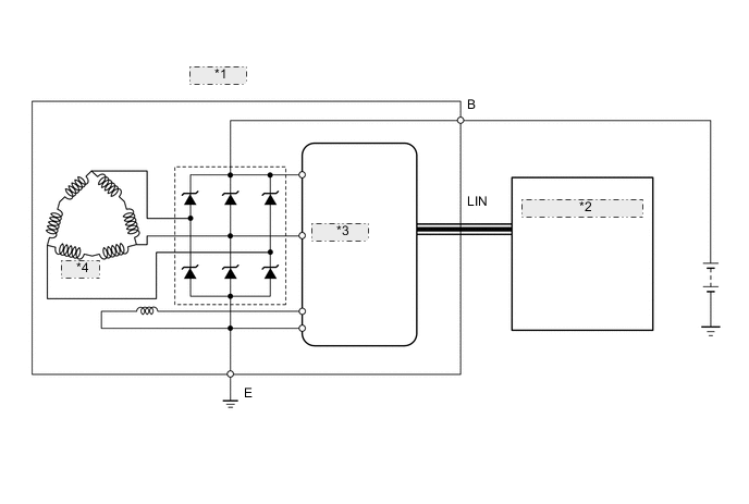
CHARGING SYSTEM

A005G8PE06
*1 GENERATOR
*2 POWER MANAGEMENT CONTROL ECU
*3 REGULATOR
*4 STATOR