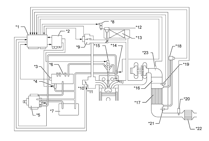
| *1 | ECM | *2 | Injector Driver |
| *3 | Fuel Pressure Sensor | *4 | Pressure Discharge Valve |
| *5 | Supply Pump | *6 | Common-rail Assembly |
| *7 | Fuel Tank | *8 | VSV for EGR Cooler |
| *9 | EGR Valve | *10 | Throttle Position Sensor |
| *11 | Diesel Throttle Control Motor | *12 | EGR Cooler Bypass Valve |
| *13 | EGR Cooler | *14 | Exhaust Fuel Addition Injector*a |
| *15 | Injector | *16 | Oxidation Catalytic Converter*a |
| *17 | DPF Catalytic Converter*a or Oxidation Catalytic Converter*b | *18 | Differential Pressure Sensor*a |
| *19 | No.2 Exhaust Gas Temperature Sensor (Upper Side)*a | *20 | Air Fuel Ratio Sensor*a |
| *21 | No. 3 Exhaust Gas Temperature Sensor (Lower Side)*a | *22 | Oxidation Catalytic Converter*b |
| *23 | Exhaust Gas Temperature Sensor*a | - | - |
*a: Models with DPF catalyst
*b: Models without DPF catalyst