СИСТЕМА УПРАВЛЕНИЯ ТОРМОЗАМИ ДЕТАЛЬНОЕ ОПИСАНИЕ

  1. НАЗНАЧЕНИЕ ОСНОВНЫХ УСТРОЙСТВ

    Для моделей без VSC
    Устройство Назначение
    Щиток приборов в сборе Контрольная лампа тормозной системы (красная)
    • Горит, оповещая водителя о том, что ЭБУ системы противоскольжения обнаружил неисправность в системе EBD.

    • Горит, оповещая водителя о низком уровне тормозной жидкости.

    • Включение этой лампы информирует водителя о состоянии системы стояночного тормоза с электроприводом.

    Контрольная лампа ABS Горит, оповещая водителя о том, что ЭБУ системы противоскольжения обнаружил неисправность в системе АБС.
    Передние и задние датчики частоты вращения Определяют частоту вращения всех 4 колес.
    Выключатель стоп-сигналов в сборе Регистрирует сигнал нажатия педали тормоза.
    Блок управления рабочими цилиндрами тормозов в сборе Изменяет путь подачи тормозной жидкости согласно сигналам от ЭБУ системы противоскольжения, полученным во время работы систем управления тормозами, и тем самым регулирует давление этой жидкости, подаваемой в рабочие тормозные цилиндры.
    Реле электродвигателя (встроенное в ЭБУ системы противоскольжения) Подает питание на электродвигатель насоса.
    Реле электромагнитного клапана (встроенное в ЭБУ системы противоскольжения) Подает питание на электромагнитные клапаны.
    ЭБУ системы противоскольжения Оценивает условия движения автомобиля по сигналам датчиков и передает управляющие сигналы в блок управления рабочими цилиндрами тормозов.
    ЭБУ стояночного тормоза с электроприводом Передает информацию о состоянии стояночного тормоза с электроприводом в ЭБУ системы противоскольжения.
    ECM Передает сигнал положения дроссельной заслонки, сигнал положения педали акселератора, сигнал частоты вращения коленчатого вала двигателя и пр. в ЭБУ системы противоскольжения.
    для моделей с VSC
    Устройство Назначение
    Щиток приборов в сборе Контрольная лампа тормозной системы (красная)
    • Горит, оповещая водителя о том, что ЭБУ системы противоскольжения обнаружил неисправность в системе EBD.

    • Горит, оповещая водителя о низком уровне тормозной жидкости.

    • Включение этой лампы информирует водителя о состоянии системы стояночного тормоза с электроприводом.

    Контрольная лампа ABS Горит, оповещая водителя о том, что ЭБУ системы противоскольжения обнаружил неисправность в системе АБС.
    Контрольная лампа скольжения SLIP
    • Мигает, оповещая водителя о том, что работает система TRC или VSC.

    • Горит, оповещая водителя о том, что включен режим TRC OFF.

    • Горит, оповещая водителя о том, что ЭБУ системы противоскольжения обнаружил неисправность в системах TRC и/или VSC.

    Мультиинформационный дисплей
    • Отображает предупреждение, информирующее водителя о работе в режиме VSC OFF.

    • Отображает предупреждающее сообщение, чтобы уведомить водителя о том, что ЭБУ системы противоскольжения обнаружил неисправность в системе управления тормозами.

    Многофункциональный зуммер Подает звуковой сигнал, оповещая водителя о том, что ЭБУ системы противоскольжения обнаружил неисправность в системах TRC и/или VSC.
    Датчик угла поворота рулевого колеса Определяет направление и угол поворота рулевого колеса.
    Датчик рысканья
    • Определяет продольную и боковую составляющие ускорения автомобиля.

    • Определяет рысканье автомобиля.

    Передние и задние датчики частоты вращения Определяют частоту вращения всех 4 колес.
    Выключатель стоп-сигналов в сборе Регистрирует сигнал нажатия педали тормоза.
    Блок управления рабочими цилиндрами тормозов в сборе Изменяет путь подачи тормозной жидкости согласно сигналам от ЭБУ системы противоскольжения, полученным во время работы систем управления тормозами, и тем самым регулирует давление этой жидкости, подаваемой в рабочие тормозные цилиндры.
    Реле электродвигателя (встроенное в ЭБУ системы противоскольжения) Подает питание на электродвигатель насоса.
    Реле электромагнитного клапана (встроенное в ЭБУ системы противоскольжения) Подает питание на электромагнитные клапаны.
    Датчик давления в главном цилиндре Встроен в блок управления рабочими цилиндрами тормозов и измеряет давление в главном цилиндре.
    Выключатель VSC OFF Позволяет водителю выбрать нормальный режим, "TRC OFF" или "VSC OFF".
    Зуммер системы противоскольжения в сборе Подает звуковой сигнал, оповещающий водителя о работе системы VSC.
    ЭБУ системы противоскольжения Оценивает условия движения автомобиля по сигналам датчиков и передает управляющие сигналы в блок управления рабочими цилиндрами тормозов.
    ЭБУ стояночного тормоза с электроприводом Передает информацию о состоянии стояночного тормоза с электроприводом в ЭБУ системы противоскольжения.
    ECM
    • Передает сигнал положения дроссельной заслонки, сигнал положения педали акселератора, сигнал частоты вращения коленчатого вала двигателя и пр. в ЭБУ системы противоскольжения.

    • Регулирует мощность двигателя в соответствии с сигналами от ЭБУ системы противоскольжения.

    ЭБУ рулевого управления с усилителем Работает совместно с ЭБУ системы противоскольжения, регулируя дополнительный крутящий момент рулевого управления.
  2. УПРАВЛЕНИЕ В СИСТЕМЕ

    Управление Описание
    Антиблокировочная система тормозов (АБС) АБС предотвращает блокировку колес при резком нажатии на педаль тормоза, а также при торможении на скользкой поверхности.
    Электронная система распределения тормозного усилия (EBD) Подсистема EBD использует АБС и правильно распределяет тормозное усилие между передними и задними колесами, исходя из условий движения. Кроме того, при торможении на повороте она регулирует тормозные усилия на правых и левых колесах, обеспечивая устойчивость автомобиля.
    Усилитель экстренного торможения Основной задачей усилителя экстренного торможения является обеспечение дополнительного тормозного усилия для водителя, который не способен развить требуемое усилие при экстренном торможении. В результате повышается тормозная мощность автомобиля.
    Антипробуксовочная система (TRC) Система TRC помогает предотвратить проскальзывание ведущих колес при слишком резком нажатии педали акселератора во время трогания с места или при разгоне на скользкой поверхности.
    Система курсовой устойчивости (VSC) VSC ограничивает увод автомобиля в сторону при значительном заносе передних или задних колес, например, на повороте.
    Согласованное управление с электроусилителем рулевого управления (EPS) Согласованное управление с ЭБУ рулевого управления с усилителем обеспечивает усиление рулевого управления в соответствии с состоянием автомобиля.
    1. Антиблокировочная система тормозов (АБС)

      1. Система АБС предотвращает блокировку колес при резком нажатии на педаль тормоза, а также при торможении на скользкой поверхности. Это обеспечивает надлежащее тормозное усилие в условиях проскальзывания автомобиля, что обусловливает прекрасную курсовую устойчивость и эффективность торможения.

        A00DV9HE01
    2. Электронная система распределения тормозного усилия (EBD)

      1. Эта функция регулирует тормозное усилие на задних колесах в соответствии с изменениями условий движения автомобиля, например нагрузки или скорости, обеспечивая превосходную эффективность торможения.

        A00DVOEE01
      2. Во время торможения на повороте эта функция регулирует тормозное усилие между левыми и правыми колесами в соответствии с текущими условиями движения автомобиля. Это обусловливает курсовую устойчивость и исключительно эффективное торможение.

        A00DVB6E01
    3. Усилитель экстренного торможения

      1. При работе усилителя экстренного торможения ЭБУ системы противоскольжения рассчитывает скорость и усилие нажатия педали тормоза по сигналам датчика давления в главном цилиндре и определяет, собирался ли водитель выполнить экстренное торможение. Если ЭБУ системы противоскольжения решает, что водитель собирался выполнить экстренное торможение, он приводит в действие блок управления рабочими цилиндрами тормозов, чтобы повысить давление тормозной жидкости и, соответственно, тормозное усилие.

        A00DV51E01
    4. Антипробуксовочная система (TRC)

      1. Система TRC предотвращает проскальзывание ведущих колес при чрезмерном нажатии на педаль акселератора во время трогания с места или разгона на скользкой поверхности. Одновременно с управлением гидравлической тормозной системой ведущих колес ЭБУ системы противоскольжения передает в ECM запрос на регулирование мощности двигателя. При этом создается тяговое усилие, соответствующее существующим условиям движения, что обеспечивает надлежащее ускорение при трогании с места.

        A00DVG2E01
    5. Система курсовой устойчивости (VSC)

      1. Ниже приведены два примера, иллюстрирующие поведение автомобиля, когда боковая сила превышает прочность сцепления шин с дорожным покрытием. Система VSC помогает управлять поведением автомобиля, контролируя мощность двигателя и тормозное усилие на каждом из колес автомобиля в рассмотренных ниже условиях.

        A00DVKNE01
      2. Для распознавания характера движения автомобиля датчики определяют угол поворота рулевого колеса, скорость автомобиля, рысканье и боковое ускорение, которые затем анализируются ЭБУ системы противоскольжения.

      3. Занос передних колес распознается по разности между расчетным и фактическим рысканьем автомобиля. Если фактическое рысканье автомобиля (которое можно определить по движению рулевого колеса) меньше расчетного рысканья (вычисленного по скорости автомобиля и углу поворота рулевого колеса), это означает, что автомобиль выполняет поворот под большим углом, чем требует траектория движения. Таким образом ЭБУ системы противоскольжения распознает тенденцию к заносу передних колес.

        A00DVHSE01
      4. Занос задних колес определяется по значениям угла увода колес и угловой скорости скольжения автомобиля (по изменению угла бокового увода автомобиля во времени). Если угол увода колес и угловая скорость скольжения слишком велики, ЭБУ системы противоскольжения расценивает такую ситуацию как тенденцию к заносу задних колес.

        A00DVO3E01
      5. Когда ЭБУ системы противоскольжения распознает тенденцию к заносу передних или задних колес, он снижает мощность двигателя и тормозит передние или задние колеса, регулируя момент рысканья автомобиля. Ниже рассмотрены основные действия системы VSC. При этом способы управления различаются в зависимости от характеристик автомобиля и условий движения.

      6. Когда ЭБУ системы противоскольжения распознает тенденцию к заносу передних колес, он предпринимает нейтрализующие действия в зависимости от вероятности заноса. ЭБУ системы противоскольжения регулирует мощность двигателя и тормозит заднее колесо, расположенное с внутренней стороны поворота, чтобы ограничить проскальзывание переднего колеса.

        A00DVB7E01
      7. Когда ЭБУ системы противоскольжения распознает тенденцию к заносу задних колес, он предпринимает нейтрализующие действия в зависимости от вероятности заноса. ЭБУ тормозит переднее и заднее колеса внешнего радиуса поворота и создает направленный наружу момент инерции автомобиля, ограничивая тенденцию заноса задних колес. Наряду с уменьшением скорости автомобиля, вызванным тормозным усилием, обеспечивается прекрасная курсовая устойчивость. В некоторых случаях, если необходимо, ЭБУ системы противоскольжения тормозит задние колеса.

        A00DVP7E01
    6. Согласованное управление с электроусилителем рулевого управления (EPS)

      1. Если водитель резко включает тормоза на дорожном покрытии, у которого значительно различается коэффициент сцепления для правых и левых колес, разница тормозного усилия между правыми и левыми колесами приводит к потере устойчивости положения автомобиля и создает момент рысканья. В этом состоянии ЭБУ системы противоскольжения управляет VSC в целях стабилизации положения автомобиля. Одновременно он осуществляет согласованное управление совместно с EPS таким образом, чтобы создать усиление крутящего момента рулевого управления, облегчающее выполнение маневров поворота и сохраняющее устойчивое положение автомобиля.

        A00DVFBE01
      2. Если водитель резко трогается с места или ускоряется на дорожном покрытии, у которого значительно различается коэффициент сцепления для правых и левых колес, пробуксовка ведущего колеса приведет к потере устойчивости положения автомобиля и отрицательно скажется на характеристиках разгона. В этом случае ЭБУ системы противоскольжения включает систему TRC, которая управляет гидравлическим тормозом проскальзывающего ведущего колеса, и передает в ECM запрос на регулирование мощности двигателя. Одновременно он осуществляет согласованное управление совместно с EPS таким образом, чтобы создать усиление крутящего момента рулевого управления, облегчающее выполнение маневров поворота и сохраняющее устойчивое положение автомобиля.

        A00DVH3E01
      3. Когда ЭБУ системы противоскольжения распознает тенденцию к заносу передних колес, он управляет VSC для уменьшения заноса. Одновременно он осуществляет согласованное управление совместно с EPS таким образом, чтобы создать усиление крутящего момента рулевого управления, облегчающее выполнение маневров поворота и сохраняющее устойчивое положение автомобиля. Усиление крутящего момента рулевого управления информирует водителя о заносе передних колес (a) и предотвращает чрезмерный поворот рулевого колеса водителем (b). Для предотвращения чрезмерного поворота (b) данная система повышает сопротивление усилию поворота, которое водитель прикладывает к рулевому колесу, если это усилие слишком велико.

        A00DVG3E01
      4. Когда ЭБУ системы противоскольжения распознает тенденцию к заносу задних колес, он управляет VSC для уменьшения заноса. Одновременно он осуществляет согласованное управление совместно с EPS таким образом, чтобы создать усиление крутящего момента рулевого управления, облегчающее выполнение маневров поворота и корректирующее занос задних колес.

        A00DVMAE01
  3. ФУНКЦИИ

    1. Выключатель VSC OFF

      1. Работу функций VSC и TRC можно остановить выключателем VSC OFF. Когда автомобиль съезжает на обочину или движется по грунтовой дороге, функция регулировки мощности двигателя отключается, чтобы поддерживать крутящий момент.

        A00DV7XE01
        Обозначения на рисунке
        *1 Контрольная лампа скольжения SLIP *2 Мультиинформационный дисплей
        *3 Выключатель VSC OFF - -
      2. Выключатель VSC OFF позволяет выбрать один из трех режимов (нормальный режим, режим TRC OFF и режим VSC OFF).

      3. При кратковременном нажатии на выключатель VSC OFF система переходит из нормального режима в режим TRC OFF.

      4. Если нажать на выключатель VSC OFF и удерживать его не менее 3 секунд, когда автомобиль остановлен, будет выбран режим VSC OFF, в котором функции TRC и VSC отключены.

      5. Кратковременное нажатие выключателя VSC OFF в режиме TRC OFF или VSC OFF, а также выключение замка зажигания (выключателя зажигания*) приводит к возврату в нормальный режим.

        • *: для моделей с системой посадки и запуска

        A00DVFGE01
      6. Функции управления тормозами в каждом из режимов работают следующим образом.

        Режим Функция управления тормозами Контрольная лампа скольжения SLIP Мультиинформационный дисплей
        TRC VSC
        Нормальный режим - -
        Режим TRC OFF X Горит -
        Режим VSC OFF X X* Горит Отображается сообщение

        Tech Tips

        ○: управление возможно

        X: управление невозможно

        *: функция управления действует во время торможения или при сильном рыскании.

  4. КОНСТРУКЦИЯ

    1. Датчик угла поворота рулевого колеса (для моделей с VSC)

      1. Датчик угла поворота рулевого колеса определяет направление и угол поворота рулевого колеса, и передает соответствующий сигнал в ЭБУ системы противоскольжения.

        A00DV7K
    2. Датчик рысканья (для моделей с VSC)

      1. Этот датчик имеет встроенный датчик замедления.

      2. Датчик рысканья определяет скорость рысканья автомобиля.

      3. Датчик замедления определяет продольную и боковую составляющие ускорения автомобиля.

        A00DVMC
    3. Датчик частоты вращения

      1. В системе используются активные датчики частоты вращения. Датчик частоты вращения содержит датчик Холла.

      2. Магнитный ротор, сформированный из расположенных по кругу пар полюсов N и S, объединен с внутренним кольцом подшипника ступицы.

        A00DVLBE01
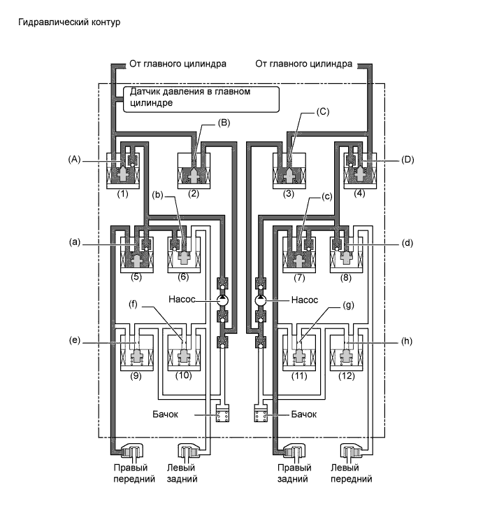
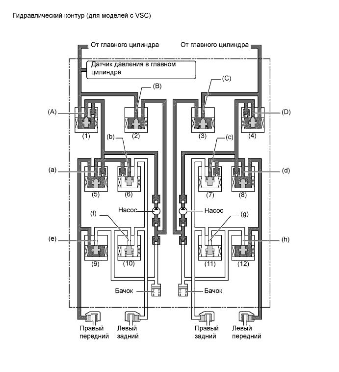
    4. Блок управления рабочими цилиндрами тормозов

      1. Блок управления рабочими цилиндрами тормозов состоит из модуля привода и ЭБУ системы противоскольжения.

        A00DV7ZE01
        A00DVNAE01
        Устройство
        (1), (2), (3), (4) Электромагнитный клапан удержания давления
        (5), (6), (7), (8) Электромагнитный редукционный клапан
        A00DVCIE01
        A00DVANE01
        Устройство
        (1), (4) Электромагнитный клапан отсечки главного цилиндра
        (2), (3) Электромагнитный клапан отсечки бачка
        (5), (6), (7), (8) Электромагнитный клапан удержания давления
        (9), (10), (11), (12) Электромагнитный редукционный клапан
  5. ПРИНЦИП РАБОТЫ

    1. Датчик частоты вращения

      1. В активном датчике частоты вращения используется датчик Холла, регистрирующий изменения магнитного поля в результате вращения ротора датчика. Датчик передает информацию в ЭБУ системы противоскольжения в виде цифровых импульсов (сигнал скорости автомобиля).

      2. Скорость автомобиля определяется по частоте выходных импульсов. Поскольку активный датчик формирует цифровые импульсы, он может определять скорости автомобиля, близкие к 0 км/час.

        A00DV8LE01
    2. АБС и EBD

      1. На основе сигналов, полученных от 4 датчиков частоты вращения, ЭБУ системы противоскольжения рассчитывает частоту вращения каждого колеса и оценивает вероятность заноса колес. В соответствии с вероятностью заноса ЭБУ системы противоскольжения регулирует давление жидкости в рабочих цилиндрах каждого из колес, управляя электромагнитными клапанами в блоке управления рабочими цилиндрами тормозов в 3 режимах: режиме понижения, режиме удержания и режиме повышения давления.

        A00DVP1E01
        Режим давления Режим повышения давления Режим удержания давления Режим снижения давления
        Электромагнитный клапан удержания давления [канал (a)] Выкл (открыт) Вкл (закрыт)
        Электромагнитный редукционный клапан [канал (b)] Выкл (закрыт) Вкл (открыт)
        Давление в рабочем тормозном цилиндре Повышение Удержание Снижение
    3. Усилитель экстренного торможения

      1. В случае экстренного торможения ЭБУ системы противоскольжения оценивает намерение водителя, исходя из скорости повышения давления в главном цилиндре, определяемой по сигналу датчика давления в главном цилиндре. Если ЭБУ системы противоскольжения принимает решение о необходимости дополнительного увеличения тормозного усилия, насос поднимает давление жидкости в блоке управления и создает дополнительное давление в рабочем тормозном цилиндре.

        A00DVAME01
        A00DVN2E01
        Параметр / Устройство Усилитель экстренного торможения не действует Усилитель экстренного торможения действует
        Насос Выкл On (вкл)
        Электромагнитный клапан отсечки главного цилиндра (1) Канал (A) Выкл (открыт) Вкл (закрыт)
        (4) Канал (D) Выкл (открыт) Вкл (закрыт)
        Электромагнитный клапан отсечки бачка (2) Канал (B) Выкл (закрыт) Вкл (открыт)
        (3) Канал (C) Выкл (закрыт) Вкл (открыт)
        Электромагнитный клапан удержания давления (5) Канал (a) Выкл (открыт) Выкл (открыт)
        (6) Канал (b) Выкл (открыт) Выкл (открыт)
        (7) Канал (c) Выкл (открыт) Выкл (открыт)
        (8) Канал (d) Выкл (открыт) Выкл (открыт)
        Электромагнитный редукционный клапан (9) Канал (e) Выкл (закрыт) Выкл (закрыт)
        (10) Канал (f) Выкл (закрыт) Выкл (закрыт)
        (11) Канал (g) Выкл (закрыт) Выкл (закрыт)
        (12) Канал (h) Выкл (закрыт) Выкл (закрыт)
    4. TRC

      1. Давление жидкости, создаваемое насосом, регулируется требуемым образом с помощью электромагнитного клапана отсечки главного цилиндра. Таким образом, управление рабочими тормозными цилиндрами ведущих колес осуществляется в трех режимах: понижения, удержания и повышения давления. Это позволяет свести к минимуму проскальзывание ведущих колес. Электромагнитный клапан удержания давления и электромагнитный редукционный клапан включаются и выключаются в соответствии со схемами работы АБС и EBD.

        A00DVE7E01
        A00DV7PE01
        Параметр / Устройство Работа TRC
        Не действует Режим повышения давления Режим удержания давления Режим понижения давления
        Насос Выкл On (вкл) On (вкл) On (вкл)
        Электромагнитный клапан отсечки главного цилиндра (1) Канал (A) Выкл (открыт) Вкл (закрыт) Вкл (закрыт) Вкл (закрыт)
        (4) Канал (D) Выкл (открыт) Вкл (закрыт) Вкл (закрыт) Вкл (закрыт)
        Электромагнитный клапан отсечки бачка (2) Канал (B) Выкл (закрыт) Вкл (открыт) Вкл (открыт) Вкл (открыт)
        (3) Канал (C) Выкл (закрыт) Вкл (открыт) Вкл (открыт) Вкл (открыт)
        Передний тормоз Электромагнитный клапан удержания давления (5) Канал (a) Выкл (открыт) Выкл (открыт) Вкл (закрыт) Вкл (закрыт)
        (8) Канал (d) Выкл (открыт) Выкл (открыт) Вкл (закрыт) Вкл (закрыт)
        Электромагнитный редукционный клапан (9) Канал (e) Выкл (закрыт) Выкл (закрыт) Выкл (закрыт) Вкл (открыт)
        (12) Канал (h) Выкл (закрыт) Выкл (закрыт) Выкл (закрыт) Вкл (открыт)
        Давление в рабочем тормозном цилиндре Правом - Повышение Удержание Снижение
        Левый - Повышение Удержание Понижение
        Задний тормоз Электромагнитный клапан удержания давления (6) Канал (b) Выкл (открыт) Вкл (закрыт) Вкл (закрыт) Вкл (закрыт)
        (7) Канал (c) Выкл (открыт) Вкл (закрыт) Вкл (закрыт) Вкл (закрыт)
        Электромагнитный редукционный клапан (10) Канал (f) Выкл (закрыт) Выкл (закрыт) Выкл (закрыт) Выкл (закрыт)
        (11) Канал (g) Выкл (закрыт) Выкл (закрыт) Выкл (закрыт) Выкл (закрыт)
        Давление в рабочем тормозном цилиндре Правом - - - -
        Левом - - - -
    5. VSC

      1. Система VSC с помощью электромагнитных клапанов регулирует давление жидкости, создаваемое насосом, и подает его в рабочие тормозные цилиндры каждого из колес в следующих 3 режимах: режиме понижения, режиме удержания и режиме повышения давления. Это позволяет свести к минимуму вероятность проскальзывания передних или задних колес.

        A00DV9PE01
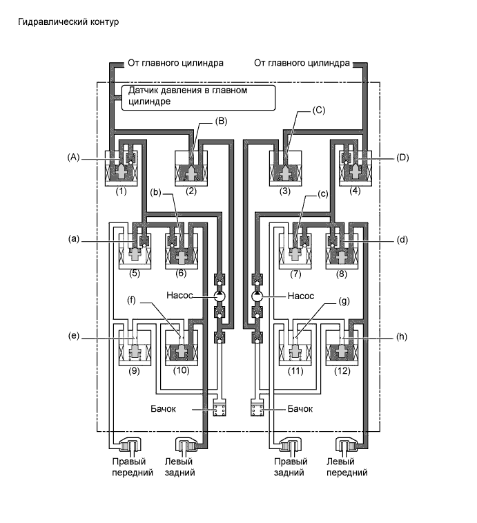
      2. В режиме противодействия заносу передних колес тормозное усилие подается на переднее и заднее колеса, расположенные при повороте с внутренней стороны. Тем не менее, в некоторых случаях, обусловленных состоянием тормозной системы (включена или выключена) и состоянием автомобиля, тормозное усилие может не прикладываться к колесам, даже если для этого имеются необходимые условия. На рисунке ниже показан гидравлический контур в режиме повышения давления, в котором регулируется степень пробуксовки передних колес, когда автомобиль поворачивает вправо. В других режимах работы электромагнитный клапан удержания давления и электромагнитный редукционный клапан открываются/закрываются в соответствии со схемой работы систем АБС и EBD.

        A00DVHZE01
        Параметр / Устройство Работа системы VSC
        Не действует Режим повышения давления Режим удержания давления Режим понижения давления
        Насос Выкл On (вкл) On (вкл) On (вкл)
        Электромагнитный клапан отсечки главного цилиндра (1) Канал (A) Выкл (открыт) Вкл (закрыт) Вкл (закрыт) Вкл (закрыт)
        (4) Канал (D) Выкл (открыт) Вкл (закрыт) Вкл (закрыт) Вкл (закрыт)
        Электромагнитный клапан отсечки бачка (2) Канал (B) Выкл (закрыт) Вкл (открыт) Вкл (открыт) Вкл (открыт)
        (3) Канал (C) Выкл (закрыт) Вкл (открыт) Вкл (открыт) Вкл (открыт)
        Передний тормоз Электромагнитный клапан удержания давления (5) Канал (a) Выкл (открыт) Выкл (открыт) Вкл (закрыт) Вкл (закрыт)
        (8) Канал (d) Выкл (открыт) Вкл (закрыт) Вкл (закрыт) Вкл (закрыт)
        Электромагнитный редукционный клапан (9) Канал (e) Выкл (закрыт) Выкл (закрыт) Выкл (закрыт) Вкл (открыт)
        (12) Канал (h) Выкл (закрыт) Выкл (закрыт) Выкл (закрыт) Выкл (закрыт)
        Давление в рабочем тормозном цилиндре Правом - Повышение Удержание Снижение
        Левый - - - -
        Задний тормоз Электромагнитный клапан удержания давления (6) Канал (b) Выкл (открыт) Вкл (закрыт) Вкл (закрыт) Вкл (закрыт)
        (7) Канал (c) Выкл (открыт) Выкл (открыт) Вкл (закрыт) Вкл (закрыт)
        Электромагнитный редукционный клапан (10) Канал (f) Выкл (закрыт) Выкл (закрыт) Выкл (закрыт) Выкл (закрыт)
        (11) Канал (g) Выкл (закрыт) Выкл (закрыт) Выкл (закрыт) Вкл (открыт)
        Давление в рабочем тормозном цилиндре Правом - Повышение Удержание Снижение
        Левый - - - -
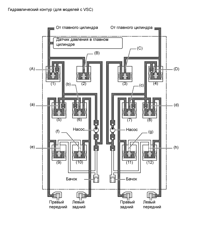
      3. В режиме противодействия заносу задних колес тормозное усилие подается на переднее и заднее колеса, расположенные при повороте с внешней стороны. Тем не менее, в некоторых случаях, обусловленных состоянием тормозной системы (включена или выключена) и состоянием автомобиля, тормозное усилие может не прикладываться к колесам, даже если для этого имеются необходимые условия. На рисунке ниже показан гидравлический контур в режиме повышения давления, в котором регулируется степень пробуксовки задних колес, когда автомобиль поворачивает вправо. В других режимах работы электромагнитный клапан удержания давления и электромагнитный редукционный клапан открываются/закрываются в соответствии со схемой работы систем АБС и EBD.

        A00DVFOE01
        Параметр / Устройство Работа системы VSC
        Не действует Режим повышения давления Режим удержания давления Режим понижения давления
        Насос Выкл On (вкл) On (вкл) On (вкл)
        Электромагнитный клапан отсечки главного цилиндра (1) Канал (A) Выкл (открыт) Вкл (закрыт) Вкл (закрыт) Вкл (закрыт)
        (4) Канал (D) Выкл (открыт) Вкл (закрыт) Вкл (закрыт) Вкл (закрыт)
        Электромагнитный клапан отсечки бачка (2) Канал (B) Выкл (закрыт) Вкл (открыт) Вкл (открыт) Вкл (открыт)
        (3) Канал (C) Выкл (закрыт) Вкл (открыт) Вкл (открыт) Вкл (открыт)
        Передний тормоз Электромагнитный клапан удержания давления (5) Канал (a) Выкл (открыт) Вкл (закрыт) Вкл (закрыт) Вкл (закрыт)
        (8) Канал (d) Выкл (открыт) Выкл (открыт) Вкл (закрыт) Вкл (закрыт)
        Электромагнитный редукционный клапан (9) Канал (e) Выкл (закрыт) Выкл (закрыт) Выкл (закрыт) Выкл (закрыт)
        (12) Канал (h) Выкл (закрыт) Выкл (закрыт) Выкл (закрыт) Вкл (открыт)
        Давление в рабочем тормозном цилиндре Правом - - - -
        Левом - Повышение Удержание Понижение
        Задний тормоз Электромагнитный клапан удержания давления (6) Канал (b) Выкл (открыт) Выкл (открыт) Вкл (закрыт) Вкл (закрыт)
        (7) Канал (c) Выкл (открыт) Вкл (закрыт) Вкл (закрыт) Вкл (закрыт)
        Электромагнитный редукционный клапан (10) Канал (f) Выкл (закрыт) Выкл (закрыт) Выкл (закрыт) Вкл (открыт)
        (11) Канал (g) Выкл (закрыт) Выкл (закрыт) Выкл (закрыт) Выкл (закрыт)
        Давление в рабочем тормозном цилиндре Правом - - - -
        Левом - Повышение Удержание Снижение
    6. Согласованное управление с EPS

      1. При согласованном (координированном) управлении с EPS электромагнитные клапаны действуют таким же образом, как при работе TRC или VSC.

  6. Функция работы в аварийном режиме

    1. Если в ЭБУ системы противоскольжения, датчиках или блоке управления рабочими цилиндрами тормозов возникает неисправность, система управления тормозами продолжает функционировать, исключив неисправный узел и используя только нормально работающие узлы.

  7. ДИАГНОСТИКА

    1. Если ЭБУ системы противоскольжения обнаруживает неисправность в системе управления тормозами, загораются контрольные лампы или индикатор, и отображается предупреждение на мультиинформационном дисплее. Одновременно в памяти ЭБУ системы противоскольжения сохраняется диагностический код неисправности (DTC).

    2. Данная система имеет функцию проверки датчиков частоты вращения, зуммера системы противоскольжения и выключателя VSC OFF.

    3. Описание DTC и функции проверки приведено в руководстве по ремонту AVENSIS.