CVT SYSTEM DETAILS

  1. FUNCTION OF MAIN COMPONENTS

    Component Function
    Shift Solenoid Valve DS1 Controls the fluid flow volume to the primary pulley in accordance with the vehicle speed and accelerator pedal position (speed control during acceleration).
    Shift Solenoid Valve DS2 Controls the fluid flow volume to the primary pulley in accordance with the vehicle speed and accelerator pedal position (speed control during deceleration).
    Shift Solenoid Valve SL Switches the purpose of the solenoid valve SLS.
    Shift Solenoid Valve DSU Controls the engagement oil pressure of the lock-up clutch.
    Shift Solenoid Valve SLS
    • Controls the oil pressure of the secondary pulley.

    • Controls the engagement oil pressure of the forward clutch and reverse brake.

    Transmission Revolution Sensor (NIN) Detects the primary pulley speed (input speed).
    Transmission Revolution Sensor (NOUT) Detects the secondary pulley speed (output speed).
    Transmission Revolution Sensor (NT) Detects the forward clutch drum speed.
    CVT Fluid Temperature Sensor Detects the CVT fluid temperature.
    Oil Pressure Sensor Detects the steel belt clamping force.
    E.F.I. Engine Coolant Temperature Sensor Detects the engine coolant temperature.
    Throttle Position Sensor Detects the opening angle of the throttle valve.
    Stop Light Switch Assembly Detects the brake pedal depressing signal.
    Park/Neutral Position Switch Assembly Detects the shift lever position.
    Transmission Control Switch
    • Detects the shift lever is in M.

    • Detects the driver's shift-up and shift-down operations when the shift lever is in M.

    Pattern Select Switch Assembly Detects that the driving mode is in the sport mode.
    Shift Paddle Switch (Transmission Shift Switch Assembly) Detects the driver's upshift or downshift request.
    Shift Position and Shift Range Indicator Indicates the shift lever position and shift range.
    Sport Mode Indicator Illuminates when the sport mode switch is pressed and informs the driver that sport mode is active.
    MIL Illuminates or blinks to alert the driver that the ECM has detected a malfunction.
    Multi-information Display Displays a message to warn the driver if the CVT fluid reaches a high temperature.
    Master Warning Light Illuminates to warn the driver if the CVT fluid reaches a high temperature.
    Multi Buzzer Sounds to warn the driver if the CVT fluid reaches a high temperature.
    ECM
    • Controls the electronic control of the CVT system.

    • When the ECM detects a malfunction, the ECM makes a diagnosis and memorizes the failed section.

  2. SYSTEM CONTROL

    Control Outline
    Engine - CVT Integrated Control Effects coordinate control of the CVT system and engine control system to ensure both smooth and powerful driving that excels in shift response and fuel economy.
    Pulley Ratio Control Automatic Shift Control Optimally controls the pulley ratio and shifting speed to suit the driver's intentions and driving conditions based on signals from various sensors and switches.
    Acceleration Improvement Control
    7-speed Sport Sequential Shiftmatic (with Shift Paddle Switch)
    Shift Control in Uphill/Downhill Traveling Controls to restrict the upshift or to provide appropriate engine braking by using the ECM to determine whether the vehicle is traveling uphill or downhill.
    Lock-up Control The ECM sends a current to shift solenoid valve DSU based on the throttle position sensor signal and vehicle speed signal, and engages or disengages the lock-up clutch.
    1. Engine - CVT Integrated Control

      1. To effect fine-tuned control in accordance with driving conditions, various signals are exchanged between the engine control system and the CVT system. As a result, both smooth and powerful driving that excels in shift response and fuel economy has been achieved.

        A00OWIUE01
    2. Pulley Ratio Control

      1. The ECM calculates the target primary pulley speed in accordance with the accelerator pedal position signal, vehicle speed signal, and stop light switch signal, in order to attain an optimal pulley ratio and shifting speed. To allow the actual primary pulley speed (acquired from the primary speed sensor) to match the target primary pulley speed, the ECM actuates shift solenoid valves DS1 and DS2 in order to control the inflow and outflow volume of line pressure to and from the primary pulley. As a result, optimal pulley ratio and shifting speed have been achieved.

        A00OWWCE01
      2. When the shift lever is in D, the system effects engine integrated control to optimize fuel economy characteristics and driving performance.

      3. The sport mode limits the shift range for the acceleration side and maintains the primary pulley speed at high speeds. This produces a moderate engine braking force and provides an excellent shift response.

        A00OWJ6E01
        A00OWOUE01
      4. When the shift lever is in M, the shift characteristic is as shown below. The system will upshift automatically when the vehicle reaches the set speed during acceleration.

        A00OWVJE01
      5. The system determines the driver's acceleration request based on the vehicle speed and the changes in the accelerator pedal position. When the system determines this request, it will change the shift characteristic into one in which the engine speed and vehicle speed increase linearly. This improves the acceleration feeling.

        A00OWMJE01
    3. Shift Control in Uphill/Downhill Traveling

      1. The ECM determines that the vehicle is driving uphill or downhill based on the accelerator pedal position sensor signal and the vehicle speed signal. During uphill driving, it limits upshift to achieve smooth driving. During downhill driving, it downshifts upon detecting brake pedal operation, in order to provide moderate engine braking.

        A00OWT7E01
      2. The actual acceleration calculated from the vehicle speed signal is compared with the reference acceleration (based on level road travel) stored in the ECM to determine uphill or downhill travel.

        A00OWMNE01
    4. Lock-up Control

      1. The lock-up operation range has been expanded from that of the previous automatic transaxle, thus enabling control to start from low speeds.

      2. The lock-up operation range during deceleration has been expanded to the low-speed range. This expands the fuel cut range and achieves excellent fuel economy.

        A00OW87E02
  3. FUNCTION

    1. 7-speed Sport Sequential Shiftmatic (with Shift Paddle Switch)

      1. In M mode, by moving the shift lever or shift paddle switch (transmission shift switch assembly) in the "+" direction or "-" direction, the driver can select the desired shift range. Thus, the driver is able to shift gears with a manual-like feel.

        A00OWG8E01
      2. In D mode, the driver can momentarily select a desired shift range by operating the shift paddle switch (transmission shift switch assembly). Automatic shifting (D mode) will be reinstated under the following conditions:

        The driver continues to push the shift paddle switch (transmission shift switch assembly) in the "+" direction longer than a predetermined length of time. Reverts to automatic shifting (D mode)
        The driver depresses the accelerator pedal longer than a predetermined length of time while the transmission remains in the same shift range.
        The vehicle has stopped.
        The driver has moved the shift lever to M. Transfers to manual shifting (M mode)
      3. In M mode, the transmission automatically upshifts or downshifts under the following conditions:

        Condition System Control
        Engine is under-revving. 1 step downshift
        Engine is over-revving. 1 step upshift
      4. The ECM will restrict the changing of the shift range if it detects a malfunction in the CVT system.

      5. If the vehicle speed and engine speed exceeds or goes below a preset level in response to the driver's downshift operation request, changing the shift range will be prohibited. In this case, the multi buzzer in the combination meter will sound to alert the driver.

    2. Shift Lock System

      1. A shift lock system consisting of a key interlock device* and shift lock mechanism is used.

        • *: Models without entry and start system

      2. On the models without the entry and start system, the key interlock device prevents the key from being pulled out after the ignition switch is turned off, unless the shift lever is moved to P. Thus, the driver is urged to park the vehicle with the shift lever in P.

      3. The shift lock mechanism prevents the shift lever from being moved to a position other than P, unless the ignition switch (engine switch*) is turned to ON, and brake pedal is depressed. This prevents the vehicle from starting off suddenly.

        • *: Models with entry and start system

      4. A shift lock override button, which manually overrides the shift lock mechanism, is used.

        A00OWO1E01
  4. CONSTRUCTION

    1. Torque Converter Clutch Assembly

      1. A compact, lightweight and high-capacity torque converter clutch is used.

      2. A damper structure, which can perform a lock-up operation starting with the low-speed range, is used. This absorbs engine torque fluctuations and provides excellent ride comfort.

        A00OWSXE01
        Text in Illustration
        *1 Pump Impeller *2 Turbine Runner
        *3 Lock-up Clutch *4 Stator
        *5 Damper *6 1-way Clutch
    2. Oil Pump Assembly

      1. The trochoid gear type oil pump is used.

      2. The oil pump is operated by the torque converter. It lubricates the planetary gear units and supplies operating fluid pressure to the hydraulic control.

        A00OWMLE01
        Text in Illustration
        *1 Oil Pump Assembly *2 Oil Pump Body
        *3 Front Oil Pump Drive Gear *4 Front Oil Pump Driven Gear
        *5 Stator Shaft *6 Pump Cover
    3. Forward/Reverse Switching Unit

      1. The forward/reverse switching unit consists of a planetary gear, a forward clutch, and a reverse brake.

      2. The forward clutch, which acts during a forward movement, connects the input shaft with the sun gear.

      3. The reverse brake, which acts during a reverse movement, keeps the planetary carrier stationary.

        A00OWTWE01
    4. Pulley and Steel Belt

      1. The widths of the grooves of the pulleys are changed through hydraulic control.

      2. During acceleration, the action of shift solenoid valve DS1 increases the fluid inflow volume to the primary pulley, thus narrowing the width of the pulley groove.

      3. During deceleration, the action of shift solenoid valve DS2 increases the outflow volume to the primary pulley, thus widening the width of the pulley groove.

      4. The secondary pulley is hydraulically controlled by the shift solenoid valve SLS. It controls the belt clamping pressure to ensure the proper power transmission efficiency.

        A00OWGTE01
      5. The primary pulley uses a double piston construction. 2 chambers generate hydraulic pressure to vary the groove width. This has resulted in a compact and lightweight assembly.

        A00OWGME01
      6. The steel belt consists of elements and 2 rows of steel rings. In contrast to the chains and V-belts that transmit power through the use of tensile force, the steel belt uses the compressive action (pushing force) of the elements to transmit power.

        A00OWRWE01
        Text in Illustration
        *1 Steel Ring *2 Element
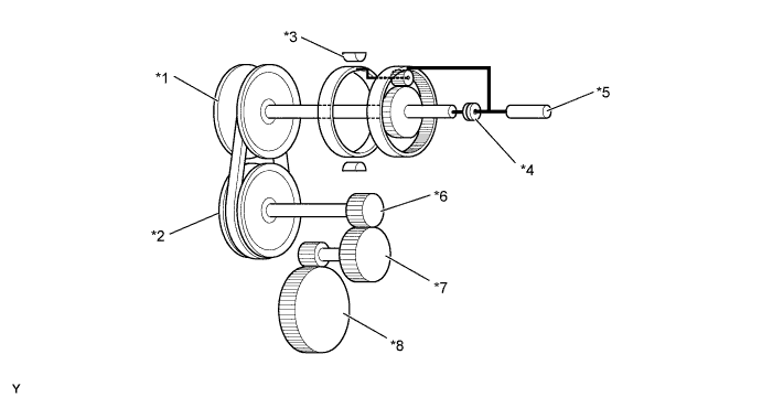
    5. Reduction Gear and Differential

      1. The reduction gear reduces the power output from the secondary pulley and transmits it to the differential.

      2. The reduction drive gear is supported by 2 independent bearings in order to optimize meshing with the reduction driven gear. This has resulted in a superior quiet performance.

      3. A 2 pinion type differential is used.

        A00OWB5E01
        Text in Illustration
        *1 Reduction Drive Gear *2 Bearing
        *3 Reduction Driven Gear *4 Differential
    6. Parking Lock Mechanism

      1. A parking lock mechanism is used on the secondary pulley. The engagement of the parking lock pawl with the parking lock gear integrated with the secondary pulley locks the movement of the vehicle.

        A00OWOSE01
        Text in Illustration
        *1 Parking Lock Pawl *2 Parking Lock Gear
    7. Oil Cooler

      1. The oil cooler uses engine coolant to warm up the CVT fluid quickly. Consequently, the friction losses of the CVT are quickly reduced, thus improving fuel economy.

      2. After warming up the CVT fluid, the engine coolant flows into the oil cooler to cool down the CVT fluid.

        A00OWFZE01
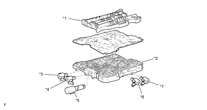
    8. Transmission Valve Body Assembly

      1. The transmission valve body assembly consists of the upper and lower valve bodies and 5 shift solenoid valves.

      2. The 5 shift solenoid valves are installed in the lower valve body for serviceability.

        A00OWI7E01
        Text in Illustration
        *1 Upper Valve Body *2 Lower Valve Body
        *3 Shift Solenoid Valve SL *4 Shift Solenoid Valve DSU
        *5 Shift Solenoid Valve SLS *6 Shift Solenoid Valve DS1
        *7 Shift Solenoid Valve DS2 - -
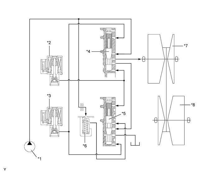
      3. To ensure the proper control of the belt clamping pressure necessary for transmitting torque, the system controls the hydraulic pressure applied to the secondary pulley. The transmission valve body assembly is provided with a dedicated hydraulic pressure circuit for belt clamping pressure control. This circuit optimally controls the hydraulic pressure applied to the secondary pulley, thus achieving superior torque transmission performance.

        A00OWTDE01
        Text in Illustration
        *1 Primary Regulator Valve *2 No. 2 Line Pressure Modulator Valve
        *3 Shift Solenoid Valve SLS *4 No. 1 Line Pressure Modulator Valve
        *5 Primary Pulley *6 Secondary Pulley
        *7 Oil Pump - -
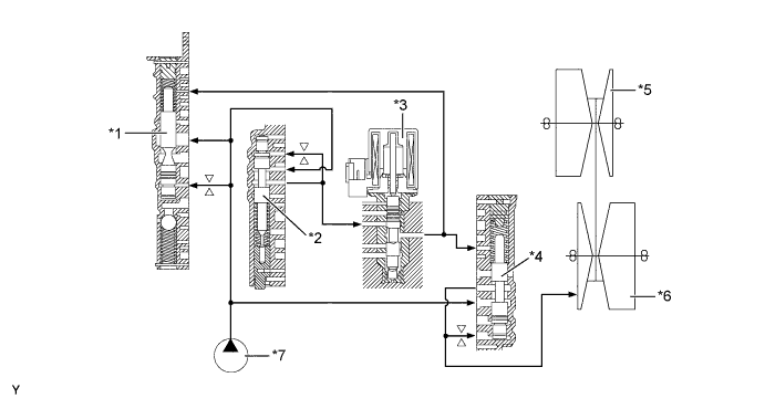
      4. Pulley ratio control is effected by controlling the inflow and outflow of the CVT fluid to and from the primary pulley. Separate hydraulic circuits are provided for acceleration (fluid inflow) and deceleration (fluid outflow) in order to provide fine-tuned control and a high level of reliability.

        A00OWQFE01
        Text in Illustration
        *1 Oil Pump *2 Shift Solenoid Valve DS1
        *3 Shift Solenoid Valve DS2 *4 No. 1 Ratio Control Valve
        *5 No. 2 Ratio Control Valve *6 Check Valve
        *7 Primary Pulley *8 Secondary Pulley
    9. Shift Solenoid Valves DS1, DS2, DSU and SL

      1. Shift solenoid valves DS1, DS2, DSU and SL use a 3-way solenoid valve.

      2. Shift solenoid valve DS1 controls acceleration by increasing the fluid flow volume to the primary pulley.

      3. Shift solenoid valve DS2 controls deceleration by increasing the fluid flow volume from the primary pulley.

      4. Shift solenoid valve DSU is used for the lock-up clutch pressure control.

      5. Shift solenoid valve SL switches the control of the shift solenoid valve SLS.

        A00OWSGE01
    10. Shift Solenoid Valve SLS

      1. Shift solenoid valve SLS uses a linear solenoid valve.

      2. Shift solenoid valve SLS controls the hydraulic pressure applied to the secondary pulley in order to control the belt clamping pressure necessary for transmitting torque.

      3. The action of shift solenoid valve SL controls the line pressure during forward clutch engagement.

        A00OWP1E01
    11. Transmission Revolution Sensors and Oil Pressure Sensor

      1. The transmission revolution sensor (NIN) detects the input shaft speed and participates in shift control.

      2. The transmission revolution sensor (NOUT) detects the output shaft speed and participates in shift control.

      3. The transmission revolution sensor (NT) detects the forward clutch turbine speed and participates in lock-up clutch pressure control and forward clutch pressure control.

      4. The oil pressure sensor detects the hydraulic pressure applied to the secondary pulley and participates in belt clamping pressure control, which optimally controls the clamping pressure of the steel belt necessary for transmitting torque.

        A00OWV6E01
        Text in Illustration
        *1 Transmission Revolution Sensor (NOUT) *2 Transmission Revolution Sensor (NT)
        *3 Transmission Revolution Sensor (NIN) *4 Oil Pressure Sensor
    12. CVT Fluid Temperature Sensor

      1. Detects the fluid temperature, effects shift control in accordance with the fluid temperature, and participates in lock-up clutch pressure control, forward clutch pressure control, and belt clamping pressure control.

        A00OWAOE01
        Text in Illustration
        *1 Transmission Valve Body Assembly *2 CVT Fluid Temperature Sensor
    13. Shift Control Mechanism

      1. A gate type shift lever that uses a transmission control cable is used.

      2. The shift control mechanism consists of a shift lock control unit assembly and a transmission control cable assembly.

        A00OWLQE01
  5. OPERATION

    1. Forward/Reverse Switching Unit

      1. During a forward movement, the forward clutch becomes engaged, causing the engine torque to be input from the input shaft to the sun gear, and output to the primary pulley.

        A00OWMYE01
      2. During a reverse movement, the engine torque is input to the ring gear. Then, the engine torque is input to the sun gear via the pinion gear (which is stopped from revolving by the reverse brake). Consequently, the engine torque rotates in reverse and is output to the primary pulley.

        A00OWRJE01
    2. CVT Power Flow

      1. The changing of the pulley ratio is accomplished in a continuously variable manner by varying the widths of the grooves of the primary and secondary pulleys.

        A00OWMWE01
        Text in Illustration
        *1 Primary Pulley *2 Secondary Pulley
        *3 Reverse Brake *4 Forward Clutch
        *5 Input Shaft *6 Reduction Drive Gear
        *7 Reduction Driven Gear *8 Differential Ring Gear
      2. Shift Lever in D (Pulley Ratio Low)

        A00OWA2E01
      3. Shift Lever in D (Pulley Ratio High)

        A00OWU1E01
      4. Shift Lever in N

        A00OWMZE01
      5. Shift Lever in R

        A00OWN0E01
  6. FAIL-SAFE

    1. This function minimizes the loss of operability when any abnormality occurs in any sensor or shift solenoid valve.

      Malfunction Part Function
      Transmission Revolution Sensor (NIN) Calculates the input speed from the transmission revolution sensor (NT) signal and effects normal control.
      Transmission Revolution Sensor (NOUT) Calculates the output speed from the vehicle speed signal and effects normal control.
      Transmission Revolution Sensor (NT) Calculates the turbine speed from the transmission revolution sensor (NIN) signal and effects normal control.
      Shift Solenoid Valve DS1 During a shift solenoid valve DS1 malfunction, the current to the shift solenoid valve stops, causing the pulley ratio to lean more towards deceleration than normal.
      Shift Solenoid Valve DS2 During a shift solenoid valve DS2 malfunction, the current to the shift solenoid valve stops, causing the pulley ratio to lean more towards acceleration than normal.
      Shift Solenoid Valve SL
      • During a shift solenoid valve SL malfunction, the current to the shift solenoid valve is stopped.

      • The lock-up clutch is released.

      • The forward clutch and reverse brake pressure control carried out by shift solenoid valve SLS is stopped.

      Shift Solenoid Valve DSU
      • During a shift solenoid valve DSU malfunction, the current to the shift solenoid valve is stopped.

      • The lock-up clutch is released.

      Shift Solenoid Valve SLS
      • During a shift solenoid valve SLS malfunction, the current to the shift solenoid valve stops, resulting in a maximum belt clamping pressure.

      • The pulley ratio becomes fixed.

      • The forward clutch and reverse brake pressure control carried out by shift solenoid SLS is stopped.

      CVT Fluid Temperature Sensor During a CVT fluid temperature sensor malfunction, the ECM fixes the fluid temperature and effects normal control.
  7. DIAGNOSIS

    1. When the ECM detects a malfunction, the ECM makes a diagnosis and memorizes the failed section. Furthermore, the MIL in the combination meter illuminates or blinks to inform the driver.

    2. At the same time, the Diagnostic Trouble Codes (DTCs) are stored in memory. The DTCs can be read by connecting an intelligent tester II. For details, refer to the AVENSIS Repair Manual.