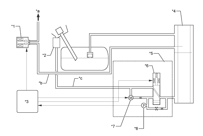
EMISSION CONTROL SYSTEM SYSTEM DIAGRAM

A01FBTYE02
Text in Illustration (Models for Korea:)
*1 Purge VSV *2 Canister Filter
*3 ECM *4 Charcoal Canister Assembly
*5 Canister Pump Module *6 Vent Valve
*7 Leak Detection Pump and Pump Motor 8 Canister Pressure Sensor
*a To Intake Manifold *b Purge Air Line
*c Fresh Air Line - -
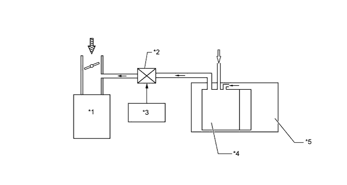
A01FCEAE01
Text in Illustration (except Models for Korea:)
*1 Engine *2 Purge VSV
*3 ECM *4 Charcoal Canister Assembly
*5 Fuel Tank Assembly - -