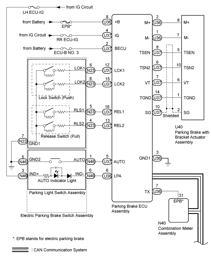
ELECTRIC PARKING BRAKE SYSTEM SYSTEM DIAGRAM

A01FF0PE01
A01FHVCE01