ИНТЕЛЛЕКТУАЛЬНАЯ СИСТЕМА ПОСАДКИ И ЗАПУСКА (для функции запуска), Diagnostic DTC:B2282, B2283

Код DTC Наименование DTC
B2282 Ошибка сигнала скорости автомобиля
B2283 Неисправность датчика скорости автомобиля

ОПИСАНИЕ

Код DTC B2282 регистрируется, если обнаруживается несоответствие между сигналами скорости автомобиля, поступающими по прямой линии от щитка приборов и по шине CAN.

Код DTC B2283 регистрируется при обнаружении неисправности датчика скорости автомобиля.

Tech Tips

При отсоединении провода от отрицательного вывода (-) аккумуляторной батареи и повторного подсоединения его к этому выводу источник питания возвращается к тому же режиму работы, что и до отсоединения провода.

Код DTC Условие обнаружения DTC Неисправный участок Операция подтверждения вывода DTC
B2282 Несоответствие между сигналами скорости автомобиля, поступающими по прямой линии от щитка приборов и по шине CAN (логика диагностирования за 1 поездку*).
  • Предохранитель AM2

  • Система измерительных приборов и индикаторов

  • ЭБУ сертификации (ЭБУ электронного ключа зажигания в сборе)

  • Разъем распределительного блока

  • Жгут проводов или разъем

Совершите поездку на автомобиле со скоростью 25 км/час (16 миль в час) или выше в течение 20 с, а затем в течение 20 с двигайтесь со скоростью менее 5 км/час (3 миль в час).
B2283

Зарегистрирована одна из следующих неисправностей (обнаружена неисправность датчика скорости автомобиля) (логика диагностирования за 1 поездку*)


  • Обнаружение неисправности датчика скорости автомобиля 1: Обнаружено чрезмерное замедление

  • Обнаружение неисправности датчика скорости автомобиля 2: Обнаружение, связанное с частотой вращения коленчатого вала двигателя


  • Предохранитель AM2

  • Система измерительных приборов и индикаторов

  • ЭБУ сертификации (ЭБУ электронного ключа зажигания в сборе)

  • Разъем распределительного блока

  • Жгут проводов или разъем

Дайте двигателю поработать с частотой вращения не менее 2000 об/мин в течение 330 мин.

Состояние автомобиля и аварийный режим при обнаружении неисправности
Код DTC Состояние автомобиля при обнаружении неисправности Аварийный режим при обнаружении неисправности
B2282
  • Когда сигнал, поступающий по прямой линии или по шине CAN, не соответствует норме и показывает скорость автомобиля 0 км/час (0 миль в час), это не оказывает влияния на поведение автомобиля.

  • Когда сигнал, поступающий по прямой линии или по шине CAN, не соответствует норме и показывает, что автомобиль движется, невозможно изменить режим выключателя зажигания с ON (ВКЛ) (IG) на OFF (ВЫКЛ).

-
B2283
  • При нажатии выключателя зажигания на движущемся автомобиле источник питания выключается (двигатель останавливается).

  • Когда передатчик электронного ключа находится в салоне, даже при выполнении операции запуска двигателя двигатель не запускается.

-

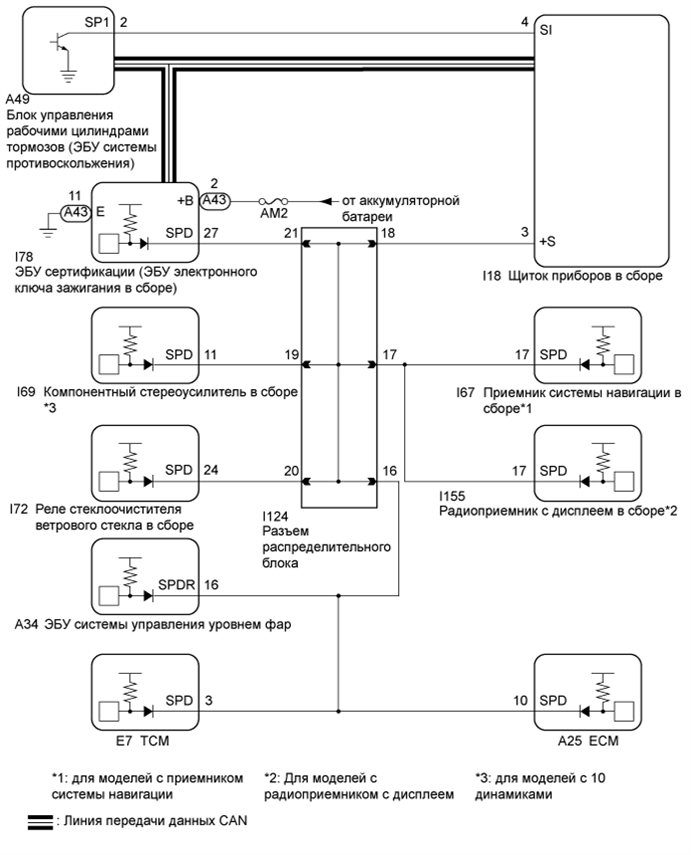
СХЕМА ЭЛЕКТРИЧЕСКИХ СОЕДИНЕНИЙ


  1. Для моделей с 2GR-FE

    A01EUL2E02
  2. Для моделей с 2AR-FE

    A01EWCHE03

    Tech Tips


    • Напряжение 12 В или 5 В выдается каждым ЭБУ, а затем подается на щиток приборов. В транзисторе щитка приборов сигнал преобразуется в импульсный сигнал. Каждый ЭБУ управляет соответствующей системой при помощи импульсных сигналов.

    • При коротком замыкании в ЭБУ ни одна из систем, указанных на блок-схеме, не будет работать должным образом.

ПОСЛЕДОВАТЕЛЬНОСТЬ ПРОВЕРКИ

Note


  • При использовании портативного диагностического прибора с выключенным зажиганием выполните одну из следующих операций: 1) поочередно устанавливайте выключатель освещения какого-либо дверного проема во включенное и выключенное состояния с интервалом не более 1,5 с до тех пор, пока не установится связь между прибором и автомобилем, или 2) подсоедините портативный диагностический прибор к автомобилю, выберите тип автомобиля в ручном режиме, а затем войдите в следующие меню: Body / Entry & Start / DTC.

  • Интеллектуальная система посадки и запуска (при реализации функции запуска) обменивается данными с использованием мультиплексной системы передачи данных (системы передачи данных LIN) и системы передачи данных CAN. Выполните диагностику связи согласно указаниям раздела "Процедура поиска неисправностей" (см. стр. Click here). Приступать к диагностике интеллектуальной системы посадки и запуска (при реализации функции запуска) следует только после подтверждения нормальной работы систем передачи данных.

  • Перед заменой ЭБУ сертификации (ЭБУ электронного ключа зажигания) обратитесь к мерам предосторожности для интеллектуальной системы посадки и запуска (при реализации функции запуска) (см. стр. Click here).

  • Перед выполнением следующей процедуры проверки проверьте предохранители цепей, относящихся к данной системе.

  • После ремонта выполните операцию подтверждения вывода кодов DTC и убедитесь, что коды DTC не выводятся снова.

Tech Tips

Связанные параметры режимов Data List и Active Test
DTC Параметр Data List Параметр Active Test

B2282

B2283


    Power Source Control

  • Vehicle Speed Signal

  • Engine Condition

  • Power Supply Condition


    Starting Control

  • Engine Speed


    Combination Meter

  • Vehicle Speed Meter

-

ПОРЯДОК ВЫПОЛНЕНИЯ


  1. СНИМИТЕ ПОКАЗАНИЯ ПОРТАТИВНОГО ДИАГНОСТИЧЕСКОГО ПРИБОРА


    1. Подсоедините портативный диагностический прибор к DLC3.

    2. Включите зажигание двигателя (IG).

    3. Включите портативный диагностический прибор.

    4. Войдите в следующие меню: Body / Combination Meter / Data List.

    5. Проверьте в режиме DATA LIST сигналы скорости автомобиля.

      Щиток приборов
      Информация на дисплее прибора Измеряемая величина / диапазон измерения Нормальное состояние Замечание по диагностике
      Vehicle Speed Meter Скорость автомобиля / мин.: 0 км/час (0 миль в час), макс.: 255 км/час (158 миль в час) Значение практически совпадает с фактической скоростью автомобиля (измеренной на стенде проверки спидометра) -
      OK
      Скорость автомобиля, отображаемая на портативном диагностическом приборе, почти совпадает с фактической скоростью автомобиля, измеренной с помощью стенда проверки спидометра (откалиброванного динамометрического стенда).

    NG
    OK
  2. СНИМИТЕ ПОКАЗАНИЯ ПОРТАТИВНОГО ДИАГНОСТИЧЕСКОГО ПРИБОРА


    1. Войдите в следующие меню: Body / Power Source Control / Data List.

    2. В соответствии с указаниями на дисплее портативного диагностического прибора считайте данные в режиме Data List.

      Power Source Control
      Информация на дисплее прибора Измеряемая величина / диапазон измерения Нормальное состояние Замечание по диагностике
      Vehicle speed signal Автомобиль движется или неподвижен / Stop или Run

      Stop: автомобиль остановлен

      Run: Автомобиль движется со скоростью 5 км/час (3 мили в час) или выше

      -
      OK
      На экране отображаются значения Stop (автомобиль остановлен) и Run (автомобиль движется).

    NG
    OK
  3. ПРОВЕРЬТЕ ЖГУТ ПРОВОДОВ И РАЗЪЕМ (ИСТОЧНИК ПИТАНИЯ)

    A01EW7SE07
    Обозначения на рисунке
    *a

    Вид сзади разъема со стороны жгута проводов

    (к ЭБУ сертификации (ЭБУ электронного ключа зажигания в сборе))


    1. Отсоедините разъем A43 от ЭБУ сертификации (ЭБУ электронного ключа зажигания в сборе).

    2. Измерьте напряжение в соответствии со значениями, приведенными в таблице.

      Номинальное напряжение
      Подключение диагностического прибора Условие Заданные условия
      A43-2 (+B) - масса Всегда 11-14 В

    NG
    OK
  4. ПРОВЕРЬТЕ ЖГУТ ПРОВОДОВ И РАЗЪЕМ (МАССА)

    A01EW7SE08
    Обозначения на рисунке
    *a

    Вид сзади разъема со стороны жгута проводов

    (к ЭБУ сертификации (ЭБУ электронного ключа зажигания в сборе))


    1. Измерьте сопротивление в соответствии со значениями, приведенными в таблице ниже.

      Номинальное сопротивление
      Подключение диагностического прибора Условие Заданные условия
      A43-11 (E) - масса Всегда Менее 1 Ом

    NG
    OK
  5. ПРОВЕРЬТЕ ЖГУТ ПРОВОДОВ И РАЗЪЕМ (ЭБУ СЕРТИФИКАЦИИ (ЭБУ ЭЛЕКТРОННОГО КЛЮЧА ЗАЖИГАНИЯ В СБОРЕ) - ЩИТОК ПРИБОРОВ В СБОРЕ)


    1. Отсоедините разъем I78 от ЭБУ сертификации (ЭБУ электронного ключа зажигания в сборе).

    2. Отсоедините разъем I18 от щитка приборов.

    3. Измерьте сопротивление в соответствии со значениями, приведенными в таблице ниже.

      Номинальное сопротивление
      Подключение диагностического прибора Условие Заданные условия
      I78-27 (SPD) - I18-9 (+S) Всегда Менее 1 Ом
      I78-27 (SPD) или I18-9 (+S) - масса Всегда 10 кОм или более

    NG
    OK
  6. ПРОВЕРЬТЕ ЭБУ СЕРТИФИКАЦИИ (ЭБУ ЭЛЕКТРОННОГО КЛЮЧА ЗАЖИГАНИЯ В СБОРЕ)


    1. Подсоедините разъем I78 ЭБУ сертификации (ЭБУ электронного ключа зажигания в сборе).

      A01EYMPE03
      Обозначения на рисунке
      *a

      Устройство с подсоединенным жгутом проводов

      (ЭБУ сертификации (ЭБУ электронного ключа зажигания в сборе))

      - -
    2. Подсоедините разъем A43 щитка приборов.

    3. Подключите осциллограф к контактам I78-27 (SPD) и A43-11 (E).

    4. Включите зажигание (IG).

    5. Проверьте форму сигнала в соответствии с условиями, указанными в таблице ниже.

      Параметр / Устройство Условие
      Контакты для подключения диагностического прибора I78-27 (SPD) - A43-11 (E)
      Настройки прибора 5 В/дел., 20 мс/ дел.
      Состояние автомобиля Зажигание включено (IG), автомобиль движется со скоростью около 5 км/час (3 мили в час)
      OK
      Форма сигнала похожа на показанную на рисунке.

      Tech Tips

      По мере возрастания скорости автомобиля период сигнала уменьшается.


    NG
    OK
  7. ПРОВЕРЬТЕ ЖГУТ ПРОВОДОВ И РАЗЪЕМ (ЩИТОК ПРИБОРОВ В СБОРЕ – РАЗЪЕМ РАСПРЕДЕЛИТЕЛЬНОГО БЛОКА)


    1. Отсоедините разъем распределительного блока I124.

    2. Измерьте сопротивление в соответствии со значениями, приведенными в таблице ниже.

      Номинальное сопротивление
      Подключение диагностического прибора Условие Заданные условия
      I18-9 (+S) - I124-18 Всегда Менее 1 Ом
      I18-9 (+S) - масса Всегда 10 кОм или более

    NG
    OK
  8. ПРОВЕРЬТЕ ЖГУТ ПРОВОДОВ И РАЗЪЕМ (ЭБУ СЕРТИФИКАЦИИ (ЭБУ ЭЛЕКТРОННОГО КЛЮЧА ЗАЖИГАНИЯ В СБОРЕ) - РАЗЪЕМ РАСПРЕДЕЛИТЕЛЬНОГО БЛОКА)


    1. Измерьте сопротивление в соответствии со значениями, приведенными в таблице ниже.

      Номинальное сопротивление
      Подключение диагностического прибора Условие Заданные условия
      I78-27 (SPD) - I124-21 Всегда Менее 1 Ом
      I78-27 (SPD) - масса Всегда 10 кОм или более

    NG
    OK