CAN COMMUNICATION SYSTEM Check CAN Bus Line for Short to GND (LHD Models)

DESCRIPTION

There may be a short circuit between the CAN bus main wire and GND when there is no resistance between terminals 6 (CANH) and 4 (CG) or 14 (CANL) and 4 (CG) of the DLC3.

Symptom Trouble Area
No resistance exists between terminals 6 (CANH) and 4 (CG) or 14 (CANL) and 4 (CG) of DLC3.
  • Short to GND in CAN bus main wire

  • Short to GND in CAN bus branch wire

  • Power management control ECU

  • ECM

  • Main body ECU

  • Combination meter assembly

  • Power steering ECU

  • Skid control ECU (Brake booster with master cylinder assembly)

  • Steering angle sensor

  • Yaw rate and acceleration sensor

  • Center airbag sensor assembly

  • Transmission control ECU assembly

  • Certification ECU

  • CAN No. 1 junction connector

  • CAN No. 2 junction connector

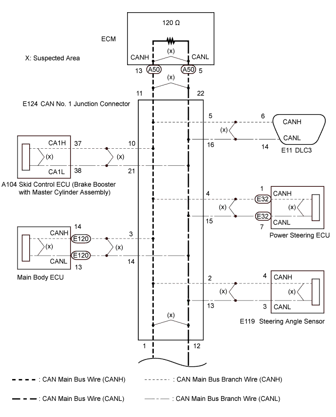
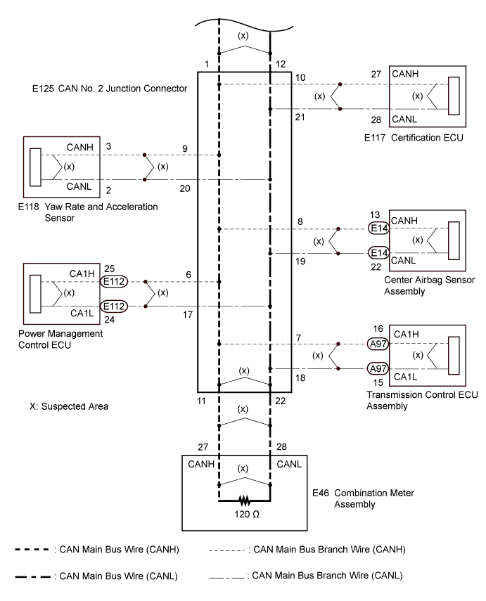
WIRING DIAGRAM

A003UWRE01
A003V12E01

INSPECTION PROCEDURE

Note


  • Turn the power switch off before measuring the resistances between CAN main bus wires and between CAN main bus branch wires.

  • Turn the power switch off before inspecting CAN bus wires for a ground short.

  • After the power switch is turned off, check that the key reminder warning system and light reminder warning system are not operating.

  • Before measuring the resistance, leave the vehicle as is for at least 1 minute and do not operate the power switch, any other switches or the doors. If any doors need to be opened in order to check connectors, open the doors and leave them open.

Tech Tips


  • Operating the power switch, any other switches or a door triggers related ECU and sensor communication on the CAN. This communication will cause the resistance value to change.

  • Even after DTCs are cleared, if a DTC is stored again after driving the vehicle for a while, the malfunction may be occurring due to vibration of the vehicle. In such a case, wiggling the ECUs or wire harness while performing the inspection below may help determine the cause of the malfunction.

PROCEDURE


  1. CHECK FOR SHORT TO GND IN CAN BUS WIRE (CAN NO. 1 J/C)


    1. Turn the power switch off.

    2. A003TWZE03
      Text in Illustration
      *a

      Front view of wire harness connector

      (to CAN No. 2 Junction Connector)

      *b to CAN No. 1 Junction Connector

      Disconnect the CAN No. 2 junction connector.

    3. A003UFPE17
      Text in Illustration
      *1 DLC3

      Measure the resistance according to the value(s) in the table below.

      Standard Resistance
      Tester Connection Switch Condition Specified Condition
      E11-6 (CANH) - E11-4 (CG) Power switch off 200 Ω or higher
      E11-14 (CANL) - E11-4 (CG) Power switch off 200 Ω or higher

    NG
    OK
  2. CHECK FOR SHORT TO GND IN CAN BUS WIRE (CAN NO. 2 J/C)

    A003RH2E50
    Text in Illustration
    *1 DLC3 - -
    *a

    Front view of wire harness connector

    (to CAN No. 2 Junction Connector)

    *b to Power Management Control ECU
    *c to Transmission Control ECU Assembly *d to Center Airbag Sensor Assembly
    *e to Yaw Rate and Acceleration Sensor *f to Certification ECU
    *g to Combination Meter Assembly - -

    1. Measure the resistance according to the value(s) in the table below.

      Standard Resistance
      Tester Connection Condition Specified Condition Connected to
      E125-6 (CANH) - E11-4 (CG) Power switch off 200 Ω or higher Power management control ECU
      E125-17 (CANL) - E11-4 (CG) Power switch off 200 Ω or higher
      E125-7 (CANH) - E11-4 (CG) Power switch off 200 Ω or higher Transmission control ECU assembly
      E125-18 (CANL) - E11-4 (CG) Power switch off 200 Ω or higher
      E125-8 (CANH) - E11-4 (CG) Power switch off 200 Ω or higher Center airbag sensor assembly
      E125-19 (CANL) - E11-4 (CG) Power switch off 200 Ω or higher
      E125-9 (CANH) - E11-4 (CG) Power switch off 200 Ω or higher Yaw rate and acceleration sensor
      E125-20 (CANL) - E11-4 (CG) Power switch off 200 Ω or higher
      E125-10 (CANH) - E11-4 (CG) Power switch off 200 Ω or higher Certification ECU
      E125-21 (CANL) - E11-4 (CG) Power switch off 200 Ω or higher
      E125-11 (CANH) - E11-4 (CG) Power switch off 200 Ω or higher Combination meter assembly
      E125-22 (CANL) - E11-4 (CG) Power switch off 200 Ω or higher
      Result
      Result Proceed to
      OK A
      NG (to ECU or sensor wire) B

    B
    A
  3. CHECK FOR SHORT TO GND IN CAN BUS WIRE (CAN NO. 1 J/C)


    1. Disconnect the CAN No. 1 junction connector.

      A003RH2E51
      Text in Illustration
      *1 DLC3 - -
      *a

      Front view of wire harness connector

      (to CAN No. 1 Junction Connector)

      *b to CAN No. 2 Junction Connector
      *c to Steering Angle Sensor *d to Main Body ECU
      *e to Power Steering ECU *f to DLC3
      *g to Skid Control ECU (Brake Booster with Master Cylinder Assembly) *h to ECM
    2. Measure the resistance according to the value(s) in the table below.

      Standard Resistance
      Tester Connection Condition Specified Condition Connected to
      E124-1 (CANH) - E11-4 (CG) Power switch off 200 Ω or higher CAN No. 2 junction connector
      E124-12 (CANL) - E11-4 (CG) Power switch off 200 Ω or higher
      E124-2 (CANH) - E11-4 (CG) Power switch off 200 Ω or higher Steering angle sensor
      E124-13 (CANL) - E11-4 (CG) Power switch off 200 Ω or higher
      E124-3 (CANH) - E11-4 (CG) Power switch off 200 Ω or higher Main body ECU
      E124-14 (CANL) - E11-4 (CG) Power switch off 200 Ω or higher
      E124-4 (CANH) - E11-4 (CG) Power switch off 200 Ω or higher Power steering ECU
      E124-15 (CANL) - E11-4 (CG) Power switch off 200 Ω or higher
      E124-5 (CANH) - E11-4 (CG) Power switch off 200 Ω or higher DLC3
      E124-16 (CANL) - E11-4 (CG) Power switch off 200 Ω or higher
      E124-10 (CANH) - E11-4 (CG) Power switch off 200 Ω or higher Skid control ECU (Brake Booster with Master Cylinder Assembly)
      E124-21 (CANL) - E11-4 (CG) Power switch off 200 Ω or higher
      E124-11 (CANH) - E11-4 (CG) Power switch off 200 Ω or higher ECM
      E124-22 (CANL) - E11-4 (CG) Power switch off 200 Ω or higher
      Result
      Result Proceed to
      OK A
      NG (to DLC3 branch wire) B
      NG (to CAN No. 2 J/C main wire) C
      NG (to ECU or sensor wire) D

    B
    C
    D
    A
  4. CHECK FOR SHORT TO GND IN CAN BUS WIRE (ECU, SENSOR)


    1. Reconnect the CAN No. 1 junction connector and CAN No. 2 junction connector wire harness connector.

    2. Disconnect the ECU or sensor connected to the CAN bus wire that is shorted to ground.

      Tech Tips

      If the ECU or sensor has multiple connectors, disconnect the connector that includes the CAN bus wires. To determine the ECU or sensor that is connected to the shorted bus wire, refer to the terminals of ECU tables Click here.

    3. A003UFPE17
      Text in Illustration
      *1 DLC3

      Measure the resistance according to the value(s) in the table below.

      Standard Resistance
      Tester Connection Switch Condition Specified Condition
      E11-6 (CANH) - E11-4 (CG) Power switch off 200 Ω or higher
      E11-14 (CANL) - E11-4 (CG) Power switch off 200 Ω or higher

      Tech Tips

      If the resistance changes to 200 Ω or higher when the connector is disconnected from the ECU (or sensor), there may be a short in the ECU (or sensor).


    NG
    OK