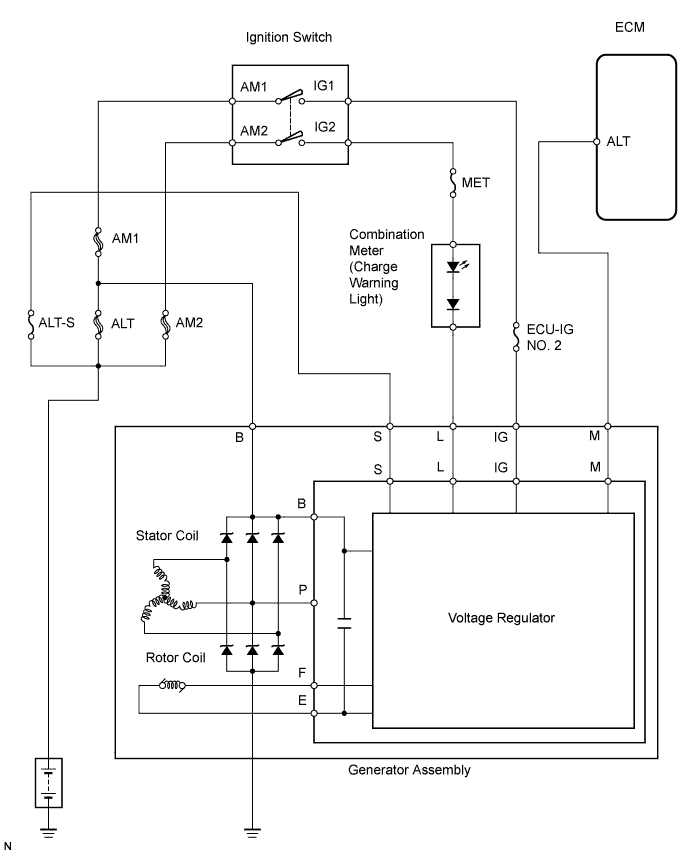
CHARGING SYSTEM SYSTEM DIAGRAM

The charging system uses the voltage regulator to regulate electricity that is generated by the rotations of the rotor coil, and stores this electricity in the battery.

A01J34SE09