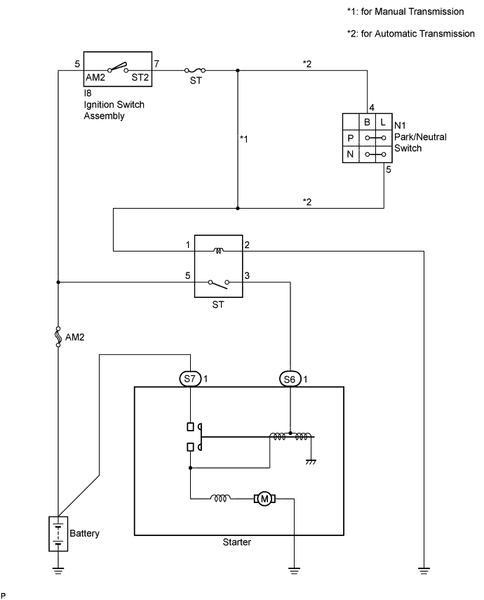
STARTING SYSTEM SYSTEM DIAGRAM

The starting system rotates the starter motor according to the signals from the ignition switch.

A01J3HQE01