ОПИСАНИЕ
Контрольная лампа MIL (контрольная лампа неисправности) применяется для индикации возникновения неисправности, обнаруженной ECM. Когда замок зажигания устанавливается в положение ON (ВКЛ), в цепь лампы MIL подается питание, и ECM обеспечивает соединение цепи с массой, что приводит к включению лампы MIL.
Работоспособность контрольной лампы MIL проверяется визуально: При первой установке замка зажигания в положение ON (ВКЛ) лампа MIL должна загореться, а затем погаснуть. Если контрольная лампа MIL продолжает гореть или не загорелась вовсе, выполните следующую последовательность проверки с помощью портативного диагностического прибора.
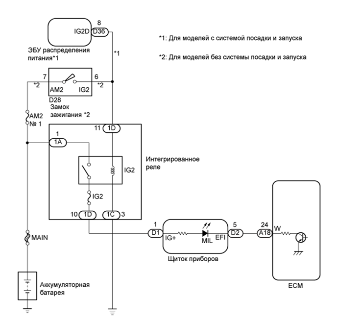
СХЕМА ЭЛЕКТРИЧЕСКИХ СОЕДИНЕНИЙ
ПОСЛЕДОВАТЕЛЬНОСТЬ ПРОВЕРКИ
Note
Перед выполнением следующей процедуры проверки проверьте предохранители цепей, относящихся к данной системе.
ПОРЯДОК ВЫПОЛНЕНИЯ
УБЕДИТЕСЬ, ЧТО КОНТРОЛЬНАЯ ЛАМПА MIL ГОРИТ
Осуществляйте поиск неисправностей в порядке, указанном в таблице ниже.
| Результат | Перейти к |
|---|---|
| Контрольная лампа MIL продолжает гореть | А |
| MIL не загорается | B |
| B |
|
УБЕДИТЕСЬ, ЧТО КОНТРОЛЬНАЯ ЛАМПА MIL ГОРИТ Click here |
| А |
|
ПРОВЕРЬТЕ, ВЫКЛЮЧАЕТСЯ ЛИ MIL
Подсоедините портативный диагностический прибор к разъему DLC3.
Включите зажигание.
Включите портативный диагностический прибор.
Войдите в следующие меню: Powertrain / Engine and ECT / DTC.
Проверьте, сохранились ли какие-либо коды DTC. Запишите их.
Сбросьте коды DTC (см. стр. Click here).
Убедитесь, что контрольная лампа MIL выключается.
| OK |
|---|
| MIL должна выключиться. |
| NG |
|
ПРОВЕРЬТЕ ЖГУТ ПРОВОДОВ И РАЗЪЕМ (ПРОВЕРЬТЕ, НЕТ ЛИ КОРОТКОГО ЗАМЫКАНИЯ В ЖГУТЕ ПРОВОДОВ) Click here |
| OK |
|
ВЫПОЛНИТЕ РЕМОНТ ЦЕПЕЙ В СООТВЕТСТВИИ С ВЫВЕДЕННЫМИ КОДАМИ DTC Click here
ПРОВЕРЬТЕ ЖГУТ ПРОВОДОВ И РАЗЪЕМ (ПРОВЕРЬТЕ, НЕТ ЛИ КОРОТКОГО ЗАМЫКАНИЯ В ЖГУТЕ ПРОВОДОВ)
| *1 | Вид спереди разъема со стороны жгута проводов: (к ECM) |
Отсоедините разъем ЭБУ.
Установите замок зажигания в положение ON (ВКЛ).
Убедитесь, что контрольная лампа MIL не горит.
| OK |
|---|
| MIL не горит. |
Подсоедините разъем ECM.
| NG |
|
ПРОВЕРЬТЕ ЖГУТ ПРОВОДОВ И РАЗЪЕМ (ЩИТОК ПРИБОРОВ - ЕСМ) Click here |
| OK |
|
ЗАМЕНИТЕ ECM Click here
ПРОВЕРЬТЕ ЖГУТ ПРОВОДОВ И РАЗЪЕМ (ЩИТОК ПРИБОРОВ - ЕСМ)
Отсоедините разъем щитка приборов.
Отсоедините разъем ЭБУ.
Измерьте сопротивление в соответствии со значениями, приведенными в таблице ниже.
| Номинальное сопротивление (при проверке на короткое замыкание) | ||||||
|---|---|---|---|---|---|---|
|
Подсоедините разъем щитка приборов.
Подсоедините разъем ECM.
| NG |
|
ОТРЕМОНТИРУЙТЕ ИЛИ ЗАМЕНИТЕ ЖГУТ ПРОВОДОВ ИЛИ РАЗЪЕМ |
| OK |
|
ЗАМЕНИТЕ ЩИТОК ПРИБОРОВ Click here
УБЕДИТЕСЬ, ЧТО КОНТРОЛЬНАЯ ЛАМПА MIL ГОРИТ
Убедитесь, что лампа MIL загорается при установке замка зажигания в положение ON (ВКЛ).
| OK |
|---|
| MIL должна гореть. |
| NG |
|
УБЕДИТЕСЬ, ЧТО ДВИГАТЕЛЬ ЗАПУСКАЕТСЯ Click here |
| OK |
|
ПРОВЕРЬТЕ, НЕТ ЛИ ЭПИЗОДИЧЕСКИХ НЕИСПРАВНОСТЕЙ Click here
УБЕДИТЕСЬ, ЧТО ДВИГАТЕЛЬ ЗАПУСКАЕТСЯ
Установите замок зажигания в положение ON (ВКЛ).
Запустите двигатель.
| Результат | Следующий шаг |
|---|---|
| Двигатель запускается | А |
| Двигатель не запускается* | B |
Tech Tips
*: портативный диагностический прибор не может обмениваться данными с ЕСМ.
| B |
|
ПЕРЕЙДИТЕ К ДИАГНОСТИКЕ ВЫХОДНОЙ ЦЕПИ VC Click here |
| А |
|
ПРОВЕРЬТЕ ЩИТОК ПРИБОРОВ (ЦЕПЬ КОНТРОЛЬНОЙ ЛАМПЫ MIL)
См. последовательность поиска неисправности щитка приборов (см. стр. Click here).
| NG |
|
ЗАМЕНИТЕ ЩИТОК ПРИБОРОВ Click here |
| OK |
|
ОТРЕМОНТИРУЙТЕ ИЛИ ЗАМЕНИТЕ ЖГУТ ПРОВОДОВ ИЛИ РАЗЪЕМ (ЩИТОК ПРИБОРОВ - ECM)