AIR CONDITIONING SYSTEM SYSTEM DESCRIPTION


  1. GENERAL

    The air conditioning system has the following controls.

    Control Outline
    Neural Network Control This control is capable of performing complex control by artificially simulating the information processing method of the nervous system of living organisms in order to establish a complex input/output relationship similar to that of a human brain.
    Outlet Air Temperature Control Based on the temperature set by the temperature control dial, neural network control calculates outlet air temperature based on input signals from various sensors.
    Dual Control The temperature settings for the driver and front passenger are controlled independently in order to provide separate vehicle interior temperatures for the right and left sides of the vehicle. Thus, air conditioning that accommodates the occupants' preferences has been realized.
    Blower Control Controls the blower motor in accordance with the airflow volume that has been calculated by neural network control based on input signals from various sensors.
    Air Outlet Control Automatically switches the air outlets in accordance with the outlet mode that has been calculated by neural network control.
    In accordance with the engine coolant temperature, ambient air temperature, amount of sunlight, required blower, outlet temperature and vehicle speed conditions, this control automatically switches the blower outlet to foot/defroster mode to prevent the windows from becoming fogged up when the ambient air temperature is low.
    Air Inlet Control Automatically controls the air inlet control damper to help achieve the calculated outlet air temperature that is required.
    Drives the air inlet control servo motor according to the operation of the air inlet control switch and moves the dampers to the fresh or recirculation position.
    Compressor Control Through the calculation of the target evaporator temperature based on various sensor signals, the air conditioning amplifier optimally controls discharge capacity by regulating the opening extent of the compressor solenoid valve.
    The air conditioning amplifier assembly compares the pulley speed signals (transmitted by the lock sensor located on the compressor) with the engine speed signal (which are transmitted by the ECM (crankshaft position sensor)). When the air conditioning amplifier assembly determines that the pulley is locked, it turns off the magnetic clutch.
    Pollen Removal Mode Control
    • Activated by the pollen removal mode switch operation.

    • Switches the air vent to face mode.

    • Sends air which has passed through the clean air filter to the area around the upper part of the bodies of the driver and front passenger. This air is filtered by the clean air filter in order to remove pollen.

    Defroster Control Defroster control logic is used to improve defroster performance.
    PTC Heater Control*

    When the engine is running, and the blower motor with fan sub-assembly is turned on, the air conditioning amplifier assembly turns on the quick heater assembly if the conditions listed below are met.


    • Engine coolant temperature is below specified temperature.

    • Outside temperature is below specified temperature.

    • Tentative air mix damper opening angle is above the specified value (MAX HOT).

    Rear Defogger Control

    Refer to Rear Defogger System.

    Click here

    ECO Mode Control When the combination switch assembly (ECO mode switch) is turned on, the air conditioning amplifier assembly limits the air conditioning system performance.
    Diagnosis A Diagnostic Trouble Code (DTC) is stored in memory when the air conditioning amplifier assembly detects a problem with the air conditioning system.
    Memory Call Control

    Memorizes the air conditioning settings when the engine switch is turned from on (IG) to off in accordance with the ID code of the electrical key transmitter sub-assembly that is used to operate the vehicle. The memory call control then recalls the settings of the electrical key transmitter sub-assembly used when the engine switch is turned on (IG). This function operates when both of the following conditions are met.


    • The driver door is unlocked using the unlock sensor, and then the driver door is opened.

    • Engine switch is turned on (IG).


    • *: w/ PTC Heater

  2. NEURAL NETWORK CONTROL


    • In previous automatic air conditioning systems, the air conditioning amplifier assembly determined the required outlet air temperature and blower air volume in accordance with the calculation formula that has been obtained based on information received from the sensors.

      However, because the senses of a person are rather complex, a given temperature is sensed differently, depending on the environment in which the person is situated. For example, a given amount of solar radiation can feel comfortably warm in a cold climate, or extremely uncomfortable in a hot climate. Therefore, as a technique for effecting a higher level of control, a neural network has been adopted in the automatic air conditioning system. With this technique, the data that has been collected under varying environmental conditions is stored in the air conditioning amplifier assembly. The air conditioning amplifier assembly can then effect control to provide enhanced air conditioning comfort.

    • The neural network control consists of neurons in the input layer, intermediate layer and output layer. The input layer neurons process the input data of the outside temperature, the amount of sunlight and the room temperature based on the outputs of the switches and sensors, and output them to the intermediate layer neurons. Based on this data, the intermediate layer neurons adjust the strength of the links among the neurons. The sum of these is then calculated by the output layer neurons in the form of the required outlet temperature, solar correction, target airflow volume and outlet mode control volume. Accordingly, the air conditioning amplifier assembly controls the servo motors and blower motor in accordance with the control volumes that have been calculated by the neural network control.

    A01R57GE02
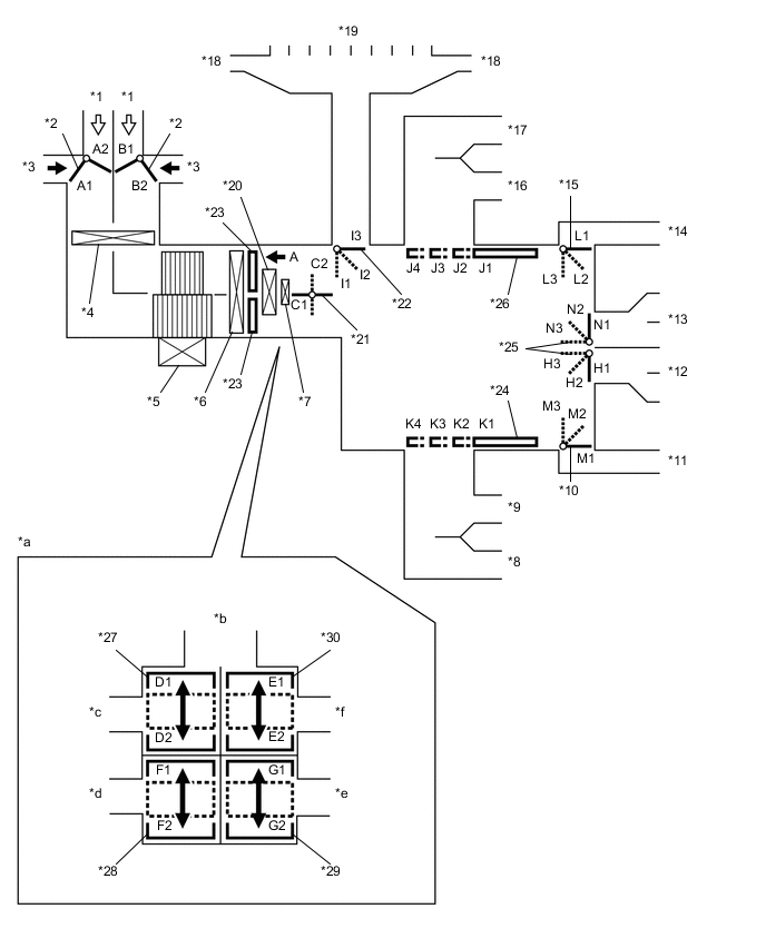
  3. MODE POSITION AND DAMPER OPERATION

    Mode Position and Damper Operation.

    A01R4TGC01
    *1 Recirculated Air *2 Air Inlet Control Door
    *3 Fresh Air *4 Air Refiner Element
    *5 Blower Motor with Fan Sub-assembly *6 No. 1 Cooler Evaporator Sub-assembly
    *7 Quick Heater Assembly (w/ PTC Heater) *8 Side Register (Front Passenger Side)
    *9 Center Register (Front Passenger Side) *10 Mode Control Door (for Front Passenger Footwell Register)
    *11 Front Footwell Register Duct (Front Passenger Side) *12 Rear Footwell Register Duct
    *13 Console Box Register *14 Front Footwell Register Duct (Driver Side)
    *15 Mode Control Door (for Driver Footwell Register) *16 Center Register (Driver Side)
    *17 Side Register (Driver Side) *18 Side Defroster
    *19 Center Defroster *20 Heater Radiator Unit Sub-assembly
    *21 Inside-and-outside Dual Air Layer Control Door *22 Mode Control Door (for Defroster)
    *23 Air Mix Control Door *24 Mode Control Door (for Front Passenger Center and Side Register)
    *25 Mode Control Door (for Console Box Register and Rear Passenger Footwell Register Duct) *26 Mode Control Door (for Driver Center and Side Register)
    *27 Air Mix Control Door (for Driver Side Upper Layer) *28 Air Mix Control Door (for Driver Side Lower Layer)
    *29 Air Mix Control Door (for Front Passenger Side Lower Layer) *30 Air Mix Control Door (for Front Passenger Side Upper Layer)
    *a View from A *b To Center and Side Defrosters
    *c To Driver Side Center and Side Registers *d To Driver Side Footwell Register Duct
    *e To Front Passenger Side Footwell Register Duct *f To Front Passenger Side Center and Side Register
    Control Damper Operation Position Door Position Operation
    Air Inlet Control Damper FRESH A2, B1 Brings in fresh air.
    RECIRCULATION A1, B2 Recirculates internal air.
    Inside-and-outside Dual Air Layer Control Door - (Auto Control) C1 - C2 Separates or integrates the upper layer and lower layer in response to the control conditions to control the inside-and-outside dual air layers.
    Air Mix Control Door MAX COLD to MAX HOT Temperature Setting

    D1 - D2*1

    E1 - E2*2

    F1 - F2*3

    G1 - G2*4

    Varies the mixture ratio of warm air and cool air in order to continuously regulate the temperature between hot and cold.
    Mode Control Door A01R6MK FACE J1, K1, L1, M1, N3, H1, I3 Air blows out of the front center register, side register and console box register.
    A01R554 BI-LEVEL J2, K2, L2, M2, N2, H2, I3 Air blows out of the front center register, side register, console box register and front and rear footwell register ducts. Air may blow out from the center defroster and side defroster depending on the cabin environment (I2).
    A01R5K6 FOOT J3, K3, L3, M3, N2, H3, I3*5 or I2*6 Air blows out of the front footwell register and rear footwell register ducts. In addition, air blows out slightly from the front center register, side register and console box register. Air blows out slightly from the center defroster and side defroster when FOOT MODE is turned on by the automatic control.
    A01R71O FOOT AND DEFROSTER J3, K3, L2, M2, N2, H2, I1 Defrosts the windshield through the center defroster and side defroster, while air is also blown out from the front footwell register and rear footwell register ducts. In addition, air blows out slightly from the front center register, side register and console box register.
    A01R754 DEFROSTER J4, K4, L1, M1, H1, I1 Defrosts the windshield through the center defroster and side defroster ducts.

    Tech Tips

    *1: for Driver side front register and side register

    *2: for Front passenger side front register and side register

    *3: for Driver side front footwell register

    *4: for Front passenger side front footwell register

    *5: When FOOT MODE is selected by a manual operation.

    *6: When FOOT MODE is turned on by the automatic control or FOOT MODE is selected by a manual operation from except FOOT MODE.

  4. AIR OUTLETS AND AIRFLOW VOLUME

    Air Outlets and Airflow Volume.

    A01R4AEN01
    Mode Selection FACE FOOT DEF
    Auto Manual Center Side Rear Front Rear F
    A B C D E

    FACE-U

    A01R6MK
    A01R3AR A01R3AR A01R7CO A01R7CO A01R7CO A01R5OF A01R5OF A01R5OF

    FACE-L

    A01R6MK
    A01R3AR A01R5OF A01R6YH A01R6YH A01R6YH A01R7D0 A01R7D0 A01R5OF

    FACE-R

    A01R6MK
    A01R3AR A01R5OF A01R54K A01R54K A01R54K A01R5OF A01R5OF A01R5OF

    B/L

    A01R554
    A01R3AR A01R3AR A01R54K A01R54K A01R54K A01R54K A01R54K A01R7D0

    FOOT-D

    A01R5K6
    A01R3AR A01R5OF A01R7D0 A01R7D0 A01R7D0 A01R54K A01R54K A01R3AR

    FOOT-R

    A01R5K6
    A01R3AR A01R3AR A01R7D0 A01R7D0 A01R7D0 A01R54K A01R54K A01R7D0

    FOOT-F

    A01R5K6
    A01R3AR A01R5OF A01R7D0 A01R7D0 A01R7D0 A01R6YH A01R7D0 A01R7D0

    FOOT/DEF

    A01R71O
    A01R3AR A01R3AR A01R7D0 A01R7D0 A01R7D0 A01R3AR A01R7D0 A01R6YH

    DEF

    A01R754
    A01R3AR A01R3AR A01R5OF A01R5OF A01R5OF A01R5OF A01R5OF A01R7CO

    The size of each circle ○ indicates the ratio of airflow volume.

  5. COMPRESSOR


    1. General:


      1. The compressor is a continuously variable capacity type in which its capacity can be varied in accordance with the cooling load of the air conditioning system.

      2. The compressor consists of a pulley, shaft, lug plate, swash plate, piston, shoe, crank chamber, cylinder, solenoid valve with built-in crank chamber to suction passage (CS) valve, oil separator and variable suction side throttle.

      3. The cooler compressor assembly has an A/C lock sensor that detects whether the compressor is locked.

      4. A solenoid valve is provided to enable the suction pressure to be controlled as desired.

      5. The crank chamber to suction passage (CS) valve, built into the solenoid valve, operates in accordance with the suction pressure.

      6. The oil separator is installed in the refrigerant passage to separate compressor oil from the refrigerant that is discharged. This helps to prevent the compressor oil from flowing into the air conditioning system and reducing cooling effectiveness.

    2. Solenoid Valve Operation:


      1. The crank chamber is connected to the suction passage. A solenoid valve is provided between the suction passage (low pressure) and the discharge passage (high pressure).

      2. The solenoid valve operates under duty cycle control in accordance with the signals from the air conditioning amplifier assembly.

      3. When the solenoid valve closes (solenoid coil is energized), a difference in pressure is created and the pressure in the crank chamber decreases. Then, the pressure that is applied to the right side of the piston becomes greater than the pressure that is applied to the left side of the piston. This compresses the spring and tilts the swash plate. As a result, the piston stroke increases and the discharge capacity also increases.

      4. When the solenoid valve opens (solenoid coil is not energized), the difference in pressure disappears. Then, the pressure that is applied to the left side of the piston becomes the same as the pressure that is applied to the right side of the piston. Thus, the spring elongates and eliminates the tilt of the swash plate. As a result, there is no piston stroke, and the discharge capacity is reduced.

    3. CS Valve Operation:


      1. The CS valve consists of passage A and passage B. If the vehicle is left parked for a long period, refrigerant may accumulate in the crank chamber due to the heat capacity difference.

      2. The solenoid control valve is controlled by the air conditioning amplifier assembly. While the compressor is operating, the solenoid control valve pushes down the CS valve rod and opens passage A.

      3. Under the above condition, only if the refrigerant accumulates in the crank chamber, the crank chamber pressure will become high. As a result, the bellows will contract because of the pressure difference with its internal pressure (vacuum), and opens passage B.

      4. This causes the accumulated refrigerant to be drawn in via passage A and passage B, clearing the accumulated refrigerant earlier and ensuring a more immediate cooling effect.

  6. A/C LOCK SENSOR

    The A/C lock sensor sends A/C pulley speed signals to the air conditioning amplifier assembly. The air conditioning amplifier assembly determines whether the A/C compressor is locked or not by using those signals and engine speed signals.

  7. AUTOMATIC RECIRCULATION CONTROL (w/ Mirror Heater)


    1. When automatic recirculation control is operating, the air conditioning amplifier assembly automatically changes the air inlet mode to recirculation or fresh mode based on signals from the smog ventilation sensor, thermistor assembly and cooler (room temp. sensor) thermistor when AUTO air inlet mode is selected.

      A01R3GTE01

      1. The air conditioning amplifier assembly detects harmful elements (CO, HC and NOx) in the air based on a smog ventilation sensor signal and automatically switches the air inlet mode to recirculation mode to prevent such harmful elements (CO, HC and NOx) from entering the cabin.

      2. The air conditioning amplifier assembly detects cabin temperature based on a room temperature sensor signal and automatically switches the air inlet mode to recirculation mode to prevent the cabin temperature from becoming too high.

      3. The air conditioning amplifier assembly detects the outside temperature based on an ambient temperature sensor signal and automatically switches the air inlet mode to fresh mode to prevent the windshield from fogging up.

        Note

        The smog ventilation sensor cannot detect elements such as the smoke from a bonfire or factory exhaust, foul or animal odors, and dirt or dust particles. Therefore, the air inlet mode is not switched automatically in accordance with those elements.

  8. NO. 1 COOLER THERMISTOR

    The No. 1 cooler thermistor detects the temperature of the cool air immediately after the evaporator in the form of resistance changes, and outputs it to the air conditioning amplifier assembly.

  9. BLOWER MOTOR WITH FAN SUB-ASSEMBLY

    The blower motor has a built-in blower controller, and is controlled using duty control performed by the air conditioning amplifier assembly.

  10. POLLEN REMOVAL MODE CONTROL


    1. When the pollen removal mode switch is pressed, pollen removal mode control is activated.

    2. Then, the air vent is switched to face mode and recirculated pollen-free air flows in the area around the upper part of the bodies of the driver and front passenger.

    3. When the pollen removal mode switch signal is input to the air conditioning amplifier assembly, the air conditioning amplifier assembly controls the cooler compressor assembly, air inlet control servo motor, air outlet control servo motor and blower motor as shown in the timing chart below.

    4. This control usually operates for approximately 3 minutes. However, when the outside temperature is low (5°C (41°F) maximum), it will operate for approximately 1 minute.

    5. After this control stops operating, the air conditioning amplifier assembly controls the air conditioning system using AUTO mode.

      A01R40TE22
  11. BUS CONNECTOR (AIR CONDITIONING HARNESS ASSEMBLY)


    1. Bus connectors are used in the wire harness that connects the servo motors to the air conditioning amplifier assembly.

      A01R70IC01
      *a Example *b

      Bus Connector

      (to No. 5 Air Conditioning Radiator Damper Servo Sub-assembly (Driver Side Lower Air Mix))

      *c

      Bus Connector

      (to No. 2 Air Conditioning Radiator Damper Servo Sub-assembly (Driver Side Upper Air Mix))

      *d

      Bus Connector

      (to No. 3 Air Conditioning Radiator Damper Servo Sub-assembly)

      *e

      Bus Connector

      (to No. 1 Air Conditioning Radiator Damper Servo Sub-assembly)

      *f

      Bus Connector

      (to No. 2 Air Conditioning Radiator Damper Servo Sub-assembly (Front Passenger Side Upper Air Mix))

      *g

      Bus Connector

      (to No. 4 Air Conditioning Radiator Damper Servo Sub-assembly (Front Passenger Side Lower Air Mix))

      *h

      Bus Connector

      (to No. 1 Blower Damper Servo Sub-assembly)

      *i to Air Conditioning Amplifier Assembly *j to No. 1 Cooler Thermistor
    2. Each bus connector has a built-in communication/driver IC which communicates with the air conditioning amplifier assembly, actuates the servo motor, and has a position detection function. This enables bus communication for the servo motor wire harness, for a more lightweight construction and a reduced number of wires.

      A01R5VGE13
  12. SERVO MOTOR

    A pulse pattern type servo motor consists of a printed circuit board and a servo motor. The printed circuit board has three contact points, and can transmit two ON-OFF signals to the air conditioning amplifier assembly based on the difference of the pulse phases. The bus connector can detect the damper position and movement direction with these signals.

    A01R4V2E09
  13. QUICK HEATER ASSEMBLY (w/ PTC Heater)


    1. General


      1. The quick heater assembly is located above the heater core in the air conditioning radiator assembly.

      2. The quick heater assembly consists of a PTC element, aluminum fins, and brass plates. When current is applied to the PTC element, it generates heat to warm the air that passes through the unit.

        A01R7EVC01
        *1 Quick Heater Assembly *2 Brass Plate
        *3 PTC Element *4 Aluminum Fin
    2. Quick Heater Assembly Operating Conditions


      1. The quick heater assembly is turned on and off by the air conditioning amplifier assembly in accordance with the engine coolant temperature, ambient temperature, temperature setting, and electrical load (generator power ratio).

  14. ECO MODE CONTROL

    Under the control of ECO mode, the air conditioning amplifier assembly restricts the air conditioning system performance under specified conditions, thus improving fuel economy.

  15. COOLER (ROOM TEMP. SENSOR) THERMISTOR

    The cooler (room temp. sensor) thermistor detects the cabin temperature based on changes in the resistance of its built-in thermistor and sends a signal to the air conditioning amplifier assembly.

  16. THERMISTOR ASSEMBLY

    The thermistor assembly detects the outside temperature based on changes in the resistance of its built-in thermistor and sends a signal to the air conditioning amplifier assembly.

  17. AUTOMATIC LIGHT CONTROL SENSOR

    The automatic light control sensor detects (in the form of changes in the current that flows through the built-in photo diode) the changes in the amount of sunlight and outputs these sunlight strength signals to the air conditioning amplifier assembly.

  18. AIR CONDITIONER PRESSURE SENSOR

    The air conditioner pressure sensor detects the refrigerant pressure and outputs it to the air conditioning amplifier assembly in the form of voltage changes.