Tech Tips
See the layout drawing to confirm the locations and tightening torque of flexible hoses and brake lines.
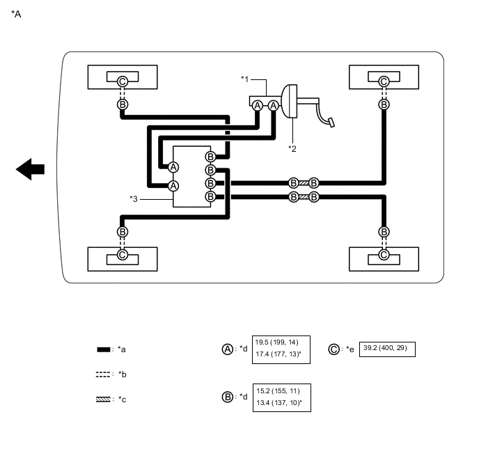
| *A | for LHD | - | - |
| *1 | Brake Master Cylinder Sub-assembly | *2 | Brake Booster Assembly |
| *3 | Brake Actuator Assembly | - | - |
| *a | Brake Line | *b | Flexible Hose |
| *c | Brake Tube Way | *d | Union Nut |
| *e | Union Bolt | - | - |
|
N*m (kgf*cm, ft.*lbf): Specified torque | * | For use with a union nut wrench |
|
Front | - | - |
| *A | for RHD | - | - |
| *1 | Brake Master Cylinder Sub-assembly | *2 | Brake Booster Assembly |
| *3 | Brake Actuator Assembly | - | - |
| *a | Brake Line | *b | Flexible Hose |
| *c | Brake Tube Way | *d | Union Nut |
| *e | Union Bolt | - | - |
|
N*m (kgf*cm, ft.*lbf): Specified torque | * | For use with a union nut wrench |
|
Front | - | - |