ТРУБОПРОВОД ТОРМОЗНОЙ СИСТЕМЫ СХЕМА СИСТЕМЫ

Tech Tips

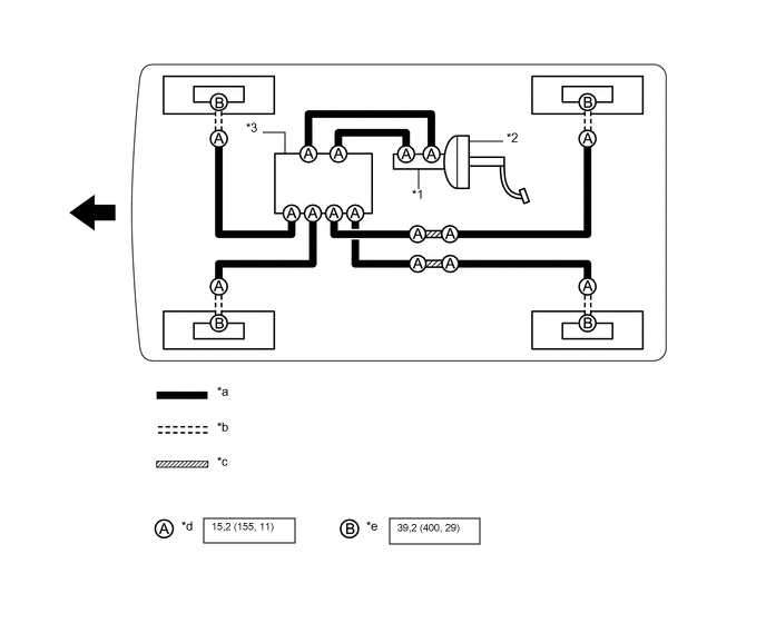
Используйте схему для определения мест подсоединения и моментов затяжки гибких шлангов и трубопроводов тормозной системы.

A01FNKYC02
*1 Главный цилиндр тормозной системы в сборе *2 Усилитель тормозной системы в сборе
*3 Блок управления рабочими цилиндрами тормозов в сборе - -
*a Трубопровод тормозной системы *b Гибкий шланг
*c Маршрут трубопровода тормозной системы *d Гайка штуцера
*e Пустотелый соединительный болт-штуцер - -
A01VN9G Н*м (кгс*см, фунт-сила-фут) : Номинальный момент затяжки A01VN7F Передняя сторона