POWER DOOR LOCK CONTROL SYSTEM All Doors LOCK/UNLOCK Functions do not Operate Via Door Control Switch

DESCRIPTION

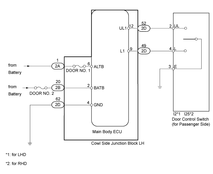
The main body ECU receives switch signals from the door control switch and activates the door lock motor on each door according to these signals.

WIRING DIAGRAM

A01ER87E04

INSPECTION PROCEDURE

PROCEDURE


  1. READ VALUE USING INTELLIGENT TESTER (DOOR LOCK AND UNLOCK SWITCH)


    1. Use the Data List to check if the door lock and unlock switches are functioning properly.

      Main Body ECU
      Tester Display Measurement Item/Range Normal Condition Diagnostic Note
      Door Lock SW-Lock Door manual lock switch signal / ON or OFF

      ON: Front passenger side door control switch on (lock)

      OFF: Front passenger side door control switch off

      -
      Door Unlock SW-Unlock Door manual unlock switch signal / ON or OFF

      ON: Front passenger side door control switch on (unlock)

      OFF: Front passenger side door control switch off

      -
      OK
      On the intelligent tester screen, each item changes between ON and OFF according to above chart.

    NG
    OK
  2. INSPECT FUSE (DOOR NO. 1, DOOR NO. 2)


    1. Remove the DOOR NO. 1 fuse from the main body ECU (cowl side junction block LH).

    2. Remove the DOOR NO. 2 fuse from the engine room relay block.

    3. Measure the resistance according to the value(s) in the table below.

      Standard Resistance
      Tester Connection Condition Specified Condition
      DOOR NO. 1 fuse Always Below 1 Ω
      DOOR NO. 2 fuse Always Below 1 Ω

    NG
    OK
  3. CHECK HARNESS AND CONNECTOR (MAIN BODY ECU - BATTERY AND BODY GROUND)

    A01EQZME04

    1. Disconnect the 2A, 2B, and 2D ECU connectors.

    2. Measure the voltage according to the value(s) in the table below.

      Standard Voltage
      Tester Connection Condition Specified Condition
      2A-1 (ALTB) - Body ground Always 11 to 14 V
      2B-20 (BATB) - Body ground Always 11 to 14 V
    3. Measure the resistance according to the value(s) in the table below.

      Standard Resistance
      Tester Connection Condition Specified Condition
      2D-62 (GND) - Body ground Always Below 1 Ω

    NG
    OK
  4. INSPECT DOOR CONTROL SWITCH ASSEMBLY (DOOR LOCK AND UNLOCK SWITCH)

    A01ERITE03

    1. Remove the door control switch Click here.

    2. Measure the resistance according to the value(s) in the table below.

      Standard Resistance
      Tester Connection Switch Condition Specified Condition
      2 (L) - 3 (E) Lock Below 1 Ω

      2 (L) - 3 (E)

      4 (UL) - 3 (E)

      Off 10 kΩ or higher
      4 (UL) - 3 (E) Unlock Below 1 Ω

    NG
    OK
  5. CHECK HARNESS AND CONNECTOR (MAIN BODY ECU - DOOR CONTROL SWITCH AND BODY GROUND)

    A01ESHZE02

    1. Disconnect the 2D ECU connector.

    2. Disconnect the I2*1 or I25*2 switch connector.

    3. Measure the resistance according to the value(s) in the table below.

      Standard Resistance
      Tester Connection Condition Specified Condition
      2D-52 (UL1) - I2-4 (UL)*1 Always Below 1 Ω
      2D-52 (UL1) - I25-4 (UL)*2
      2D-49 (L1) - I2-4 (UL)*1 Always Below 1 Ω
      2D-49 (L1) - I25-4 (UL)*2
      I2-2 (L)*1 - Body ground Always 10 kΩ or higher
      I25-2 (L)*2 - Body ground
      I2-3 (E)*1 - Body ground Always Below 1 Ω
      I25-3 (E)*2 - Body ground
      I2-4 (UL)*1 - Body ground Always 10 kΩ or higher
      I25-4 (UL)*2 - Body ground

      *1: for LHD

      *2: for RHD


    NG
    OK