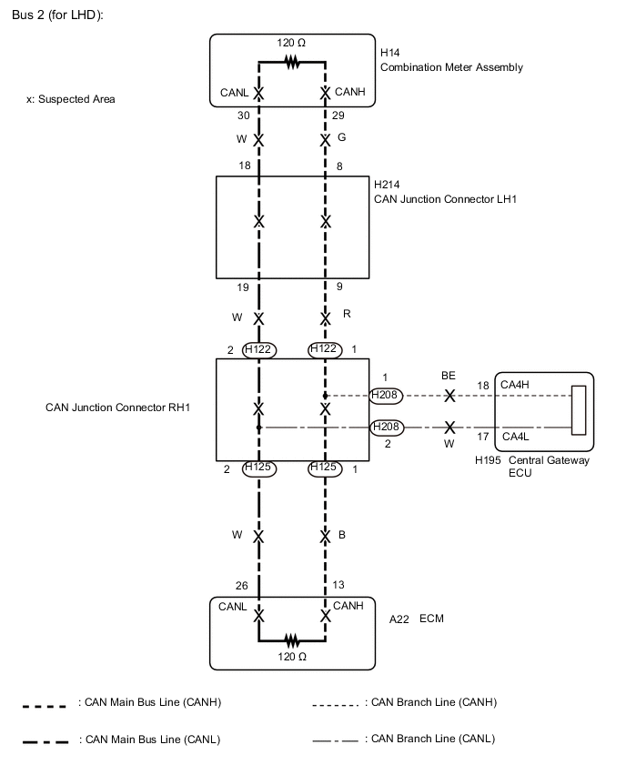
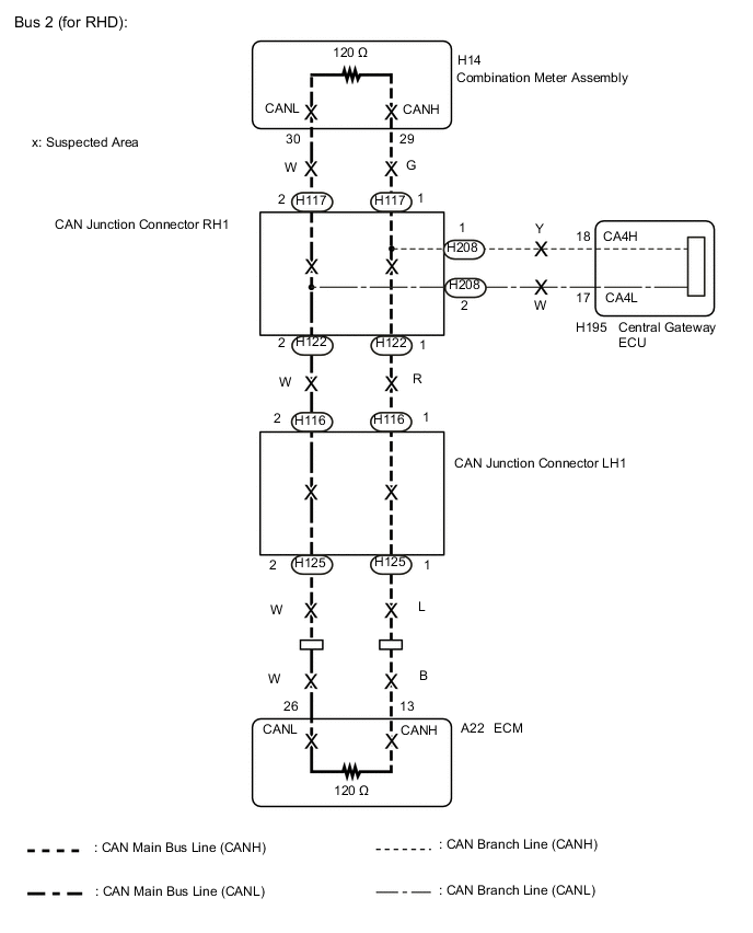
CAN COMMUNICATION SYSTEM(w/ Central Gateway ECU) Open in Bus 2 Main Bus Line

DESCRIPTION

There may be an open circuit in one of the bus 2 main lines and/or a central gateway ECU branch line when the resistance between terminals 18 (CA4H) and 17 (CA4L) of the central gateway ECU is 70 Ω or higher.

Symptom Trouble Area
Resistance between terminals 18 (CA4H) and 17 (CA4L) of central gateway ECU is 70 Ω or higher.
  • Central Gateway ECU branch line or connector

  • Bus 2 main line or connector

  • ECM

  • Combination meter assembly

  • CAN junction connector LH1

  • CAN junction connector RH1

This malfunction is not related to the lines of a bus 2 branch except the central gateway ECU branch lines or to ECUs or sensors connected to a bus 2 branch.

WIRING DIAGRAM

A0009AIE05
A0008ACE05

CAUTION / NOTICE / HINT

Note


  • Before measuring the resistance of the CAN bus, turn the power switch off and leave the vehicle for 1 minute or more without operating the key or any switches, or opening or closing the doors. After that, disconnect the cable from the negative (-) auxiliary battery terminal and leave the vehicle for 1 minute or more before measuring the resistance.

  • After turning the power switch off, waiting time may be required before disconnecting the cable from the negative (-) auxiliary battery terminal. Therefore, make sure to read the disconnecting the cable from the negative (-) auxiliary battery terminal notices before proceeding with work Click here.

  • Because the order of diagnosis is important to allow correct diagnosis, make sure to begin troubleshooting using How to Proceed with Troubleshooting when CAN communication system related DTCs are output Click here.

  • After performing repairs, perform the DTC check procedure and confirm that the DTCs are not output again.

  • DTC check procedure: Turn the power switch on (IG), turn the LDA main switch on, turn the blind spot monitor main switch on, wait at least 60 seconds and then drive the vehicle at a speed of 36 km/h (22 mph) or more for 7 seconds or more.

  • After the repair, perform the CAN bus check and check that all the ECUs and sensors connected to the CAN communication system are displayed Click here.

Tech Tips


  • Operating the power switch, any other switches or a door triggers related ECU and sensor communication on the CAN. This communication will cause the resistance value to change.

  • Even after DTCs are cleared, if a DTC is stored again after driving the vehicle for a while, the malfunction may be occurring due to vibration of the vehicle. In such a case, wiggling the ECUs or wire harness while performing the inspection below may help determine the cause of the malfunction.

  • Connectors that connect to the CAN junction connector can be distinguished by the color of their CAN bus lines. When the connectors have been disconnected from the CAN junction connector, reconnecting the connectors to non-original positions on the CAN junction connector does not affect system performance. However, it is preferred to reconnect the connectors to their original positions to avoid negative effects on the wiring such as tension on the wiring harnesses, and to make future maintenance easier.

PROCEDURE


  1. CHECK FOR OPEN IN CAN BUS LINES (CENTRAL GATEWAY ECU BRANCH LINE)


    1. A0007TWE02

      Disconnect the cable from the negative (-) auxiliary battery terminal.

    2. Measure the resistance according to the value(s) in the table below.

      Standard Resistance
      Tester Connection Condition Specified Condition
      H195-18 (CA4H) - H195-17 (CA4L) Cable disconnected from negative (-) auxiliary battery terminal 108 to 132 Ω
      Text in Illustration
      *a

      Component with harness connected

      (Central Gateway ECU)

      Note

      When the measured value is 133 Ω or higher and a CAN communication system DTC is output, there may be a fault besides disconnection of the central gateway ECU branch line. For that reason, troubleshooting should be performed again from How to Proceed with Troubleshooting after repairing the trouble area Click here.


    NG
    OK
  2. CHECK FOR OPEN IN CAN BUS LINES (ECM)


    1. A0004FZE02
      Text in Illustration
      *a

      Front view of wire harness connector

      (to ECM)

      Disconnect the A22 ECM connector.

    2. Measure the resistance according to the value(s) in the table below.

      Standard Resistance
      Tester Connection Condition Specified Condition
      A22-13 (CANH) -A22-26 (CANL) Cable disconnected from negative (-) auxiliary battery terminal 108 to 132 Ω

    OK
    NG
  3. CHECK FOR OPEN IN CAN BUS LINES (COMBINATION METER ASSEMBLY)


    1. Reconnect the A22 ECM connector.

    2. A0009A9E07
      Text in Illustration
      *a

      Front view of wire harness connector

      (to Combination Meter Assembly)

      Disconnect the H14 combination meter assembly connector.

    3. Measure the resistance according to the value(s) in the table below.

      Standard Resistance
      Tester Connection Condition Specified Condition
      H14-29 (CANH) - H14-30 (CANL) Cable disconnected from negative (-) auxiliary battery terminal 108 to 132 Ω
      Result
      Result Proceed to
      OK A
      NG (for LHD) B
      NG (for RHD) C

    A
    C
    B
  4. CHECK FOR OPEN IN CAN BUS LINES (CAN J/C RH1)


    1. Reconnect the H14 combination meter assembly connector.

    2. Disconnect the H122 and H125 CAN junction connector RH1.

      Tech Tips


      • Connectors that connect to the CAN junction connector can be distinguished by the color of their CAN bus lines.

      • Reconnecting the connectors to non-original positions on the CAN junction connector does not affect system performance. However, it is preferred to reconnect the connectors to their original positions to avoid negative effects on the wiring such as tension on the wiring harnesses, and to make future maintenance easier.

      A0008ZKE02
      Text in Illustration
      *a

      Rear view of wire harness connector

      (to CAN Junction Connector RH1)

      *b to CAN Junction Connector LH1
      *c to ECM - -
      Wiring Color
      Code Color (CANH Side) Color (CANL Side) Connected to
      H122 R W CAN junction connector LH1
      H125 B W ECM
    3. Measure the resistance according to the value(s) in the table below.

      Standard Resistance
      Tester Connection Condition Specified Condition Connected to
      H122-1 (CANH) - H122-2 (CANL) Cable disconnected from negative (-) auxiliary battery terminal 108 to 132 Ω CAN junction connector LH1
      H125-1 (CANH) - H125-2 (CANL) Cable disconnected from negative (-) auxiliary battery terminal 108 to 132 Ω ECM
      Result
      Result Proceed to
      OK A
      NG (CAN junction connector LH1 main line) B
      NG (ECM main line) C

    A
    C
    B
  5. CHECK FOR OPEN IN CAN BUS LINES (CAN J/C LH1)


    1. Reconnect the H122 and H125 CAN junction connector RH1.

    2. A000648E02
      Text in Illustration
      *a

      Rear view of wire harness connector

      (to CAN junction Connector LH1)

      *b to Combination Meter Assembly
      *c to CAN Junction Connector RH1

      Disconnect the H214 CAN junction connector LH1.

    3. Measure the resistance according to the value(s) in the table below.

      Standard Resistance
      Tester Connection Condition Specified Condition Connected to
      H214-8 (CANH) - H214-18 (CANL) Cable disconnected from negative (-) auxiliary battery terminal 108 to 132 Ω Combination meter assembly
      H214-9 (CANH) - H214-19 (CANL) Cable disconnected from negative (-) auxiliary battery terminal 108 to 132 Ω CAN junction connector RH1
      Result
      Result Proceed to
      OK A
      NG (Combination meter assembly main line) B
      NG (CAN junction connector RH1) C

    A
    B
    C
  6. CHECK FOR OPEN IN CAN BUS LINES (CAN J/C RH1)


    1. Reconnect the H14 combination meter assembly connector.

    2. Disconnect the H117 and H122 CAN junction connector RH1.

      Tech Tips


      • Connectors that connect to the CAN junction connector can be distinguished by the color of their CAN bus lines.

      • Reconnecting the connectors to non-original positions on the CAN junction connector does not affect system performance. However, it is preferred to reconnect the connectors to their original positions to avoid negative effects on the wiring such as tension on the wiring harnesses, and to make future maintenance easier.

      A0006IPE03
      Text in Illustration
      *a

      Rear view of wire harness connector

      (to CAN junction Connector RH1)

      *b to Combination Meter Assembly
      *c to CAN Junction Connector LH1 - -
      Wiring Color
      Code Color (CANH Side) Color (CANL Side) Connected to
      H117 G W Combination meter assembly
      H122 R W CAN junction connector LH1
    3. Measure the resistance according to the value(s) in the table below.

      Standard Resistance
      Tester Connection Condition Specified Condition Connected to
      H117-1 (CANH) - H117-2 (CANL) Cable disconnected from negative (-) auxiliary battery terminal 108 to 132 Ω Combination meter assembly
      H122-1 (CANH) - H122-2 (CANL) Cable disconnected from negative (-) auxiliary battery terminal 108 to 132 Ω CAN junction connector LH1
      Result
      Result Proceed to
      OK A
      NG (CAN junction connector LH1) B
      NG (Combination meter assembly main line) C

    A
    C
    B
  7. CHECK FOR OPEN IN CAN BUS LINES (CAN J/C LH1)


    1. Reconnect the H117 and H122 CAN junction connector RH1.

    2. Disconnect the H116 and H125 CAN junction connector LH1.

      Tech Tips


      • Connectors that connect to the CAN junction connector can be distinguished by the color of their CAN bus lines.

      • Reconnecting the connectors to non-original positions on the CAN junction connector does not affect system performance. However, it is preferred to reconnect the connectors to their original positions to avoid negative effects on the wiring such as tension on the wiring harnesses, and to make future maintenance easier.

      A0006LTE02
      Text in Illustration
      *a

      Rear view of wire harness connector

      (to CAN junction Connector LH1)

      *b to ECM
      *c to CAN junction Connector RH1 - -
      Wiring Color
      Code Color (CANH Side) Color (CANL Side) Connected to
      H125 L W ECM
      H116 R W CAN junction connector RH1
    3. Measure the resistance according to the value(s) in the table below.

      Standard Resistance
      Tester Connection Condition Specified Condition Connected to
      H125-1 (CANH) - H125-2 (CANL) Cable disconnected from negative (-) auxiliary battery terminal 108 to 132 Ω ECM
      H116-1 (CANH) - H116-2 (CANL) Cable disconnected from negative (-) auxiliary battery terminal 108 to 132 Ω CAN junction connector RH1
      Result
      Result Proceed to
      OK A
      NG (ECM main line) B
      NG (CAN junction connector RH1 main line) C

    A
    B
    C