POWER TILT AND POWER TELESCOPIC STEERING COLUMN SYSTEM, Diagnostic DTC:B2610

DTC Code DTC Name
B2610 Tilt Position Sensor or Tilt Motor Circuit Malfunction

DESCRIPTION

The tilt motor is operated by the power source voltage supplied from the multiplex tilt and telescopic ECU and tilts the steering column up and down. The tilt position sensor (Hall IC) in the tilt motor detects the tilt angle of the steering column and sends a signal to the multiplex tilt and telescopic ECU based on that angle.

A0004FNE17

Tech Tips

Limit positions can be confirmed on the GTS.

DTC No. Detection Condition Trouble Area
B2610 Tilt operation stops within the operation range while operating.
  • Tilt position sensor or tilt motor

  • Harness or connector

  • Multiplex tilt and telescopic ECU

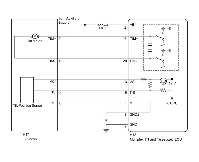
WIRING DIAGRAM

A0004UOE38

CAUTION / NOTICE / HINT

Note

If the electric power steering column sub-assembly has been replaced with a new one, perform torque sensor zero point calibration after performing the initialization of the torque sensor zero point value Click here.

Tech Tips


  • Inspect the fuses for circuits related to this system before performing the following inspection procedure.

  • The wire harness between the multiplex tilt and telescopic ECU and tilt motor is provided with the electric power steering column sub-assembly.

PROCEDURE


  1. PERFORM ACTIVE TEST USING GTS (TILT OPERATION)


    1. A0003W7E06
      Text in Illustration
      *a Up
      *b Down

      Turn the power switch off.

    2. Connect the GTS to the DLC3.

    3. Turn the power switch on (IG).

    4. Turn the GTS on.

    5. Check that the steering wheel tilts up and down.

    6. Enter the following menus: Body Electrical / Tilt & Telescopic / Active Test.

      Tilt & Telescopic
      Tester Display Test Part Control Range Diagnostic Note
      Tilt Operation Tilt operation UP/DOWN -
      OK
      The steering wheel tilts up and down.

    NG
    OK
  2. CHECK HARNESS AND CONNECTOR (MULTIPLEX TILT AND TELESCOPIC ECU - AUXILIARY BATTERY)


    1. A0007QFE01
      Text in Illustration
      *a

      Front view of wire harness connector

      (to Multiplex Tilt and Telescopic ECU)

      Disconnect the H12 multiplex tilt and telescopic ECU connector.

    2. Measure the voltage according to the value(s) in the table below.

      Standard Voltage
      Tester Connection Condition Specified Condition
      H12-2 (+B) - Body ground Always 11 to 14 V

    NG
    OK
  3. CHECK HARNESS AND CONNECTOR (MULTIPLEX TILT AND TELESCOPIC ECU - BODY GROUND)


    1. A0007XHE06
      Text in Illustration
      *a

      Front view of wire harness connector

      (to Multiplex Tilt and Telescopic ECU)

      Disconnect the H12 multiplex tilt and telescopic ECU connector.

    2. Measure the resistance according to the value(s) in the table below.

      Standard Resistance
      Tester Connection Condition Specified Condition
      H12-1 (GND) - Body ground Always Below 1 Ω
      H12-8 (GND2) - Body ground Always Below 1 Ω

    NG
    OK
  4. CHECK HARNESS AND CONNECTOR (MULTIPLEX TILT AND TELESCOPIC ECU - TILT MOTOR)


    1. Disconnect the H12 multiplex tilt and telescopic ECU connector.

    2. Disconnect the H17 tilt motor connector.

    3. Measure the resistance according to the value(s) in the table below.

      Standard Resistance
      Tester Connection Condition Specified Condition
      H12-7 (TIM+) - H17-2 (TIM+) Always Below 1 Ω
      H12-20 (TIM-) - H17-1 (TIM-)
      H12-7 (TIM+) - Body ground 10 kΩ or higher
      H12-20 (TIM-) - Body ground

    NG
    OK
  5. CHECK TILT MOTOR


    1. A0004FSE01
      Text in Illustration
      *a

      Component without harness connected

      (Tilt Motor)

      Apply 12 V battery voltage to the tilt motor connector.

      Then check the steering wheel tilt operation.

      OK
      Measurement Condition Specified Condition

      • 12 V battery positive (+) lead → Terminal 1 (TIM-)

      • 12 V battery negative (-) lead → Terminal 2 (TIM+)

      The steering wheel tilts down.

      • 12 V battery positive (+) lead → Terminal 2 (TIM+)

      • 12 V battery negative (-) lead → Terminal 1 (TIM-)

      The steering wheel tilts up.

    OK
    NG
  6. CHECK HARNESS AND CONNECTOR (MULTIPLEX TILT AND TELESCOPIC ECU - TILTPOSITION SENSOR)


    1. Disconnect the H12 multiplex tilt and telescopic ECU connector.

    2. Disconnect the H17 tilt motor connector.

    3. Measure the resistance according to the value(s) in the table below.

      Standard Resistance
      Tester Connection Condition Specified Condition
      H12-13 (VCI) - H17-4 (VCI) Always Below 1 Ω
      H12-16 (TIS) - H17-5 (TIS)
      H12-4 (E1) - H17-6 (E1)
      H12-13 (VCI) - Body ground 10 kΩ or higher
      H12-16 (TIS) - Body ground
      H12-4 (E1) - Body ground

    NG
    OK
  7. CHECK HARNESS AND CONNECTOR (MULTIPLEX TILT AND TELESCOPIC ECU - BODYGROUND)


    1. A0007XHE06
      Text in Illustration
      *a

      Front view of wire harness connector

      (to Multiplex Tilt and Telescopic ECU)

      Disconnect the H12 multiplex tilt and telescopic ECU connector.

    2. Measure the resistance according to the value(s) in the table below.

      Standard Resistance
      Tester Connection Condition Specified Condition
      H12-1 (GND) - Body ground Always Below 1 Ω
      H12-8 (GND2) - Body ground Always Below 1 Ω

    NG
    OK
  8. CHECK MULTIPLEX TILT AND TELESCOPIC ECU (VCI, TIS TERMINAL VOLTAGE)


    1. A00069NE03
      Text in Illustration
      *a

      Component with harness connected

      (Multiplex Tilt and Telescopic ECU)

      Disconnect the H17 tilt motor connector.

    2. Reconnect the H12 multiplex tilt and telescopic ECU connector.

    3. Measure the voltage according to the value(s) in the table below.

      Standard Voltage
      Tester Connection Condition Specified Condition
      H12-13 (VCI) - H12-4 (E1) Power switch on (IG) 8 to 16 V
      H12-16 (TIS) - H12-4 (E1)

    NG
    OK
  9. CHECK TILT POSITION SENSOR


    1. A0005N5E03
      Text in Illustration
      *a

      Component with harness connected

      (Multiplex Tilt and Telescopic ECU)

      Reconnect the H12 multiplex tilt and telescopic ECU connector.

    2. Reconnect the H17 tilt motor connector.

    3. Measure the voltage according to the value(s) in the table below.

      Standard Voltage
      Tester Connection Condition Specified Condition
      H12-16 (TIS) - H12-4 (E1) Steering wheel tilting up or tilting down

      Pulse generation

      High: 8 to 16 V

      Low: Below 1 V


    OK
    NG