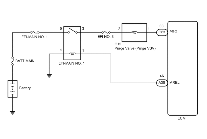
EMISSION CONTROL SYSTEM SYSTEM DIAGRAM

A001XD1E01