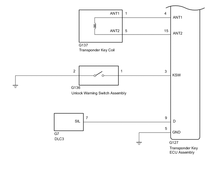
IMMOBILISER SYSTEM(w/o Smart Entry and Start System) SYSTEM DIAGRAM

B003JQHE01
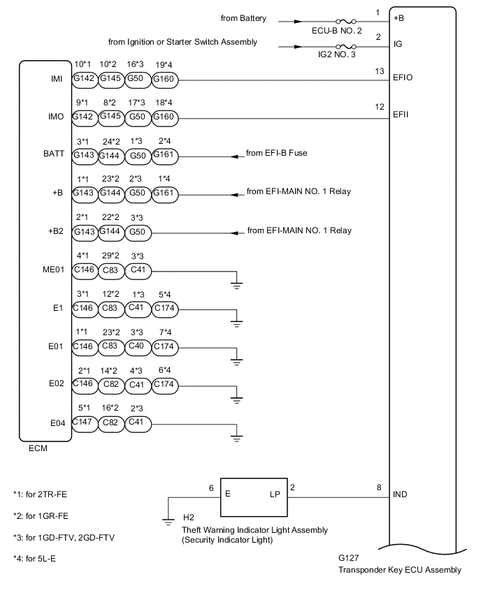
B003MQSE03