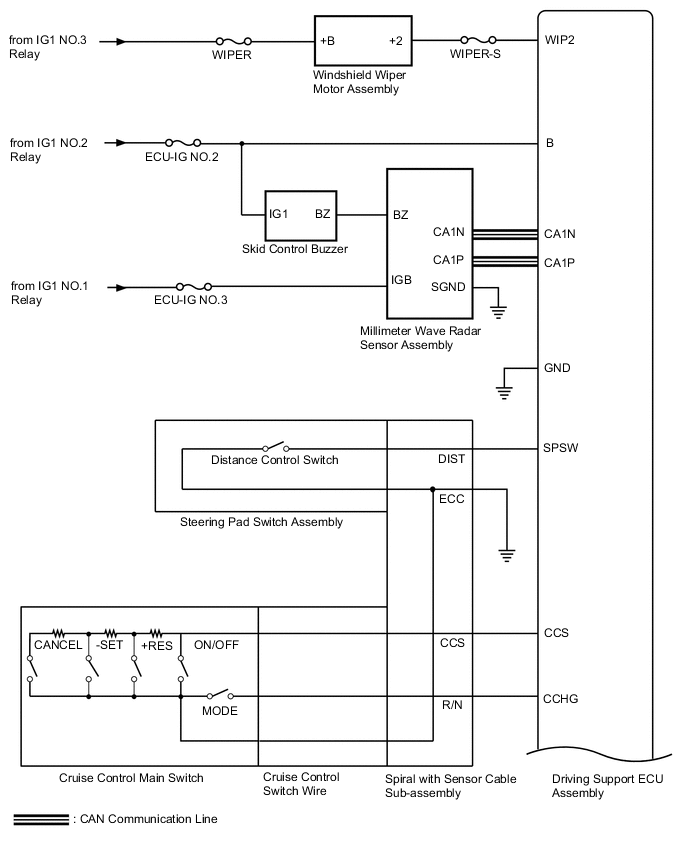
DYNAMIC RADAR CRUISE CONTROL SYSTEM SYSTEM DIAGRAM

B002KEXE04
B002H1OE02
B002IXKE02
Communication Table
Sender Receiver Signal Line
Hybrid Vehicle Control ECU Driving Support ECU Assembly
  • Actual drive force signal

  • Accelerator pedal idle position signal

  • Accelerator pedal position signal

  • Brake demand response signal

  • Shift state signal (D and R)

  • Hybrid control system malfunction signal

CAN
Driving Support ECU Assembly Hybrid Vehicle Control ECU
  • Target drive force signal

CAN
Brake Booster with Master Cylinder Assembly Driving Support ECU Assembly
  • Wheel speed signal

  • Speed sensor power drop signal

  • Speed sensor condition signal

  • Airbag ECU assembly zero point signal

  • Airbag ECU assembly zero point error signal

  • Stop light switch control relay malfunction signal

  • Cruise control cancel demand signal

CAN
Driving Support ECU Assembly Brake Booster with Master Cylinder Assembly
  • Vehicle following distance signal

CAN
Driving Support ECU Assembly Combination Meter Assembly
  • Vehicle approach warning signal

  • Forward vehicle detection signal

  • Cruise control diagnosis signal

  • Vehicle-to-vehicle distance signal

  • Dirt present on millimeter wave radar sensor assembly signal

  • Bad weather detection signal

  • Low speed cancel buzzer request signal

  • Vehicle-to-vehicle distance control standby signal

  • Constant speed cruise signal

  • Cruise indicator light operation signal

  • Cruise control warning signal

  • Dynamic radar cruise warning signal

  • Cruise control vehicle speed signal

  • Cruise control SET indicator operation signal

CAN
Spiral with Sensor Cable Sub-assembly Driving Support ECU Assembly
  • Sensor malfunction signal

  • Steering angle signal

  • Sensor zero point signal

CAN
Main Body ECU (Multiplex Network Body ECU) Driving Support ECU Assembly
  • Country specification information signal

CAN
Airbag ECU Assembly Driving Support ECU Assembly
  • Airbag ECU assembly signal

  • Airbag ECU assembly malfunction signal

  • Airbag ECU assembly voltage signal

CAN