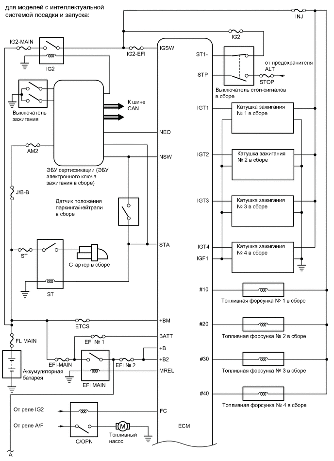
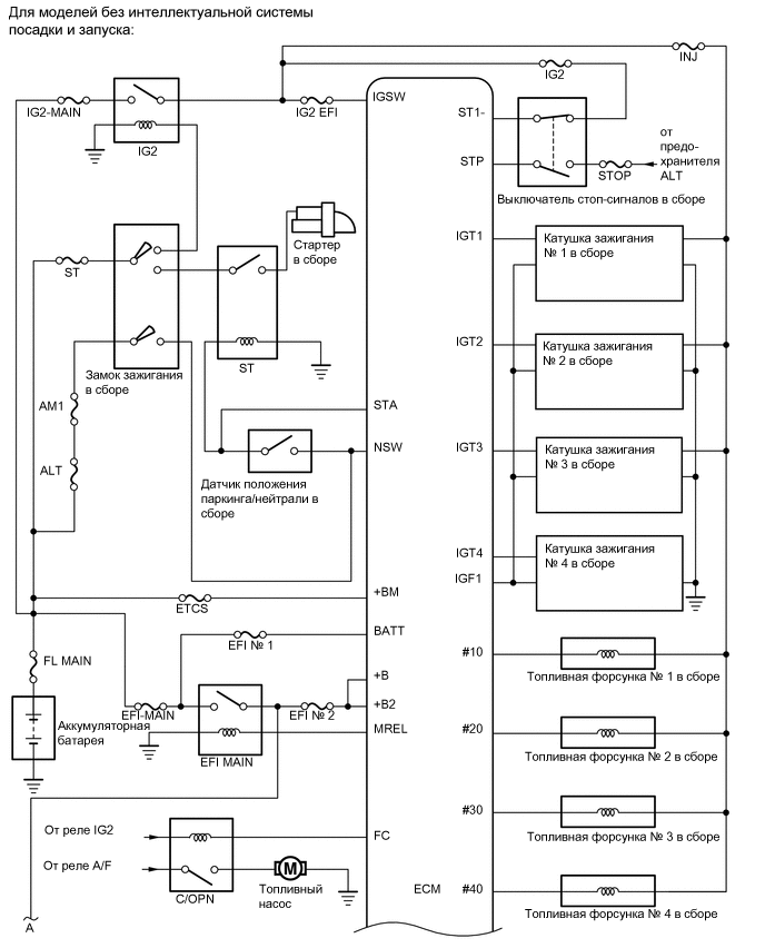
СИСТЕМА SFI СХЕМА СИСТЕМЫ

A002ASBE02
A0027FCE02
A00272XE02
A002AT5E02