AUDIO AND VISUAL SYSTEM, Diagnostic DTC:B1579

DTC Code DTC Name
B1579 Voice Recognition Microphone Disconnected

DESCRIPTION

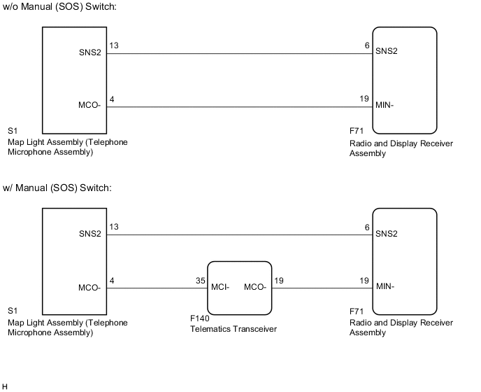
The radio and display receiver assembly and map light assembly (telephone microphone assembly) are connected to each other using the microphone connection detection signal lines.

This DTC is stored when a microphone connection detection signal line is disconnected.

DTC No. Detection Item DTC Detection Condition Trouble Area
B1579 Voice Recognition Microphone Disconnected Microphone signal is lost
  • Map light assembly (telephone microphone assembly)

  • Radio and display receiver assembly

  • Harness or connector

  • Telematics transceiver*


WIRING DIAGRAM

A0028HYE44

CAUTION / NOTICE / HINT

Note

Depending on the parts that are replaced during vehicle inspection or maintenance, performing initialization, registration or calibration may be necessary. Refer to Precaution for Audio and Visual System.

Click here

PROCEDURE


  1. INSPECT RADIO AND DISPLAY RECEIVER ASSEMBLY


    1. A002AMUC62
      *a

      Component with harness connected

      (Radio and Display Receiver Assembly)

      Measure the resistance according to the value(s) in the table below.

      Standard Resistance
      Tester Connection Condition Specified Condition
      F71-19 (MIN-) - Body ground Always Below 1 Ω
      Result
      Result Proceed to
      OK (w/o Manual (SOS) Switch) A
      OK (w/ Manual (SOS) Switch) B
      NG C

    B
    C
    A
  2. CHECK HARNESS AND CONNECTOR (RADIO AND DISPLAY RECEIVER ASSEMBLY - MAP LIGHT ASSEMBLY (TELEPHONE MICROPHONE ASSEMBLY))


    1. Disconnect the F71 radio and display receiver assembly connector.

    2. Disconnect the S1 map light assembly (telephone microphone assembly) connector.

    3. Measure the resistance according to the value(s) in the table below.

      Standard Resistance
      Tester Connection Condition Specified Condition
      F71-6 (SNS2) - S1-13 (SNS2) Always Below 1 Ω
      F71-19 (MIN-) - S1-4 (MCO-) Always Below 1 Ω
      F71-6 (SNS2) or S1-13 (SNS2) - Body ground Always 10 kΩ or higher
      F71-19 (MIN-) or S1-4 (MCO-) - Body ground Always 10 kΩ or higher
      Result
      Proceed to
      OK
      NG

    NG
    OK
  3. INSPECT MAP LIGHT ASSEMBLY (TELEPHONE MICROPHONE ASSEMBLY)


    1. Remove the map light assembly (telephone microphone assembly).

      Click here

    2. A0028AIC01
      *a

      Component without harness connected

      (Map Light Assembly (Telephone Microphone Assembly))

      Measure the resistance according to the value(s) in the table below.

      Standard Resistance
      Tester Connection Condition Specified Condition
      13 (SNS2) - 4 (MCO-) Always Below 1 Ω
      Result
      Proceed to
      OK
      NG

    OK
    NG
  4. CHECK HARNESS AND CONNECTOR (TELEMATICS TRANSCEIVER - MAP LIGHT ASSEMBLY (TELEPHONE MICROPHONE ASSEMBLY))


    1. Disconnect the F140 Telematics transceiver connector.

    2. Disconnect the S1 map light assembly (telephone microphone assembly) connector.

    3. Measure the resistance according to the value(s) in the table below.

      Standard Resistance
      Tester Connection Condition Specified Condition
      F140-35 (MCI-) - S1-4 (MCO-) Always Below 1 Ω
      F140-35 (MCI-) or S1-4 (MCO-) - Body ground Always 10 kΩ or higher
      Result
      Proceed to
      OK
      NG

    NG
    OK
  5. CHECK HARNESS AND CONNECTOR (RADIO AND DISPLAY RECEIVER ASSEMBLY - TELEMATICS TRANSCEIVER)


    1. Disconnect the F71 radio and display receiver assembly connector.

    2. Disconnect the F140 Telematics transceiver connector.

    3. Measure the resistance according to the value(s) in the table below.

      Standard Resistance
      Tester Connection Condition Specified Condition
      F71-19 (MIN-) - F140-19 (MCO-) Always Below 1 Ω
      F71-19 (MIN-) or F140-19 (MCO-) - Body ground Always 10 kΩ or higher
      Result
      Proceed to
      OK
      NG

    NG
    OK
  6. CHECK HARNESS AND CONNECTOR (RADIO AND DISPLAY RECEIVER ASSEMBLY - MAP LIGHT ASSEMBLY (TELEPHONE MICROPHONE ASSEMBLY))


    1. Disconnect the F71 radio and display receiver assembly connector.

    2. Disconnect the S1 map light assembly (telephone microphone assembly) connector.

    3. Measure the resistance according to the value(s) in the table below.

      Standard Resistance
      Tester Connection Condition Specified Condition
      F71-6 (SNS2) - S1-13 (SNS2) Always Below 1 Ω
      F71-6 (SNS2) or S1-13 (SNS2) - Body ground Always 10 kΩ or higher
      Result
      Proceed to
      OK
      NG

    NG
    OK
  7. INSPECT TELEMATICS TRANSCEIVER


    1. Reconnect the F140 telematics transceiver connector.

    2. Reconnect the F71 radio and display receiver assembly connector.

    3. A002B4UC24
      *a

      Component with harness connected

      (Telematics Transceiver)

      Measure the resistance according to the value(s) in the table below.

      Standard Resistance
      Tester Connection Condition Specified Condition
      F140-35 (MCI-) - Body ground Always Below 1 Ω
      Result
      Proceed to
      OK
      NG

    NG
    OK
  8. INSPECT MAP LIGHT ASSEMBLY (TELEPHONE MICROPHONE ASSEMBLY)


    1. Remove the map light assembly (telephone microphone assembly).

      Click here

    2. A0028AIC01
      *a

      Component without harness connected

      (Map Light Assembly (Telephone Microphone Assembly))

      Measure the resistance according to the value(s) in the table below.

      Standard Resistance
      Tester Connection Condition Specified Condition
      13 (SNS2) - 4 (MCO-) Always Below 1 Ω
      Result
      Proceed to
      OK
      NG

    OK
    NG