DYNAMIC TORQUE CONTROL 4WD/AWD SYSTEM TC and CG Terminal Circuit

DESCRIPTION

Connecting terminals TC and CG of the DLC3 causes the 4WD ECU assembly to display a DTC on the multi-information display.

Tech Tips

When each warning light remains blinking, a short to ground in the wiring of terminal TC of the DLC3 or an internal short to ground in each ECU is suspected.

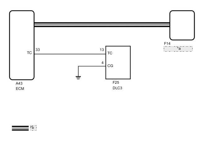
WIRING DIAGRAM

A002BVGE39
*a 4WD ECU Assembly
*b CAN Communication Line

CAUTION / NOTICE / HINT

Tech Tips

Check the condition of each related circuit connector before troubleshooting.

Click here

PROCEDURE


  1. CHECK FOR DTC (CAN COMMUNICATION SYSTEM)


    1. Check if CAN communication system DTCs are output.

      Click here

      Result
      Result Proceed to
      CAN communication system DTCs are not output A
      CAN communication system DTCs are output B

    B
    A
  2. INSPECT DLC3


    1. A0029D1C80
      *a Front view of DLC3

      Turn the ignition switch to ON.

    2. Measure the voltage according to the value(s) in the table below.

      Standard Voltage
      Tester Connection Condition Specified Condition
      F25-13 (TC) - F25-4 (CG) Ignition switch ON 11 to 14 V
      Result
      Proceed to
      OK
      NG

    NG
    OK
  3. REPLACE ECM


    1. A0029D1C80
      *a Front view of DLC3

      Replace the ECM.

      Click here

    2. Using SST, connect terminals 13 (TC) and 4 (CG) of the DLC3.

      SST
      09843-18040
    3. Turn the ignition switch to ON.

    4. Check that the "DIAG AWD FF" or "DIAG AWD XX (DTC)" is displayed.

      Result
      Result Proceed to
      "DIAG AWD FF" or "DIAG AWD XX (DTC)" is displayed A
      "DIAG AWD FF" and "DIAG XX (DTC)" are not displayed B

    A
    B
  4. CHECK HARNESS AND CONNECTOR (TC OF DLC3 - TC OF ECM AND BODY GROUND)


    1. Turn the ignition switch off.

    2. Disconnect the A43 ECM connector.

    3. Measure the resistance according to the value(s) in the table below.

      Standard Resistance
      Tester Connection Condition Specified Condition
      F25-13 (TC) - A43-33 (TC) Always Below 1 Ω
      F25-13 (TC) - Body ground Always 10 kΩ or higher
      Result
      Proceed to
      OK
      NG

    NG
    OK
  5. CHECK HARNESS AND CONNECTOR (CG OF DLC3 - BODY GROUND)


    1. A0029D1C81
      *a Front view of DLC3

      Measure the resistance according to the value(s) in the table below.

      Standard Resistance
      Tester Connection Condition Specified Condition
      F25-4 (CG) - Body ground Always Below 1 Ω
      Result
      Proceed to
      OK
      NG

    NG
    OK
  6. REPLACE ECM


    1. A0029D1C80
      *a Front view of DLC3

      Replace the ECM.

      Click here

    2. Using SST, connect terminals 13 (TC) and 4 (CG) of the DLC3.

      SST
      09843-18040
    3. Turn the ignition switch to ON.

    4. Check that the "DIAG AWD FF" or "DIAG AWD XX (DTC)" is displayed.

      Result
      Result Proceed to
      "DIAG AWD FF" or "DIAG AWD XX (DTC)" is displayed A
      "DIAG AWD FF" and "DIAG XX (DTC)" are not displayed B

    A
    B