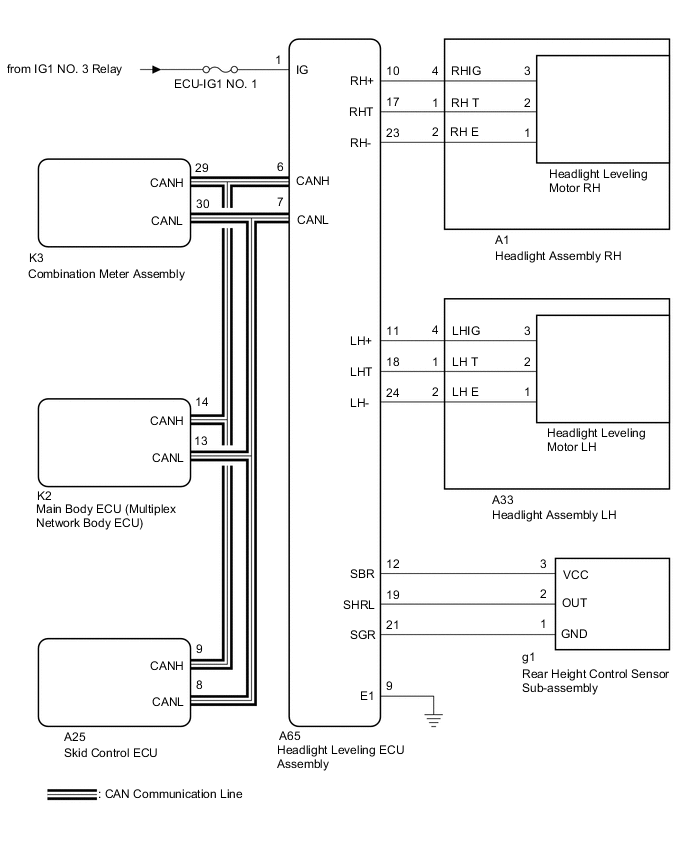
AUTOMATIC HEADLIGHT BEAM LEVEL CONTROL SYSTEM SYSTEM DIAGRAM

A011MLUE05