CAN COMMUNICATION SYSTEM Check Bus 5 Line for Short to +B

DESCRIPTION

There may be a short circuit between one of the CAN bus lines and +B when no resistance exists between terminal 15 (CA5H) of the central gateway ECU (network gateway ECU) and terminal 16 (BAT) of the DLC3, or terminal 16 (CA5L) of the central gateway ECU (network gateway ECU) and terminal 16 (BAT) of the DLC3.

Symptom Trouble Area
No resistance exists between terminal 15 (CA5H) of the central gateway ECU (network gateway ECU) and terminal 16 (BAT) of the DLC3, or terminal 16 (CA5L) of the central gateway ECU (network gateway ECU) and terminal 16 (BAT) of the DLC3.
  • Short to +B in CAN main bus line

  • Short to +B in CAN branch line

  • Central gateway ECU (network gateway ECU)

  • Hybrid vehicle control ECU assembly

  • Blind spot monitor sensor LH

    (w/ Blind Spot Monitor System)

  • Absorber control ECU

    (w/ AVS System)

  • Driving support ECU assembly

    (w/ Lexus Safety System +)

  • Millimeter wave radar sensor assembly

    (w/ Lexus Safety System +)

  • Forward recognition camera

    (w/ Lexus Safety System +)

  • Clearance warning ECU assembly

    (w/ LEXUS Parking Assist-sensor System)

  • No. 9 CAN junction connector or No. 10 CAN junction connector

  • No. 12 CAN junction connector

  • No. 13 CAN junction connector

WIRING DIAGRAM

Figure 1. for LHD with No. 9 CAN Junction Connector

B003Y03E01
B003YE7E02

Figure 2. for LHD with No. 10 CAN Junction Connector

B003Y9TE01
B003YE7E02

Figure 3. for RHD with No. 9 CAN Junction Connector

B003YFTE03
B003YE7E04

Figure 4. for RHD with No. 10 CAN Junction Connector

B003YFTE03
B003XUVE01

CAUTION / NOTICE / HINT

Note


  • Before measuring the resistance of the CAN bus, turn the power switch off and leave the vehicle for 1 minute or more without operating the key or any switches, or opening or closing the doors. After that, disconnect the cable from the negative (-) auxiliary battery terminal and leave the vehicle for 1 minute or more before measuring the resistance.

  • After turning the power switch off, waiting time may be required before disconnecting the cable from the negative (-) auxiliary battery terminal. Therefore, make sure to read the disconnecting the cable from the negative (-) auxiliary battery terminal notices before proceeding with work.

    Click here

  • Because the order of diagnosis is important to allow correct diagnosis, make sure to begin troubleshooting using How to Proceed with Troubleshooting when CAN communication system related DTCs are output.

    Click here

  • After performing repairs, perform the DTC check procedure and confirm that the DTCs are not output again.

    DTC check procedure: Turn the power switch on (IG) and wait at least 36 seconds. Turn the cruise control main switch on, turn the lane departure alert main switch on and then drive the vehicle at a speed of 36 km/h (22 mph) or more for 52 seconds or more.

  • After the repair, perform the CAN bus check and check that all the ECUs and sensors connected to the CAN communication system are displayed as normal.

    Click here

Tech Tips


  • Before disconnecting related connectors for inspection, push in on each connector body to check that the connector is not loose or disconnected.

  • When a connector is disconnected, check that the terminals and connector body are not cracked, deformed or corroded.

PROCEDURE


  1. CHECK VEHICLE TYPE


    1. Check vehicle type.

      Result
      Result Proceed to
      for LHD A
      for RHD B

    B
    A
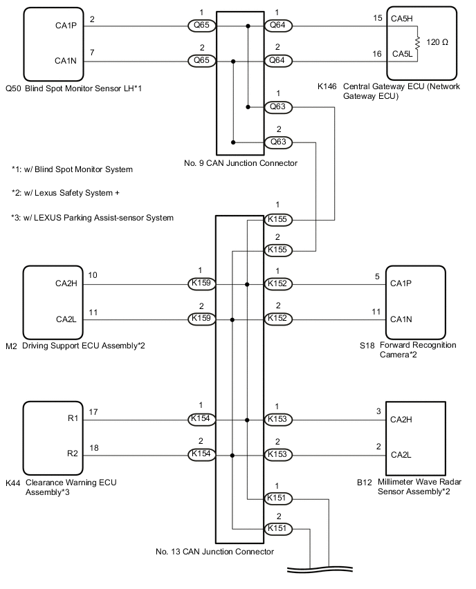
  2. CHECK FOR SHORT TO +B IN CAN BUS LINE (NO. 13 CAN JUNCTION CONNECTOR)


    1. Disconnect the cable from the negative (-) auxiliary battery terminal.

    2. Disconnect the K151, K152, K153, K154, K155 and K159 No. 13 CAN junction connectors.

    3. Measure the resistance according to the value(s) in the table below.

      B003YB4C01
      *1 DLC3 - -
      *a

      Rear view of wire harness connector

      (to No. 13 CAN Junction Connector)

      *b to No. 12 CAN Junction Connector
      *c

      to Forward Recognition Camera

      (w/ Lexus Safety System +)

      *d

      to Millimeter Wave Radar Sensor Assembly

      (w/ Lexus Safety System +)

      *e

      to Clearance Warning ECU Assembly

      (w/ LEXUS Parking Assist-sensor System)

      *f to No. 9 CAN Junction Connector or No. 10 CAN Junction Connector
      *g

      to Driving Support ECU Assembly

      (w/ Lexus Safety System +)

      - -
      Standard Resistance
      Tester Connection Condition Specified Condition Connected to
      K151-1 (CANH) - K9-16 (BAT) Cable disconnected from negative (-) auxiliary battery terminal 6 kΩ or higher No. 12 CAN junction connector
      K151-2 (CANL) - K9-16 (BAT)
      K152-1 (CANH) - K9-16 (BAT) Cable disconnected from negative (-) auxiliary battery terminal 6 kΩ or higher Forward recognition camera*1
      K152-2 (CANL) - K9-16 (BAT)
      K153-1 (CANH) - K9-16 (BAT) Cable disconnected from negative (-) auxiliary battery terminal 6 kΩ or higher Millimeter wave radar sensor assembly*1
      K153-2 (CANL) - K9-16 (BAT)
      K154-1 (CANH) - K9-16 (BAT) Cable disconnected from negative (-) auxiliary battery terminal 6 kΩ or higher Clearance warning ECU assembly*2
      K154-2 (CANL) - K9-16 (BAT)
      K155-1 (CANH) - K9-16 (BAT) Cable disconnected from negative (-) auxiliary battery terminal 6 kΩ or higher No. 9 CAN junction connector or No. 10 CAN junction connector
      K155-2 (CANL) - K9-16 (BAT)
      K159-1 (CANH) - K9-16 (BAT) Cable disconnected from negative (-) auxiliary battery terminal 6 kΩ or higher Driving support ECU assembly*1
      K159-2 (CANL) - K9-16 (BAT)

      • *1: w/ Lexus Safety System +

      • *2: w/ LEXUS Parking Assist-sensor System

      Result
      Result Proceed to
      OK A
      NG (Line to No. 9 CAN junction connector or No. 10 CAN junction connector) B
      NG (Line to No. 12 CAN junction connector) C
      NG (Line to ECU or sensor) D

    A
    C
    D
    B
  3. CHECK VEHICLE TYPE


    1. Check whether the No. 9 CAN junction connector or No. 10 CAN junction connector is installed to the vehicle.

      Click here

      B003YGQC01
      *a

      Component with harness connected

      (No. 9 CAN Junction Connector)

      *b

      Front view of wire harness connector

      (to No. 10 CAN Junction Connector)

      Result
      Result Proceed to
      w/ No. 9 CAN Junction Connector A
      w/ No. 10 CAN Junction Connector B

    B
    A
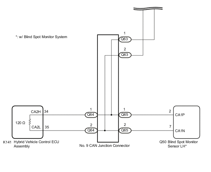
  4. CHECK FOR SHORT TO +B IN CAN BUS LINE (NO. 9 CAN JUNCTION CONNECTOR)


    1. Disconnect the Q63, Q64 and Q65 No. 9 CAN junction connectors.

    2. Measure the resistance according to the value(s) in the table below.

      B003YAXC01
      *1 DLC3 - -
      *a

      Rear view of wire harness connector

      (to No. 9 CAN Junction Connector)

      *b to No. 13 CAN Junction Connector
      *c to Central Gateway ECU (Network Gateway ECU) *d

      to Blind Spot Monitor Sensor LH

      (w/ Blind Spot Monitor System)

      Standard Resistance
      Tester Connection Condition Specified Condition Connected to
      Q63-1 (CANH) - K9-16 (BAT) Cable disconnected from negative (-) auxiliary battery terminal 6 kΩ or higher No. 13 CAN junction connector
      Q63-2 (CANL) - K9-16 (BAT)
      Q64-1 (CANH) - K9-16 (BAT) Cable disconnected from negative (-) auxiliary battery terminal 6 kΩ or higher Central gateway ECU (network gateway ECU)
      Q64-2 (CANL) - K9-16 (BAT)
      Q65-1 (CANH) - K9-16 (BAT) Cable disconnected from negative (-) auxiliary battery terminal 6 kΩ or higher Blind spot monitor sensor LH*
      Q65-2 (CANL) - K9-16 (BAT)

      • *: w/ Blind Spot Monitor System

      Result
      Result Proceed to
      OK A
      NG (Line to central gateway ECU (network gateway ECU)) B
      NG (Line to No. 13 CAN junction connector) C
      NG (Line to ECU or sensor) D

    A
    C
    D
    B
  5. CHECK FOR SHORT TO +B IN CAN BUS LINE (CENTRAL GATEWAY ECU (NETWORK GATEWAY ECU))


    1. Disconnect the K146 central gateway ECU (network gateway ECU) connector.

    2. B003YK5C32
      *a

      Front view of wire harness connector

      (to Central Gateway ECU (Network Gateway ECU))

      Measure the resistance according to the value(s) in the table below.

      Standard Resistance
      Tester Connection Condition Specified Condition
      K146-15 (CA5H) - K146-1 (BATT) Cable disconnected from negative (-) auxiliary battery terminal 6 kΩ or higher
      K146-16 (CA5L) - K146-1 (BATT)
      Result
      Result
      OK
      NG

    OK
    NG
  6. CHECK FOR SHORT TO +B IN CAN BUS LINE (NO. 10 CAN JUNCTION CONNECTOR)


    1. Disconnect the Q68 No. 10 CAN junction connector.

    2. Measure the resistance according to the value(s) in the table below.

      B003XTKC05
      *1 DLC3 - -
      *a

      Front view of wire harness connector

      (to No. 10 CAN Junction Connector)

      *b to No. 13 CAN Junction Connector
      *c to Central Gateway ECU (Network Gateway ECU) *d

      to Blind Spot Monitor Sensor LH

      (w/ Blind Spot Monitor System)

      Standard Resistance
      Tester Connection Condition Specified Condition Connected to
      Q68-3 (CANH) - K9-16 (BAT) Cable disconnected from negative (-) auxiliary battery terminal 6 kΩ or higher No. 13 CAN junction connector
      Q68-9 (CANL) - K9-16 (BAT)
      Q68-4 (CANH) - K9-16 (BAT) Cable disconnected from negative (-) auxiliary battery terminal 6 kΩ or higher Central gateway ECU (network gateway ECU)
      Q68-10 (CANL) - K9-16 (BAT)
      Q68-5 (CANH) - K9-16 (BAT) Cable disconnected from negative (-) auxiliary battery terminal 6 kΩ or higher Blind spot monitor sensor LH*
      Q68-11 (CANL) - K9-16 (BAT)

      • *: w/ Blind Spot Monitor System

      Result
      Result Proceed to
      OK A
      NG (Line to central gateway ECU (network gateway ECU)) B
      NG (Line to No. 13 CAN junction connector) C
      NG (Line to ECU or sensor) D

    A
    C
    D
    B
  7. CHECK FOR SHORT TO +B IN CAN BUS LINE (CENTRAL GATEWAY ECU (NETWORK GATEWAY ECU))


    1. Disconnect the K146 central gateway ECU (network gateway ECU) connector.

    2. B003YK5C32
      *a

      Front view of wire harness connector

      (to Central Gateway ECU (Network Gateway ECU))

      Measure the resistance according to the value(s) in the table below.

      Standard Resistance
      Tester Connection Condition Specified Condition
      K146-15 (CA5H) - K146-1 (BATT) Cable disconnected from negative (-) auxiliary battery terminal 6 kΩ or higher
      K146-16 (CA5L) - K146-1 (BATT)
      Result
      Result
      OK
      NG

    OK
    NG
  8. CHECK FOR SHORT TO +B IN CAN BUS LINE (NO. 12 CAN JUNCTION CONNECTOR)


    1. Disconnect the K147, K148 and K149 No. 12 CAN junction connectors.

    2. Measure the resistance according to the value(s) in the table below.

      B003YAXC02
      *1 DLC3 - -
      *a

      Rear view of wire harness connector

      (to No. 12 CAN Junction Connector)

      *b to Hybrid Vehicle Control ECU Assembly
      *c to No. 13 CAN Junction Connector *d

      to Absorber Control ECU

      (w/ AVS System)

      Standard Resistance
      Tester Connection Condition Specified Condition Connected to
      K147-1 (CANH) - K9-16 (BAT) Cable disconnected from negative (-) auxiliary battery terminal 6 kΩ or higher Hybrid vehicle control ECU assembly
      K147-2 (CANL) - K9-16 (BAT)
      K148-1 (CANH) - K9-16 (BAT) Cable disconnected from negative (-) auxiliary battery terminal 6 kΩ or higher No. 13 CAN junction connector
      K148-2 (CANL) - K9-16 (BAT)
      K149-1 (CANH) - K9-16 (BAT) Cable disconnected from negative (-) auxiliary battery terminal 6 kΩ or higher Absorber control ECU*
      K149-2 (CANL) - K9-16 (BAT)

      • *: w/ AVS System

      Result
      Result Proceed to
      OK A
      NG (Line to No. 13 CAN junction connector) B
      NG (Line to ECU or sensor) C

    A
    B
    C
  9. CHECK FOR SHORT TO +B IN CAN BUS LINE (NO. 13 CAN JUNCTION CONNECTOR)


    1. Disconnect the cable from the negative (-) auxiliary battery terminal.

    2. Disconnect the K151, K152, K153, K154 and K155 No. 13 CAN junction connectors.

    3. Measure the resistance according to the value(s) in the table below.

      B003XSTC02
      *1 DLC3 - -
      *a

      Rear view of wire harness connector

      (to No. 13 CAN Junction Connector)

      *b to No. 12 CAN Junction Connector
      *c

      to Forward Recognition Camera

      (w/ Lexus Safety System +)

      *d

      to Millimeter Wave Radar Sensor Assembly

      (w/ Lexus Safety System +)

      *e

      to Clearance Warning ECU Assembly

      (w/ LEXUS Parking Assist-sensor System)

      *f to No. 9 CAN Junction Connector or No. 10 CAN Junction Connector
      Standard Resistance
      Tester Connection Condition Specified Condition Connected to
      K151-1 (CANH) - K9-16 (BAT) Cable disconnected from negative (-) auxiliary battery terminal 6 kΩ or higher No. 12 CAN junction connector
      K151-2 (CANL) - K9-16 (BAT)
      K152-1 (CANH) - K9-16 (BAT) Cable disconnected from negative (-) auxiliary battery terminal 6 kΩ or higher Forward recognition camera*1
      K152-2 (CANL) - K9-16 (BAT)
      K153-1 (CANH) - K9-16 (BAT) Cable disconnected from negative (-) auxiliary battery terminal 6 kΩ or higher Millimeter wave radar sensor assembly*1
      K153-2 (CANL) - K9-16 (BAT)
      K154-1 (CANH) - K9-16 (BAT) Cable disconnected from negative (-) auxiliary battery terminal 6 kΩ or higher Clearance warning ECU assembly*2
      K154-2 (CANL) - K9-16 (BAT)
      K155-1 (CANH) - K9-16 (BAT) Cable disconnected from negative (-) auxiliary battery terminal 6 kΩ or higher No. 9 CAN junction connector or No. 10 CAN junction connector
      K155-2 (CANL) - K9-16 (BAT)

      • *1: w/ Lexus Safety System +

      • *2: w/ LEXUS Parking Assist-sensor System

      Result
      Result Proceed to
      OK A
      NG (Line to No. 9 CAN junction connector or No. 10 CAN junction connector) B
      NG (Line to No. 12 CAN junction connector) C
      NG (Line to ECU or sensor) D

    A
    C
    D
    B
  10. CHECK VEHICLE TYPE


    1. Check whether the No. 9 CAN junction connector or No. 10 CAN junction connector is installed to the vehicle.

      Click here

      B003YGQC01
      *a

      Component with harness connected

      (No. 9 CAN Junction Connector)

      *b

      Front view of wire harness connector

      (to No. 10 CAN Junction Connector)

      Result
      Result Proceed to
      w/ No. 9 CAN Junction Connector A
      w/ No. 10 CAN Junction Connector B

    B
    A
  11. CHECK FOR SHORT TO +B IN CAN BUS LINE (NO. 9 CAN JUNCTION CONNECTOR)


    1. Disconnect the Q63, Q64 and Q65 No. 9 CAN junction connectors.

    2. Measure the resistance according to the value(s) in the table below.

      B003YAXC01
      *1 DLC3 - -
      *a

      Rear view of wire harness connector

      (to No. 9 CAN Junction Connector)

      *b to No. 13 CAN Junction Connector
      *c to Hybrid Vehicle Control ECU Assembly *d

      to Blind Spot Monitor Sensor LH

      (w/ Blind Spot Monitor System)

      Standard Resistance
      Tester Connection Condition Specified Condition Connected to
      Q63-1 (CANH) - K9-16 (BAT) Cable disconnected from negative (-) auxiliary battery terminal 6 kΩ or higher No. 13 CAN junction connector
      Q63-2 (CANL) - K9-16 (BAT)
      Q64-1 (CANH) - K9-16 (BAT) Cable disconnected from negative (-) auxiliary battery terminal 6 kΩ or higher Hybrid vehicle control ECU assembly
      Q64-2 (CANL) - K9-16 (BAT)
      Q65-1 (CANH) - K9-16 (BAT) Cable disconnected from negative (-) auxiliary battery terminal 6 kΩ or higher Blind spot monitor sensor LH*
      Q65-2 (CANL) - K9-16 (BAT)

      • *: w/ Blind Spot Monitor System

      Result
      Result Proceed to
      OK A
      NG (Line to No. 13 CAN junction connector) B
      NG (Line to ECU or sensor) C

    A
    B
    C
  12. CHECK FOR SHORT TO +B IN CAN BUS LINE (NO. 10 CAN JUNCTION CONNECTOR)


    1. Disconnect the Q68 No. 10 CAN junction connector.

    2. Measure the resistance according to the value(s) in the table below.

      B003XTKC05
      *1 DLC3 - -
      *a

      Front view of wire harness connector

      (to No. 10 CAN Junction Connector)

      *b to No. 13 CAN Junction Connector
      *c to Hybrid Vehicle Control ECU Assembly *d

      to Blind Spot Monitor Sensor LH

      (w/ Blind Spot Monitor System)

      Standard Resistance
      Tester Connection Condition Specified Condition Connected to
      Q68-3 (CANH) - K9-16 (BAT) Cable disconnected from negative (-) auxiliary battery terminal 6 kΩ or higher No. 13 CAN junction connector
      Q68-9 (CANL) - K9-16 (BAT)
      Q68-4 (CANH) - K9-16 (BAT) Cable disconnected from negative (-) auxiliary battery terminal 6 kΩ or higher Hybrid vehicle control ECU assembly
      Q68-10 (CANL) - K9-16 (BAT)
      Q68-5 (CANH) - K9-16 (BAT) Cable disconnected from negative (-) auxiliary battery terminal 6 kΩ or higher Blind spot monitor sensor LH*
      Q68-11 (CANL) - K9-16 (BAT)

      • *: w/ Blind Spot Monitor System

      Result
      Result Proceed to
      OK A
      NG (Line to No. 13 CAN junction connector) B
      NG (Line to ECU or sensor) C

    A
    B
    C
  13. CHECK FOR SHORT TO +B IN CAN BUS LINE (NO. 12 CAN JUNCTION CONNECTOR)


    1. Disconnect the K147, K148, K149 and K150 No. 12 CAN junction connectors.

    2. Measure the resistance according to the value(s) in the table below.

      B003YBFC01
      *1 DLC3 - -
      *a

      Rear view of wire harness connector

      (to No. 12 CAN Junction Connector)

      *b to Central Gateway ECU (Network Gateway ECU)
      *c to No. 13 CAN Junction Connector *d

      to Absorber Control ECU

      (w/ AVS System)

      *e

      to Driving Support ECU Assembly

      (w/ Lexus Safety System +)

      - -
      Standard Resistance
      Tester Connection Condition Specified Condition Connected to
      K147-1 (CANH) - K9-16 (BAT) Cable disconnected from negative (-) auxiliary battery terminal 6 kΩ or higher Central gateway ECU (network gateway ECU)
      K147-2 (CANL) - K9-16 (BAT)
      K148-1 (CANH) - K9-16 (BAT) Cable disconnected from negative (-) auxiliary battery terminal 6 kΩ or higher No. 13 CAN junction connector
      K148-2 (CANL) - K9-16 (BAT)
      K149-1 (CANH) - K9-16 (BAT) Cable disconnected from negative (-) auxiliary battery terminal 6 kΩ or higher Absorber control ECU*1
      K149-2 (CANL) - K9-16 (BAT)
      K150-1 (CANH) - K9-16 (BAT) Cable disconnected from negative (-) auxiliary battery terminal 6 kΩ or higher Driving support ECU assembly*2
      K150-2 (CANL) - K9-16 (BAT)

      • *1: w/ AVS System

      • *2: w/ Lexus Safety System +

      Result
      Result Proceed to
      OK A
      NG (Line to central gateway ECU (network gateway ECU)) B
      NG (Line to No. 13 CAN junction connector) C
      NG (Line to ECU or sensor) D

    A
    C
    D
    B
  14. CHECK FOR SHORT TO +B IN CAN BUS LINE (CENTRAL GATEWAY ECU (NETWORK GATEWAY ECU))


    1. Disconnect the K146 central gateway ECU (network gateway ECU) connector.

    2. B003YK5C32
      *a

      Front view of wire harness connector

      (to Central Gateway ECU (Network Gateway ECU))

      Measure the resistance according to the value(s) in the table below.

      Standard Resistance
      Tester Connection Condition Specified Condition
      K146-15 (CA5H) - K146-1 (BATT) Cable disconnected from negative (-) auxiliary battery terminal 6 kΩ or higher
      K146-16 (CA5L) - K146-1 (BATT)
      Result
      Result
      OK
      NG

    OK
    NG
  15. CHECK FOR SHORT TO +B IN CAN BUS LINE (ECU OR SENSOR)


    1. Reconnect all wire harness connectors.

    2. Disconnect the connector that includes terminals CANH and CANL from the ECU or sensor to which the bus line shorted to +B is connected.

      Click here

    3. Measure the resistance according to the value(s) in the table below.

      B003Y57C87
      *1 DLC3 - -
      *a

      Component with harness connected

      (Central Gateway ECU (Network Gateway ECU))

      - -
      Standard Resistance
      Tester Connection Condition Specified Condition
      K146-15 (CA5H) - K9-16 (BAT) Cable disconnected from negative (-) auxiliary battery terminal 6 kΩ or higher
      K146-16 (CA5L) - K9-16 (BAT)

      Tech Tips


      • If the resistance changes to 6 kΩ or higher when the connector is disconnected from the ECU or sensor, there may be a short in the ECU or sensor.

      • If the resistance does not become normal when the connector is disconnected from the ECU or sensor, check for a short to +B in the wire harness and repair or replace the wire harness or connector if necessary.

      Result
      Result
      OK
      NG

    OK
    NG