ELECTRONICALLY CONTROLLED BRAKE SYSTEM Brake Warning Light Remains ON

DESCRIPTION

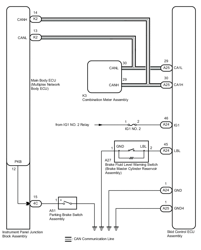
The skid control ECU assembly is connected to the combination meter assembly via CAN communication.

If any of the following is detected, the brake warning light / red (malfunction) remains on:


WIRING DIAGRAM

B003YD5E03

CAUTION / NOTICE / HINT

Note


  • When replacing the skid control ECU assembly, perform initialization and calibration of the linear solenoid valve.

    Click here

  • Before replacing the main body ECU (multiplex network body ECU), refer to Service Bulletin.

  • Inspect the fuses for circuits related to this system before performing the following procedure.

PROCEDURE


  1. CHECK DTC


    1. Check if ABS, VSC and/or electronically controlled brake system DTCs are output.

      Click here


      Chassis > ABS/VSC/TRC > Trouble Codes
      Result
      Result Proceed to
      DTCs are not output. A
      DTCs are output. B

    B
    A
  2. CHECK CAN COMMUNICATION SYSTEM


    1. Check if CAN communication system DTCs are output.

      Click here

      Result
      Result Proceed to
      DTCs are not output. A
      DTCs are output. B

    B
    A
  3. CHECK IF SKID CONTROL ECU ASSEMBLY CONNECTOR IS SECURELY CONNECTED


    1. Check if the skid control ECU assembly connector is securely connected.

      OK
      The connector is securely connected.
      Result
      Proceed to
      OK
      NG

    NG
    OK
  4. CHECK AUXILIARY BATTERY


    1. Check the auxiliary battery voltage.

      Standard Voltage
      Tester Connection Condition Specified Condition
      Auxiliary battery Power switch on (IG) 11 to 14 V
      Auxiliary battery Power switch on (READY) 11 to 15.5 V
      Result
      Proceed to
      OK
      NG

    NG
    OK
  5. CHECK HARNESS AND CONNECTOR (IG1 TERMINAL)


    1. B003Y2VC20
      *a

      Front view of wire harness connector

      (to Skid Control ECU Assembly)

      Disconnect the A24 skid control ECU assembly connector.

    2. Turn the power switch on (IG).

    3. Measure the voltage according to the value(s) in the table below.

      Standard Voltage
      Tester Connection Condition Specified Condition
      A24-46 (IG1) - Body ground Power switch on (IG) 11 to 14 V
      Result
      Proceed to
      OK
      NG

    NG
    OK
  6. CHECK HARNESS AND CONNECTOR (GND TERMINAL)


    1. B003YREC20
      *a

      Front view of wire harness connector

      (to Skid Control ECU Assembly)

      Turn the power switch off.

    2. Disconnect the A25 skid control ECU assembly connector.

    3. Measure the resistance according to the value(s) in the table below.

      Standard Resistance
      Tester Connection Condition Specified Condition
      A24-1 (GND) - Body ground Always Below 1 Ω
      A25-1 (GND4) - Body ground Always Below 1 Ω
      Result
      Proceed to
      OK
      NG

    NG
    OK
  7. READ VALUE USING GTS (PARKING BRAKE SWITCH ASSEMBLY)


    1. Reconnect the A24 and A25 skid control ECU assembly connectors.

    2. Connect the GTS to the DLC3.

    3. Turn the power switch on (IG).

    4. Select the Data List on the GTS.

      Click here


      Chassis > ABS/VSC/TRC > Data List
      Tester Display Measurement Item Range Normal Condition Diagnostic Note
      Parking Brake SW Parking brake switch assembly ON or OFF

      ON: Parking brake applied

      OFF: Parking brake released

      -

      Chassis > ABS/VSC/TRC > Data List
      Tester Display
      Parking Brake SW
    5. Using the GTS, check if the switch condition on the GTS changes according to parking brake operation.

      OK
      The GTS displays ON or OFF according to parking brake operation.
      Result
      Proceed to
      OK
      NG

    NG
    OK
  8. READ VALUE USING GTS (BRAKE WARNING LIGHT / RED (MALFUNCTION))


    1. Select the Data List on the GTS.

      Click here


      Chassis > ABS/VSC/TRC > Data List
      Tester Display Measurement Item Range Normal Condition Diagnostic Note
      Brake Warning Light Brake warning light / red (malfunction) ON or OFF

      ON: Warning light on

      OFF: Warning light off

      -

      Chassis > ABS/VSC/TRC > Data List
      Tester Display
      Brake Warning Light
    2. Check the GTS display condition of the brake warning light / red (malfunction).

      Result
      Result Proceed to
      Display of the Data List remains OFF. A
      Display of the Data List remains ON. B

      Tech Tips

      If troubleshooting has been carried out according to Problem Symptoms Table, refer back to the table and proceed to the next step before replacing the parts.

      Click here


    A
    B
  9. INSPECT PARKING BRAKE SWITCH ASSEMBLY


    1. B003YLCC06
      *a

      Component without harness connected

      (Parking Brake Switch Assembly)

      Turn the power switch off.

    2. Disconnect the A51 parking brake switch assembly connector.

    3. Measure the resistance according to the value(s) in the table below.

      Standard Resistance
      Tester Connection Condition Specified Condition
      1 (+) - Body ground

      Parking brake switch assembly on

      (Switch pin free)

      Below 1 Ω
      1 (+) - Body ground

      Parking brake switch assembly off

      (Switch pin pushed in)

      10 kΩ or higher
      Result
      Proceed to
      OK
      NG

    NG
    OK
  10. CHECK HARNESS AND CONNECTOR (INSTRUMENT PANEL JUNCTION BLOCK ASSEMBLY - PARKING BRAKE SWITCH ASSEMBLY)


    1. Disconnect the 4C instrument panel junction block assembly connector.

    2. Measure the resistance according to the value(s) in the table below.

      Standard Resistance
      Tester Connection Condition Specified Condition
      A51-1 (+) - 4C-15 Always Below 1 Ω
      A51-1 (+) or 4C-15 - Body ground Always 10 kΩ or higher
      Result
      Proceed to
      OK
      NG

    NG
    OK
  11. INSPECT INSTRUMENT PANEL JUNCTION BLOCK ASSEMBLY


    1. Remove the main body ECU (multiplex network body ECU) from the instrument panel junction block assembly.

      B003Y25C04
      *1 Instrument Panel Junction Block Assembly - -
    2. Measure the resistance according to the value(s) in the table below.

      Standard Resistance
      Tester Connection Condition Specified Condition
      4C-15 - 12 (PKB) Always Below 1 Ω
      4C-15 or 12 (PKB) - Body ground Always 10 kΩ or higher

      Tech Tips

      If troubleshooting has been carried out according to Problem Symptoms Table, refer back to the table and proceed to the next step before replacing the parts.

      Click here

      Result
      Proceed to
      OK
      NG

    OK
    NG