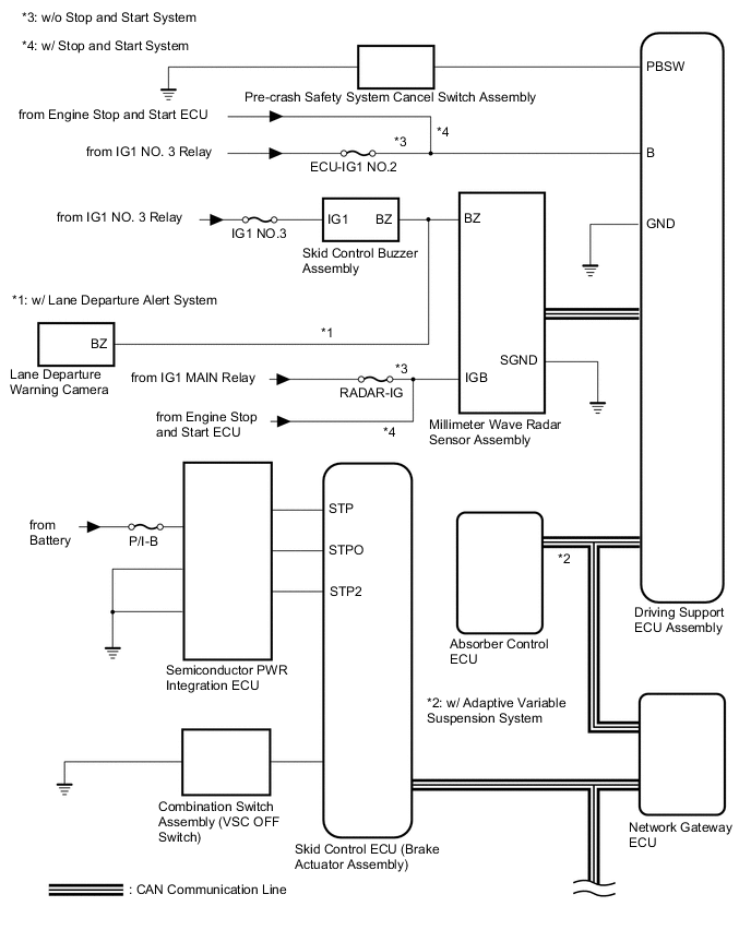
PRE-CRASH SAFETY SYSTEM SYSTEM DIAGRAM

A01MUSGE02
A01MZ0QE05
*1 Yaw Rate Sensor
*2 Spiral with Sensor Cable Sub-assembly
*3 Combination Meter Assembly
*4 CAN Communication Line
Communication Table
Sender Receiver Signal Line
Driving Support ECU Assembly Brake Actuator Assembly (Skid Control ECU)
  • Brake assist standby signal

  • Pre-crash safety brake operation signal

CAN
Driving Support ECU Assembly Combination Meter Assembly
  • Pre-crash safety system malfunction signal

  • Warning signal

  • Pre-crash safety system off signal

CAN
Driving Support ECU Assembly Absorber Control ECU* Absorber control signal CAN
Driving Support ECU Assembly Millimeter Wave Radar Sensor Assembly Pre-crash safety alarm signal CAN
Brake Actuator Assembly (Skid Control ECU) Driving Support ECU Assembly Vehicle speed signal CAN
Yaw Rate Sensor Driving Support ECU Assembly Vehicle yaw rate sensor signal CAN
Main Body ECU (Multiplex Network Body ECU) Driving Support ECU Assembly Vehicle specification information (destination, steering wheel position) CAN
Spiral with Sensor Cable Sub-assembly (Steering Angle Sensor) Driving Support ECU Assembly Steering angle sensor signal CAN
ECM Driving Support ECU Assembly
  • Shift position signal (D, R)

  • Engine type information signal

  • Vehicle specification information

CAN
Millimeter Wave Radar Sensor Assembly Driving Support ECU Assembly
  • Front obstacle recognition signal

  • Distance signal

  • Relative speed signal

CAN