СИСТЕМА АВТОМАТИЧЕСКОЙ ТРАНСМИССИИ (для моделей с 8AR-FTS), Diagnostic DTC:P071000

Код DTC Наименование DTC
P071000 Диапазон / характеристика цепи датчика температуры трансмиссионной жидкости "A"

ОПИСАНИЕ

Датчик температуры жидкости для автоматических трансмиссий преобразует температуру трансмиссионной жидкости (ATF) в величину сопротивления, которая считывается ECM.

Через контакт THO1 ECM подает напряжение на датчик температуры.

Сопротивление датчика изменяется в соответствии с температурой трансмиссионной жидкости. По мере увеличения температуры сопротивление снижается.

Один из контактов датчика заземлен так, чтобы сопротивление и напряжение датчика уменьшались по мере увеличения температуры.

ECM вычисляет температуру трансмиссионной жидкости по напряжению датчика.

№ DTC Неисправность Условие обнаружения DTC Неисправный участок MIL Память Примечание
P071000 Диапазон / характеристика цепи датчика температуры трансмиссионной жидкости "A"

1. Условие диагностики, 2. Состояние неисправности, 3. Продолжительность неисправности, 4. Прочее


    Условие обнаружения DTC 1

  1. Выполняются определенные условия включения контроля.

  2. Температура ATF ниже 20°C (68°F).

  3. 3 с

  4. Логика диагностирования за 2 поездки


    Условие обнаружения DTC 2

  1. Выполняются определенные условия включения контроля.

  2. Температура ATF равна 110°C (230°F) или выше

  3. 3 с

  4. Логика диагностирования за 2 поездки

Жгут электропроводки трансмиссии (датчик температуры ATF) Загорается Код DTC сохраняется

Код SAE:

P0711

ОПИСАНИЕ РАБОТЫ СИСТЕМЫ КОНТРОЛЯ

Этот DTC появляется при неверном выходном сигнале датчика температуры ATF и указывает на неисправность датчика. Датчик температуры ATF преобразует температуру ATF в величину электрического сопротивления. Исходя из этой величины, ECM определяет температуру ATF и выявляет обрывы и короткие замыкания в цепи датчика температуры ATF, свидетельствующие о неисправности датчика температуры ATF.

После движения на автомобиле в течение определенного времени температура ATF должна возрастать. Если после движения на автомобиле в течение заданного времени температура ATF оказывается ниже 20°C (68°F), ECM расценивает это как неисправность, включает лампу MIL и сохраняет данный DTC.

Когда температура ATF составляет 110°C (230°F) или выше, а на достижение температуры охлаждающей жидкости двигателя 60°C (140°F) после холодного запуска затрачивается не менее 10 с, ECM также регистрирует неисправность, включает лампу MIL и сохраняет данный DTC.

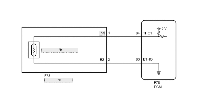
СХЕМА ЭЛЕКТРИЧЕСКИХ СОЕДИНЕНИЙ

A01MV32E10
*a OIL
*b Датчик температуры ATF
*c Жгут электропроводки трансмиссии

ПРЕДОСТЕРЕЖЕНИЕ / ПРИМЕЧАНИЕ / УКАЗАНИЕ

Note


  • В случае замены деталей, связанных с автоматической трансмиссией, выполните регистрацию и/или инициализацию.

    Нажмите здесь Click here

  • Если одновременно выводятся DTC P071000, P261029 и/или P261093, прежде всего убедитесь, что температура ATF соответствует значению в столбце "Нормальное состояние", используя GTS. Если температура ATF соответствует значению в столбце "Нормальное состояние", выполните диагностику для DTC P261029.

    для моделей с модулем управления адсорбера: Нажмите здесь Click here

    для моделей без модуля управления адсорбера: Нажмите здесь Click here

Tech Tips

После выполнения ремонта удалите коды DTC и выполните описанные ниже действия, чтобы убедиться, что DTC не выводятся.


  1. Подождите 5 часов при выключенном зажигании.

  2. Запустите двигатель.

  3. Двигайтесь на автомобиле со скоростью не менее 27 км/час (16,8 мили в час) в течение не менее 12,5 мин.

  4. По истечении не менее 55 мин после выполнения шага (2) выключите зажигание.

  5. Повторите шаги (1)–(4).

  6. Вновь проверьте коды DTC.

    Нажмите здесь Click here


  1. DATA LIST

    Note

    Значения, указанные в колонке "Нормальное состояние" приведенной ниже таблицы, являются справочными.

    Tech Tips

    В режиме Data List на дисплей GTS можно вывести данные о состоянии переключателей, датчиков, приводов и пр. без снятия деталей с автомобиля. Такая внешняя проверка может оказаться очень полезной, поскольку позволяет выявлять нерегулярно возникающие состояния и сигналы, не нарушая монтажа деталей и электропроводки. Считывание информации в режиме Data List на первом этапе поиска неисправностей позволяет сократить время, затрачиваемое на диагностику.


    1. Прогрейте двигатель.

    2. Выключите зажигание.

    3. Подключите GTS к DLC3.

    4. Включите зажигание (IG).

    5. Включите GTS.

    6. Войдите в следующие меню: Powertrain / Transmission / Data List / A/T Oil Temperature No.1.

    7. Снимите показания с дисплея GTS в режиме DATA LIST.


      Powertrain > Transmission > Data List
      Информация на дисплее прибора Измеряемая величина Диапазон Нормальное состояние Замечание по диагностике
      A/T Oil Temperature No.1 Показания датчика температуры ATF

      Мин.: -40°C (-40°F)

      Макс.: 150°C (302°F)


      • Приблизительно 80°C (176°F): После столл-теста

      • Совпадает с температурой окружающего воздуха: Пока двигатель не прогрет

      Если отображается значение -40°C (-40°F) или 150°C (302°F), в цепи датчика температуры ATF имеется обрыв или короткое замыкание

      Powertrain > Transmission > Data List
      Информация на дисплее прибора
      A/T Oil Temperature No.1

      Tech Tips


      • Если выводится код DTC P071011, и GTS показывает температуру 150°C (302°F) или выше, в цепи имеется короткое замыкание.

      • Если выводится код DTC P071015, и GTS показывает температуру -40°C (-40°F), в цепи имеется обрыв.

        Проверьте показания температуры на дисплее GTS, чтобы определить, есть ли неисправность.

      Отображаемая температура Неисправность
      -40°C (-40°F) Обрыв цепи
      150°C (302°F) или более Короткое замыкание

      Tech Tips

      Если в цепи, связанной с датчиком температуры ATF, появляется обрыв, в течение примерно 0,5 с сохраняется код P071015. Если выведен код P071000, проверять цепь не требуется.

ПОРЯДОК ВЫПОЛНЕНИЯ


  1. ПРОВЕРЬТЕ ВЫВОД ДРУГИХ DTC (В ДОПОЛНЕНИЕ К DTC P071000)


    1. Подключите GTS к DLC3.

    2. Включите зажигание (IG).

    3. Включите GTS.

    4. Войдите в следующие меню: Powertrain / Transmission / Trouble Codes.


      Powertrain > Transmission > Trouble Codes
    5. С помощью GTS считайте коды DTC.

      Результат
      Результат Следующий шаг
      Только DTC P071000 выводится А
      DTC P071000 и другие DTC выводятся B

      Tech Tips

      Если выводятся какие-либо другие DTC, отличные от P071000, сначала выполните поиск неисправностей для этих кодов DTC.


    B
    А
  2. ПРОВЕРЬТЕ УРОВЕНЬ ТРАНСМИССИОННОЙ ЖИДКОСТИ


    1. Проверьте уровень трансмиссионной жидкости.

      Нажмите здесь Click here

      OK
      Уровень трансмиссионной жидкости удовлетворяет требованиям.
      Результат
      Перейти к
      OK
      NG

    OK
    NG