СИСТЕМА АВТОМАТИЧЕСКОЙ ТРАНСМИССИИ (для моделей с 8AR-FTS), Diagnostic DTC:P072012, P072014, P072031

Код DTC Наименование DTC
P072012 Датчик частоты вращения выходного вала, цепь — короткое замыкание на цепь аккумуляторной батареи
P072014 Датчик частоты вращения выходного вала, цепь — короткое замыкание на массу или обрыв
P072031 Датчик частоты вращения выходного вала — отсутствует сигнал

ОПИСАНИЕ

Датчик оборотов трансмиссии (SP2) определяет частоту вращения выходного вала и передает результат в ECM.

На основе сигналов датчиков оборотов трансмиссии (NT и SP2) ECM регулирует крутящий момент двигателя и моменты переключения передач.

№ DTC Неисправность Условие обнаружения DTC Неисправный участок MIL Память Примечание
P072012 Датчик частоты вращения выходного вала, цепь — короткое замыкание на цепь аккумуляторной батареи

1. Условие диагностики 2. Состояние неисправности 3. Продолжительность неисправности 4. Прочие


  1. Напряжение аккумуляторной батареи составляет не менее 8 В, зажигание включено (IG) и стартер выключен.

  2. Напряжение сигнала на входе датчика оборотов трансмиссии (SP2) превышает 1,9 В

  3. 4,5 с

  4. Логика диагностирования за 1 поездку


  • Датчик оборотов трансмиссии (SP2)

  • Жгут электропроводки трансмиссии

  • Жгут проводов и разъем

  • ECM

Загорается Код DTC сохраняется Код SAE: P077D
P072014 Датчик частоты вращения выходного вала, цепь — короткое замыкание на массу или обрыв

1. Условие диагностики 2. Состояние неисправности 3. Продолжительность неисправности 4. Прочие


  1. Напряжение аккумуляторной батареи составляет не менее 8 В, зажигание включено (IG) и стартер выключен.

  2. Напряжение сигнала на входе датчика оборотов трансмиссии (SP2) меньше 0,1 В

  3. 4,5 с

  4. Логика диагностирования за 1 поездку


  • Датчик оборотов трансмиссии (SP2)

  • Жгут электропроводки трансмиссии

  • Жгут проводов и разъем

  • ECM

Загорается Код DTC сохраняется Код SAE: P077C
P072031 Датчик частоты вращения выходного вала — отсутствует сигнал

1. Условие диагностики 2. Состояние неисправности 3. Продолжительность неисправности 4. Прочие


  1. Выполняются все условия:


    1. Напряжение аккумуляторной батареи составляет не менее 8 В.

    2. Входной сигнал D датчика положения паркинга/нейтрали имеет значение ON.

    3. Скорость автомобиля не ниже 9 км/час (6 миль в час).

    4. Значение датчика оборотов трансмиссии (NT) — 1240 об/мин или более.

  2. На вход не поступает сигнал датчика оборотов трансмиссии (SP2)

  3. 5 с

  4. Логика диагностирования за 1 поездку


  • Датчик оборотов трансмиссии (SP2)

  • Жгут электропроводки трансмиссии

  • Жгут проводов и разъем

  • ECM

Загорается Код DTC сохраняется Код SAE: P0722

ОПИСАНИЕ РАБОТЫ СИСТЕМЫ КОНТРОЛЯ

Датчик оборотов трансмиссии (SP2) определяет частоту вращения выходного вала.

Исходя из сигналов датчика оборотов трансмиссии (SP2) и датчика положения дроссельной заслонки, ECM устанавливает точку переключения передачи и моменты включения блокировки.

Если ECM обнаруживает отсутствие сигнала от датчика оборотов трансмиссии (SP2), несмотря на движение автомобиля, он определяет это как неисправность датчика оборотов трансмиссии (SP2), включает контрольную лампу MIL и регистрирует код DTC.

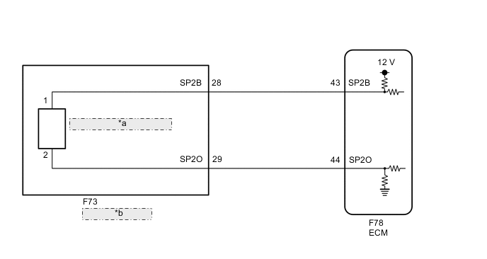
СХЕМА СОЕДИНЕНИЙ

A01MV6HE35
*a Датчик оборотов трансмиссии (SP2)
*b Жгут электропроводки трансмиссии

ПРЕДОСТЕРЕЖЕНИЕ / ПРИМЕЧАНИЕ / УКАЗАНИЕ

Note

В случае замены деталей, связанных с автоматической трансмиссией, выполните регистрацию и/или инициализацию.

Нажмите здесь Click here

Tech Tips

После выполнения ремонта удалите коды DTC и выполните описанные ниже действия, чтобы убедиться, что DTC не выводятся.


  1. Выполните дорожное испытание D Position Shift Test.

    Нажмите здесь Click here

  2. Вновь проверьте коды DTC.

    Нажмите здесь Click here


  1. DATA LIST

    Note

    Значения, указанные в колонке "Нормальное состояние" приведенной ниже таблицы, являются справочными. Принимая решение об исправности той или иной детали, не ориентируйтесь исключительно на них.

    Tech Tips

    В режиме Data List на дисплей GTS можно вывести данные о состоянии переключателей, датчиков, приводов и пр. без снятия деталей с автомобиля. Такая внешняя проверка может оказаться очень полезной, поскольку позволяет выявлять нерегулярно возникающие состояния и сигналы, не нарушая монтажа деталей и электропроводки. Считывание информации в режиме Data List на первом этапе поиска неисправностей позволяет сократить время, затрачиваемое на диагностику.


    1. Прогрейте двигатель.

    2. Выключите зажигание.

    3. Подключите GTS к DLC3.

    4. Включите зажигание (IG).

    5. Включите GTS.

    6. Войдите в следующие меню: Powertrain / Transmission / Data List / Speed (SP2).

    7. Снимите показания с дисплея GTS в режиме DATA LIST.


      Powertrain > Transmission > Data List
      Информация на дисплее прибора Измеряемая величина Диапазон Нормальное состояние Замечание по диагностике
      Speed (SP2) Частота вращения выходного вала

      Мин.: 0 км/час (0 миль в час)

      Макс.: 255 км/час (158 миль в час)

      0 км/час (0 миль в час): Автомобиль остановлен

      (частота вращения выходного вала совпадает с частотой вращения колеса)

      -

      Powertrain > Transmission > Data List
      Информация на дисплее прибора
      Speed (SP2)

      Tech Tips


      • Во время движения значение скорости (SP2) постоянно равно 0: обрыв или короткое замыкание в датчике или цепи.

      • Значение скорости (SP2), отображаемое на экране GTS, существенно меньше фактической скорости автомобиля: Неисправность датчика, неправильная установка, либо периодически возникающая неисправность цепи.

ПОРЯДОК ВЫПОЛНЕНИЯ


  1. СНИМИТЕ ПОКАЗАНИЯ GTS (SPD (SP2) И SP2 SENSOR VOLTAGE)


    1. Подключите GTS к DLC3.

    2. Включите зажигание (IG).

    3. Включите GTS.

    4. Войдите в следующие меню: Powertrain / Transmission / Data List / Speed (SP2) и SP2 Sensor Voltage.

    5. Снимите показания с дисплея GTS в режиме DATA LIST.


      Powertrain > Transmission > Data List
      Информация на дисплее прибора Измеряемая величина Диапазон Нормальное состояние Замечание по диагностике
      Speed (SP2) Частота вращения выходного вала

      Мин.: 0 км/час (0 миль в час)

      Макс.: 255 км/час (158 миль в час)

      0 км/час (0 миль в час): Автомобиль остановлен

      (частота вращения выходного вала совпадает с частотой вращения колеса)

      -
      SP2 Sensor Voltage Напряжение датчика SP2

      Мин.: 0,000 В

      Макс.: 4,999 В

      0,1 - 1,9 В: Холостой ход -

      Powertrain > Transmission > Data List
      Информация на дисплее прибора
      Speed (SP2)
      SP2 Sensor Voltage
      Результат
      Результат Следующий шаг
      Показание параметра Data List в норме А
      Показание параметра Data List не в норме B

    А
    B
  2. ПРОВЕРЬТЕ КОНТАКТ ДАТЧИКА ОБОРОТОВ ТРАНСМИССИИ (КОНТАКТ SP2)


    1. A01MXXXC26
      *a

      Вид спереди разъема со стороны жгута проводов:

      (к жгуту электропроводки трансмиссии)

      Отсоедините разъем F73 жгута электропроводки трансмиссии.

    2. Измерьте сопротивление в соответствии со значениями, приведенными в таблице ниже.

      Номинальное сопротивление
      Подключение диагностического прибора Условие Заданные условия
      F73-29 (SP2O) - масса Всегда 99 - 101 Ом
    3. Включите зажигание (IG).

    4. Измерьте напряжение в соответствии со значениями, приведенными в таблице.

      Номинальное напряжение
      Подключение диагностического прибора Условие Заданные условия
      F73-28 (SP2B) - масса Зажигание включено (IG) 11–14 В
      Результат
      Следующий шаг
      OK
      NG

    NG
    OK
  3. ПРОВЕРЬТЕ ЖГУТ ЭЛЕКТРОПРОВОДКИ ТРАНСМИССИИ (ДАТЧИК ОБОРОТОВ ТРАНСМИССИИ (SP2))


    1. A01MX42C03
      *a

      Вид спереди разъема со стороны жгута проводов:

      (к датчику оборотов трансмиссии (SP2))

      *b

      Устройство с неподсоединенным жгутом проводов

      (жгут электропроводки трансмиссии)

      Отсоедините разъем датчика оборотов трансмиссии (SP2).

      Нажмите здесь Click here

    2. Отсоедините разъем F73 жгута электропроводки трансмиссии.

    3. Измерьте сопротивление в соответствии со значениями, приведенными в таблице ниже.

      Номинальное сопротивление
      Подключение диагностического прибора Условие Заданные условия
      Контакт 1 разъема датчика оборотов трансмиссии (SP2) - 28 (SP2B) Всегда Менее 1 Ом
      Контакт 2 разъема датчика оборотов трансмиссии (SP2) - 29 (SP2O) Всегда Менее 1 Ом
      Контакт 1 разъема датчика оборотов трансмиссии (SP2) или 28 (SP2B) - масса Всегда 10 кОм или более
      Контакт 2 разъема датчика оборотов трансмиссии (SP2) или 29 (SP2O) - масса Всегда 10 кОм или более
      Результат
      Следующий шаг
      OK
      NG

    OK
    NG
  4. ПРОВЕРЬТЕ ЖГУТ ПРОВОДОВ И РАЗЪЕМ (ЖГУТ ЭЛЕКТРОПРОВОДКИ ТРАНСМИССИИ – ECM)


    1. Отсоедините разъем F73 жгута электропроводки трансмиссии.

    2. Отсоедините разъем F78 ЕСМ.

    3. Измерьте сопротивление в соответствии со значениями, приведенными в таблице ниже.

      Номинальное сопротивление
      Подключение диагностического прибора Условие Заданные условия
      F73-28 (SP2B) - F78-43 (SP2B) Всегда Менее 1 Ом
      F73-29 (SP2O) - F78-44 (SP2O) Всегда Менее 1 Ом
      F73-28 (SP2B) или F78-43 (SP2B) - масса Всегда 10 кОм или более
      F73-29 (SP2O) или F78-44 (SP2O) - масса Всегда 10 кОм или более
      Результат
      Следующий шаг
      OK
      NG

    NG
    OK
  5. ЗАМЕНИТЕ ECM


    1. Замените ECM.

      Нажмите здесь Click here

      Результат
      Следующий шаг
      ДАЛЕЕ

    ДАЛЕЕ