СИСТЕМА SFI, Diagnostic DTC:P0504

Код DTC Наименование DTC
P0504 Корреляция сигналов выключателей тормоза "A"/"B"

ОПИСАНИЕ

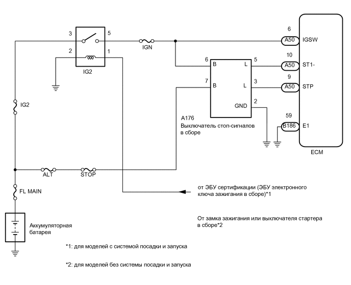
Выключатель стоп-сигналов использует дуплексную связь, которая позволяет передавать два сигнала: STP и ST1-. Блок ЕСМ использует эти два сигнала для осуществления контроля за работой тормозной системы. Если сигналы, указывающие на нажатие или отпускание педали тормоза, регистрируются одновременно, ECM воспринимает это как неисправность в выключателе стоп-сигналов в сборе и сохраняет этот DTC.

Tech Tips

Нормальные состояния сигнала указаны в таблице ниже.

Сигнал (контакт ECM) Педаль тормоза отпущена Промежуточное состояние Педаль тормоза нажата
STP OFF (ВЫКЛ) ON (ВКЛ) ON (ВКЛ)
ST1- ON (ВКЛ) ON (ВКЛ) OFF (ВЫКЛ)

  • [OFF (ВЫКЛ)] означает нулевой потенциал.

  • [ON (ВКЛ)] означает потенциал аккумуляторной батареи (+B).

  • Когда педаль тормоза нажата, оба параметра Stop Light Switch и ST1 в списке Data List на GTS имеют значение ON (ВКЛ), поскольку характеристика индикации ST1 обратна характеристике индикации Stop Light Switch.

№ DTC Неисправность Условие обнаружения DTC Неисправный участок MIL Память
P0504 Корреляция сигналов выключателей тормоза "A"/"B"

Условия (a) и (b) сохраняются в течение не менее 0,5 секунд (логика диагностирования за 1 поездку).

(a) Зажигание включено

(b) Сигнал STP в состоянии OFF (ВЫКЛ), когда сигнал ST1- также в состоянии OFF (ВЫКЛ)


  • Обрыв или короткое замыкание в цепи выключателя стоп-сигналов

  • Выключатель стоп-сигналов в сборе

  • ECM

- Код DTC сохраняется

СХЕМА ЭЛЕКТРИЧЕСКИХ СОЕДИНЕНИЙ

A01T9OEE39

ПРЕДОСТЕРЕЖЕНИЕ / ПРИМЕЧАНИЕ / УКАЗАНИЕ

Note

Перед выполнением последующей процедуры проверки проверьте плавкие предохранители цепей, относящихся к данной системе.

Tech Tips


  • С помощью GTS считайте данные фиксированного набора параметров. Одновременно с записью в память кода DTC ECM сохраняет параметры состояния автомобиля и условий движения как данные фиксированного набора параметров. При поиске неисправностей фиксированные параметры позволяют определить, двигался ли автомобиль в момент возникновения неисправности или нет, был ли прогрет двигатель, каким было соотношение воздух-топливо (обедненным или обогащенным) и пр.

  • Состояния выключателя стоп-сигналов можно проверить с помощью GTS.


    1. Подключите GTS к DLC3.

    2. Установите замок зажигания в положение ON (ВКЛ).

    3. Включите GTS.

    4. Войдите в следующие меню: Powertrain / Engine and ECT / Data List / All Data / Stop Light Switch и ST1.

    5. Проверьте индикацию в режиме Data List при нажатии и отпускании педали тормоза.

      Состояние педали тормоза Stop Light Switch ST1
      Нажата ON (ВКЛ) ON (ВКЛ)
      Отпущена OFF (ВЫКЛ) OFF (ВЫКЛ)

ПОРЯДОК ВЫПОЛНЕНИЯ


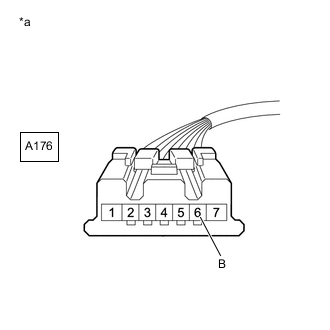
  1. ПРОВЕРЬТЕ НАПРЯЖЕНИЕ НА КОНТАКТЕ (ПИТАНИЕ ВЫКЛЮЧАТЕЛЯ СТОП-СИГНАЛОВ В СБОРЕ)

    A01TASKC14
    *a

    Вид спереди разъема со стороны жгута проводов:

    (к выключателю стоп-сигналов в сборе)


    1. Отсоедините разъем выключателя стоп-сигналов.

    2. Измерьте напряжение в соответствии со значениями, приведенными в таблице.

      Номинальное напряжение
      Подключение диагностического прибора Условие Заданные условия
      A176-7 (B) - масса Всегда 11-14 В
      Результат
      Следующий шаг
      OK
      NG

    NG
    OK
  2. ПРОВЕРЬТЕ НАПРЯЖЕНИЕ НА КОНТАКТЕ (ПИТАНИЕ ВЫКЛЮЧАТЕЛЯ СТОП-СИГНАЛОВ В СБОРЕ)

    A01TASKC15
    *a

    Вид спереди разъема со стороны жгута проводов:

    (к выключателю стоп-сигналов в сборе)


    1. Отсоедините разъем выключателя стоп-сигналов.

    2. Установите замок зажигания в положение ON (ВКЛ).

    3. Измерьте напряжение в соответствии со значениями, приведенными в таблице.

      Номинальное напряжение
      Контакты для подключения диагностического прибора Условие Заданные условия
      A176-6 (B) - масса Зажигание включено 11-14 В
      Результат
      Следующий шаг
      OK
      NG

    NG
    OK
  3. ПРОВЕРЬТЕ ЖГУТ ПРОВОДОВ И РАЗЪЕМ (УЗЕЛ ВЫКЛЮЧАТЕЛЯ СТОП-СИГНАЛОВ – МАССА)


    1. Отсоедините разъем выключателя стоп-сигналов.

    2. Измерьте сопротивление в соответствии со значениями, приведенными в таблице ниже.

      Номинальное сопротивление
      Подключение диагностического прибора Условие Заданные условия
      A176-2 (GND) - масса Всегда Менее 1 Ом
      Результат
      Перейти к
      OK
      NG

    NG
    OK
  4. ПРОВЕРЬТЕ НАПРЯЖЕНИЕ НА КОНТАКТЕ (НАПРЯЖЕНИЯ STP И ST1-)


    1. Отсоедините разъем ЭБУ.

      A01TAUTC01
      *a Педаль тормоза нажата *b Педаль тормоза отпущена
      *c

      Вид спереди разъема со стороны жгута проводов:

      (к ECM)

      - -
    2. Установите замок зажигания в положение ON (ВКЛ).

    3. Измерьте напряжение в соответствии со значениями, приведенными в таблице.

      Номинальное напряжение
      Подключение диагностического прибора Значение Заданные условия
      A50-10 (ST1-) - масса Педаль тормоза отпущена 7,5-14 В
      Педаль тормоза нажата Менее 1,5 В
      A50-9 (STP) - масса Педаль тормоза отпущена Менее 1,5 В
      Педаль тормоза нажата 7,5-14 В
      Результат
      Следующий шаг
      OK
      NG

    OK
    NG
  5. ПРОВЕРЬТЕ ЖГУТ ПРОВОДОВ И РАЗЪЕМ (ВЫКЛЮЧАТЕЛЬ СТОП-СИГНАЛОВ В СБОРЕ – ECM)


    1. Отсоедините разъем выключателя стоп-сигналов.

    2. Отсоедините разъем ЭБУ.

    3. Измерьте сопротивление в соответствии со значениями, приведенными в таблице ниже.

      Номинальное сопротивление
      Подключение диагностического прибора Условие Заданные условия
      A176-5 (L) - A50-10 (ST1-) Всегда Менее 1 Ом
      A176-3 (L) - A50-9 (STP) Всегда Менее 1 Ом
      A176-5 (L) или A50-10 (ST1-) - масса Всегда 10 кОм или более
      A176-3 (L) или A50-9 (STP) - масса Всегда 10 кОм или более
      Результат
      Следующий шаг
      OK
      NG

    OK
    NG