СИСТЕМА SFI, Diagnostic DTC:P0031, P0032, P101D

Код DTC Наименование DTC
P0031 Слабый ток в цепи управления подогревателем кислородного датчика (A/F) (датчик 1 ряда 1)
P0032 Сильный ток в цепи управления подогревателем кислородного датчика (A/F) (датчик 1 ряда 1)
P101D Характеристики цепи подогревателя датчика A/F (заедание во включенном положении датчика 1 ряда 1)

ОПИСАНИЕ

См. DTC P2195.

Нажмите здесь Click here

Tech Tips


  • При регистрации любого из следующих кодов ЕСМ переходит в аварийный режим работы. В аварийном режиме ЕСМ выключает подогреватель датчика состава топливовоздушной смеси. Аварийный режим работы продолжается до тех пор, пока зажигание не будет выключено.

  • Несмотря на то, что коды DTC указывают на кислородный датчик, данные коды относятся к датчику состава топливовоздушной смеси.

  • ECM регулирует величину тока через подогреватель с помощью сигнала широтно-импульсной модуляции. Для управления цепью подогревателя датчика состава топливовоздушной смеси используется реле со стороны цепи +B.

    A01T8M5E01
№ DTC Неисправность Условие обнаружения DTC Неисправный участок MIL Память
P0031 Слабый ток в цепи управления подогревателем кислородного датчика (A/F) (датчик 1 ряда 1) Ток подогревателя датчика состава топливовоздушной смеси составляет менее 0,8 А, даже когда продолжительность включения подогревателя датчика состава топливовоздушной смеси не менее 30% (логика диагностирования за 1 поездку).
  • Обрыв в цепи подогревателя датчика состава топливовоздушной смеси (датчик 1)

  • Датчик состава топливовоздушной смеси (датчик 1)

  • ECM

Загорается Код DTC сохраняется
P0032 Сильный ток в цепи управления подогревателем кислородного датчика (A/F) (датчик 1 ряда 1) Величина тока нагревателя датчика состава топливовоздушной смеси достигает верхнего предела (сбой на входе ограничителя тока ИС контроля подогревателя) (логика диагностирования за 1 поездку).
  • Короткое замыкание в цепи подогревателя датчика состава топливовоздушной смеси (датчик 1)

  • Датчик состава топливовоздушной смеси (датчик 1)

  • ECM

Загорается Код DTC сохраняется
P101D Характеристики цепи подогревателя датчика A/F (заедание во включенном положении датчика 1 ряда 1) Ток подогревателя выше заданного уровня, когда подогреватель не работает (логика диагностирования за 1 поездку). ECM Загорается Код DTC сохраняется

ОПИСАНИЕ РАБОТЫ СИСТЕМЫ КОНТРОЛЯ

ECM использует сигналы, поступающие от датчика состава топливовоздушной смеси, для регулирования и поддержания соотношения воздух-топливо на уровне, близком к стехиометрическому. Это увеличивает способность трехкомпонентного каталитического нейтрализатора очищать отработавшие газы.

Датчик состава топливовоздушной смеси определяет уровень содержания кислорода в отработавших газах и передает информацию о нем в ECM. По внутренней поверхности чувствительного элемента проходит окружающий воздух. По наружной поверхности чувствительного элемента проходят отработавшие газы. Чувствительный элемент изготовлен из покрытого платиной циркония, и в него встроен нагревательный элемент.

При значительной разнице содержания кислорода в отработавших газах и окружающем воздухе циркониевый элемент генерирует слабые сигналы по напряжению. Платиновое покрытие усиливает данное напряжение.

При нагревании эффективность датчика состава топливовоздушной смеси возрастает. При низкой температуре отработавших газов датчик не может генерировать полезные сигналы напряжения без дополнительного подогрева. ECM контролирует степень подогрева посредством управления продолжительностью включения, регулируя подачу тока к нагревательному элементу датчика. Если ток подогревателя выходит за пределы допустимого диапазона, точность датчика состава топливовоздушной смеси снижается. Как следствие, ECM не может должным образом выполнить регулировку соотношения воздух-топливо.

Если ток через подогреватель датчика состава топливовоздушной смеси выходит за пределы рабочего диапазона, ECM воспринимает это как неисправность и регистрирует код DTC.

ПРИНЦИП РАБОТЫ СИСТЕМЫ КОНТРОЛЯ

Продолжительность работы Непрерывно

ТИПИЧНЫЕ УСЛОВИЯ СРАБАТЫВАНИЯ

P0031
Скважность выходного сигнала отопителя 30% или выше
P0032
Скважность выходного сигнала отопителя Более 0%
P101D
Выполняются оба следующих условия -
Продолжительность включения подогревателя датчика состава топливовоздушной смеси 10% или выше и менее 60%
Ток подогревателя датчика состава топливовоздушной смеси во включенном состоянии 0,8 A или более

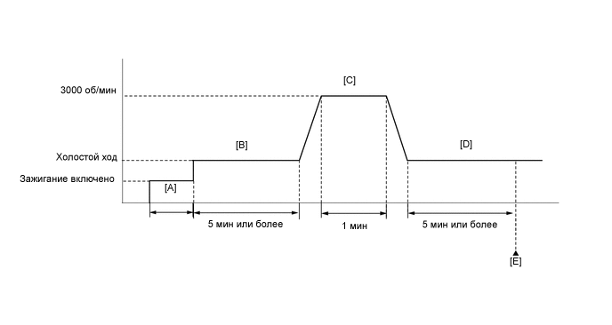
ПРОВЕРОЧНАЯ ПОЕЗДКА

A01T8DXE58

  1. Подключите GTS к DLC3.

  2. Включите зажигание и GTS.

  3. Удалите коды DTC (даже если нет сохраненных DTC, выполните процедуру удаления DTC).

  4. Выключите зажигание и подождите не менее 30 секунд.

  5. Включите зажигание и GTS [A].

  6. Запустите двигатель и дайте ему поработать на холостом ходу не менее 5 минут [B].

  7. На неподвижном автомобиле нажмите педаль акселератора и поддерживайте частоту вращения коленчатого вала 3000 об/мин в течение 1 минуты [C].

  8. Дайте двигателю не менее 5 мин поработать на холостом ходу [D].

  9. Войдите в следующие меню: Powertrain / Engine and ECT / Trouble Codes [E].

  10. Считайте ожидающие обработки коды DTC.

    Tech Tips


    • Если выводятся ожидающие обработки DTC, система неисправна.

    • Если ожидающие обработки DTC не выводятся, выполните следующую процедуру.

  11. Войдите в следующие меню: Powertrain / Engine and ECT / Utility / All Readiness.

  12. Введите DTC: P0031, P0032 или P101D.

  13. Проверьте результат проверки DTC.

    Дисплей GTS Описание
    NORMAL
    • Проверка DTC завершена

    • Cистема работает нормально

    ABNORMAL
    • Проверка DTC завершена

    • Нарушения в работе системы

    INCOMPLETE
    • Проверка DTC не завершена

    • Выполните поездку в проверочном режиме после создания условий регистрации DTC

    N/A
    • Невозможно выполнить проверку DTC

    • Количество кодов DTC, которые не соответствуют условиям регистрации DTC, достигло предела запоминающего устройства ЭБУ

    Tech Tips


    • Если результат проверки показывает NORMAL, система исправна.

    • Если результат проверки показывает ABNORMAL, система неисправна.

    • Если результат проверки показывает INCOMPLETE или N/A, повторно выполните шаги с [B] по [E].

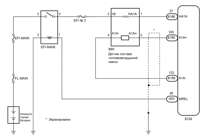
СХЕМА СОЕДИНЕНИЙ

A01TCLRE08

ПРЕДОСТЕРЕЖЕНИЕ / ПРИМЕЧАНИЕ / УКАЗАНИЕ

Note

Перед выполнением последующей процедуры проверки проверьте плавкие предохранители цепей, относящихся к данной системе.

Tech Tips


  • См. "Data List / Active Test" [A/F Heater Duty B1S1].

    Нажмите здесь Click here

  • Датчиком 1 считается ближайший к двигателю датчик.

  • Датчиком 2 считается наиболее удаленный от двигателя датчик.

  • С помощью GTS считайте данные фиксированного набора параметров. Одновременно с записью в память кода DTC ECM сохраняет параметры состояния автомобиля и условий движения как данные фиксированного набора параметров. При поиске неисправностей фиксированные параметры позволяют определить, двигался ли автомобиль в момент возникновения неисправности или нет, был ли прогрет двигатель, каким было соотношение воздух-топливо (обедненным или обогащенным) и пр.

  • Изменяя объем впрыска с помощью функции Control the Injection Volume for A/F Sensor (измерение объема впрыска для датчика состава топливовоздушной смеси) в режиме активной диагностики, проконтролируйте выходное напряжение датчика состава топливовоздушной смеси (нажмите Click here). Если при выполнении активной диагностики выходное напряжение датчика не меняется (отклик почти отсутствует), датчик может быть неисправен.

ПОРЯДОК ВЫПОЛНЕНИЯ


  1. ПРОВЕРЬТЕ ДАТЧИК СОСТАВА ТОПЛИВОВОЗДУШНОЙ СМЕСИ (СОПРОТИВЛЕНИЕ ПОДОГРЕВАТЕЛЯ)


    1. Проверьте датчик состава топливовоздушной смеси.

      Нажмите здесь Click here

      Tech Tips

      Выполните "Проверку после ремонта" после замены датчика состава топливовоздушной смеси.

      Нажмите здесь Click here

      Результат
      Следующий шаг
      OK
      NG

    NG
    OK
  2. ПРОВЕРЬТЕ НАПРЯЖЕНИЕ НА КОНТАКТЕ (ПИТАНИЕ ДАТЧИКА СОСТАВА ТОПЛИВОВОЗДУШНОЙ СМЕСИ)


    1. A01T9I4C08
      *a

      Вид спереди разъема со стороны жгута проводов:

      (к датчику состава топливовоздушной смеси)

      Отсоедините разъем датчика состава топливовоздушной смеси.

    2. Установите замок зажигания в положение ON (ВКЛ).

    3. Измерьте напряжение в соответствии со значениями, приведенными в таблице.

      Номинальное напряжение
      Подключение диагностического прибора Условие Заданные условия
      B89-2 (+B) - масса Зажигание включено 11-14 В
      Результат
      Перейти к
      OK
      NG

    NG
    OK
  3. ПРОВЕРЬТЕ ЖГУТ ПРОВОДОВ И РАЗЪЕМ (ДАТЧИК СОСТАВА ТОПЛИВОВОЗДУШНОЙ СМЕСИ – ECM)


    1. Отсоедините разъем датчика состава топливовоздушной смеси.

    2. Отсоедините разъем ЭБУ.

    3. Измерьте сопротивление в соответствии со значениями, приведенными в таблице ниже.

      Номинальное сопротивление
      Подключение диагностического прибора Условие Заданные условия
      B89-1 (HA1A) - B186-27 (HA1A) Всегда Менее 1 Ом
      B89-1 (HA1A) или B186-27 (HA1A) - масса Всегда 10 кОм или более
      Результат
      Следующий шаг
      OK
      NG

    NG
    OK
  4. ПРОВЕРЬТЕ, ВОЗОБНОВЛЯЕТСЯ ЛИ ВЫВОД DTC (DTC P0031, P0032 ИЛИ P101D)


    1. Подключите GTS к DLC3.

    2. Установите замок зажигания в положение ON (ВКЛ).

    3. Включите GTS.

    4. Удалите коды DTC.


      Powertrain > Engine and ECT > Clear DTCs
    5. Выключите зажигание и подождите не менее 30 с.

    6. Совершите проверочную поездку в порядке, рассмотренном в разделе "Поездка в проверочном режиме".

    7. Войдите в следующие меню: Powertrain / Engine and ECT / Trouble Codes.

    8. Считайте коды DTC.


      Powertrain > Engine and ECT > Trouble Codes
      Результат
      Результат Следующий шаг
      DTC не выводятся. А
      DTC P0031, P0032 или P101D выводится B

    А
    B