СИСТЕМА НАКЛОННОЙ ТЕЛЕСКОПИЧЕСКОЙ РУЛЕВОЙ КОЛОНКИ С ЭЛЕКТРОПРИВОДОМ СХЕМА СИСТЕМЫ

B001DL0E01
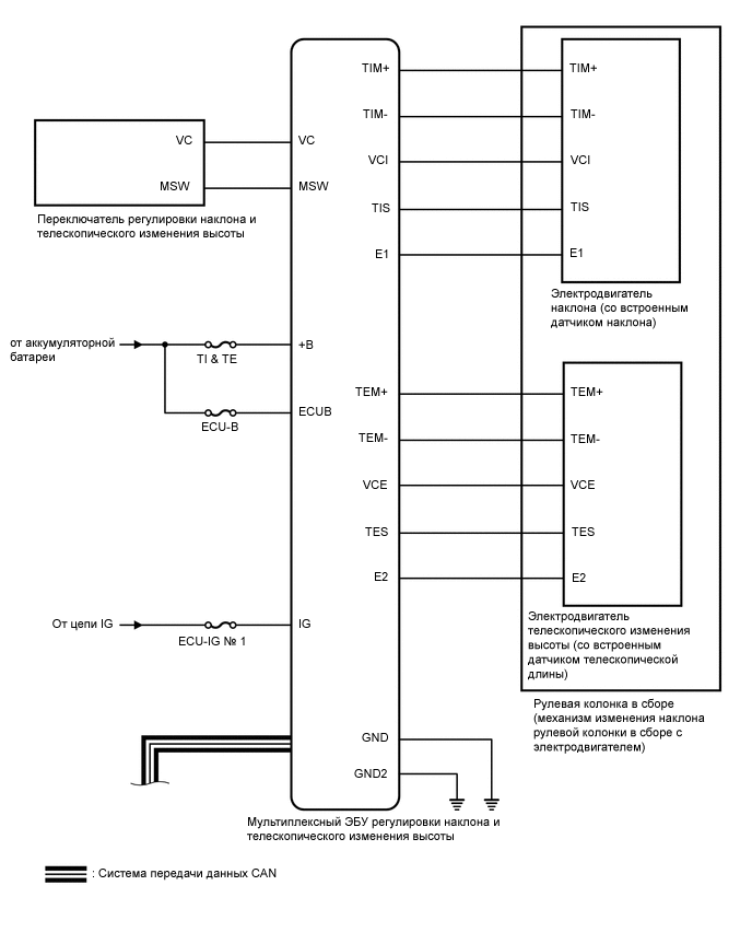
B001FY0E01
Таблица обмена данными

Передающий ЭБУ

(передатчик)

Принимающий ЭБУ Сигнал Метод передачи данных
Главный ЭБУ кузова (бортовой ЭБУ сети мультиплексной связи) Мультиплексный ЭБУ регулировки наклона и телескопического изменения высоты
  • Сигнал состояния автоматического отвода/возврата

  • Сигнал запроса положения наклонной телескопической рулевой колонки

  • Сигнал данных о положениях для вождения* (положениях сиденья водителя, наклонной телескопической рулевой колонки и зеркала)

  • Сигнал выключателя питания

  • Сигнал выключателя пряжки замка ремня безопасности переднего сиденья (для водителя)

CAN
Переключатель электропривода переднего сиденья (ЭБУ управления положением) Мультиплексный ЭБУ регулировки наклона и телескопического изменения высоты
  • Выполните команду воспроизведения для запоминающего устройства 1 сиденья водителя*

  • Сигнал запуска воспроизведения для механизма регулировки наклона и телескопического изменения высоты*

  • Сигнал прекращения обращения к памяти*

Щиток приборов в сборе Мультиплексный ЭБУ регулировки наклона и телескопического изменения высоты Сигнал скорости автомобиля
Мультиплексный ЭБУ регулировки наклона и телескопического изменения высоты Главный ЭБУ кузова (бортовой ЭБУ сети мультиплексной связи) Сигнал состояния механизма регулировки наклона и телескопического изменения высоты
Мультиплексный ЭБУ регулировки наклона и телескопического изменения высоты ЭБУ управления положением с переключателем в сборе (сиденья водителя)
  • Сигнал обращения к памяти и работы механизма регулировки наклона и телескопического изменения высоты

  • Сигнал завершения и восстановления для механизма регулировки наклона и телескопического изменения высоты

*: для моделей с запоминающим устройством сиденья