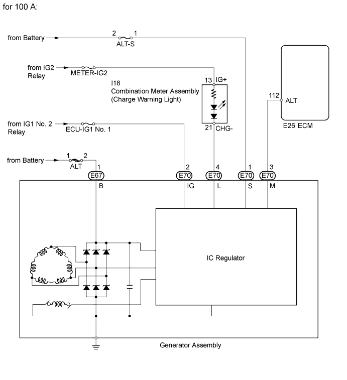
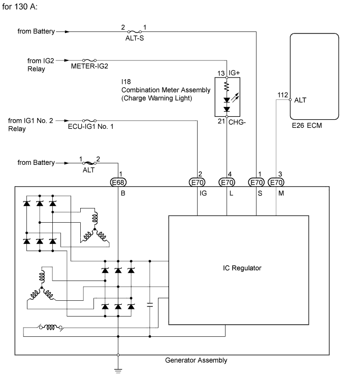
CHARGING SYSTEM SYSTEM DIAGRAM

B000KIDE03
B000M55E02